LEMON Manuals: Even more car manuals for everyone
Home >> Suzuki >> 1996 >> Sidekick JS, 2D Utility, Automatic >> Repair and Diagnosis >> Engine Performance >> System >> Engine Controls - Basic Testing - 1.8L >> Circuit Tests >> Circuit Test B-2 - Fuel Pump Circuit Inspection >> Sidekick

Circuit Test B-2 - Fuel Pump Circuit Inspection: Sidekick

  1. Turn ignition on. If fuel pump is heard for 3 seconds, circuit is in good condition. If fuel pump is not heard, go to next step.
    CAUTION: Ensure jumper connections are made correctly. Wrong connections may result in damage to PCM and wire harness.
  2. Turn ignition off. Using a fused jumper wire, backprobe Pink/Black wire and Black/White wire terminals at fuel pump relay connector located on side of heater unit inside passenger compartment. Turn ignition on. If fuel pump is heard, go to next step. If fuel pump is not heard, check Pink/Black wire or Black/White wire for an open or poor connection. Repair as necessary. If wire and connections are okay, replace fuel pump. Retest system.
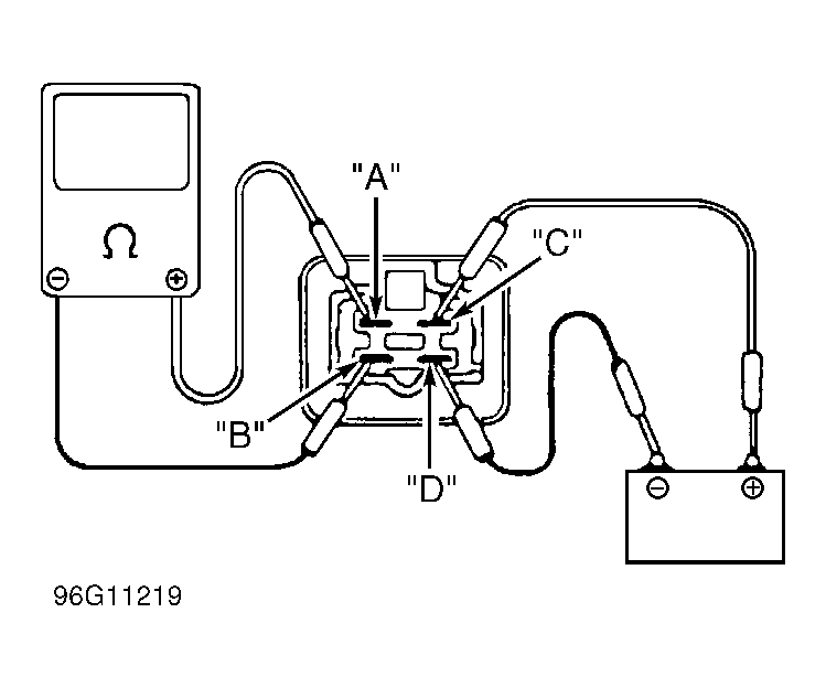
  3. Turn ignition off. Remove fuel pump relay. Using an ohmmeter, measure resistance between fuel pump relay terminals. See Fig 1 . Continuity should not exist between terminals "A" and "B". Resistance between terminals "C" and "D" should be 63-77 ohms at 68°F (20°C). Continuity should exist between terminals "A" and "B" as battery voltage and ground are applied to terminals "C" and "D". If resistance is as specified, go to next step. If resistance is not as specified, replace fuel pump relay. Retest system.
  4. Check for poor connection or open in Pink wire or Blue/Black wire to fuel pump relay. Repair as necessary. If wire and connections are okay, replace PCM. Retest system.
Fig 1: Testing Fuel Pump Relay
G96G11219Courtesy of SUZUKI OF AMERICA CORP.