LEMON Manuals: Even more car manuals for everyone
Home >> Suzuki >> 1995 >> Swift Standard >> Repair and Diagnosis >> Engine Performance >> System >> Engine Controls - Tests W/Codes >> Self-Diagnostic Trouble Code Charts >> Code 46 - Idle Speed Control (ISC) System ISC Out Of Range

Code 46 - Idle Speed Control (ISC) System ISC Out Of Range

NOTE: When repairs and testing are completed, see FINAL CHECK  .
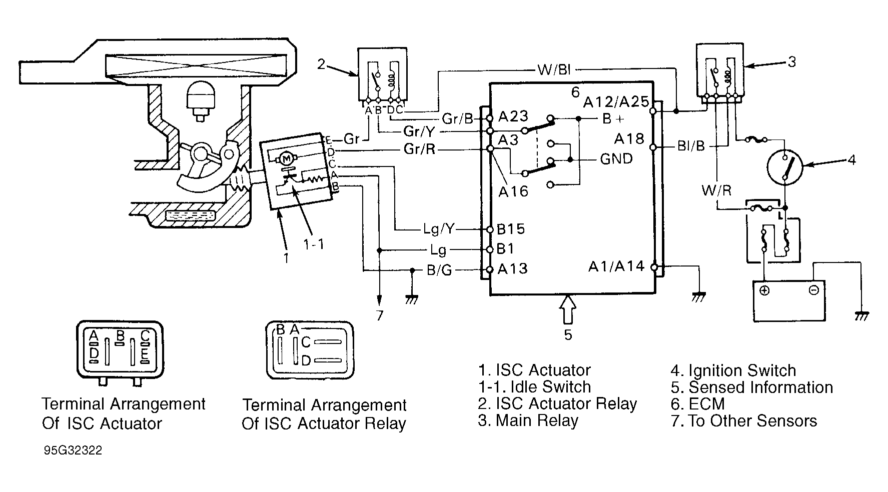
Fig 1: Code 46 - Circuit Diagram
G95G32322Courtesy of SUZUKI OF AMERICA
Fig 2: Code 46 - Flow Chart
G95H32323Courtesy of SUZUKI OF AMERICA