LEMON Manuals: Even more car manuals for everyone
Home >> Suzuki >> 1993 >> Sidekick JS, 2D Utility, Automatic >> Repair and Diagnosis >> Engine Performance >> System >> Engine Controls - Tests W/Codes - MPI >> Fault Code Flow Charts >> Code 42 - Crank Angle Sensor

Code 42 - Crank Angle Sensor

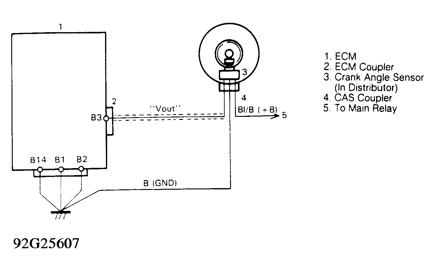
Fig 1: Code 43 - Schematic
G92G25607Courtesy of SUZUKI OF AMERICA CORP.
Fig 2: Code 43 - Diagnostic Flowchart
G92H25608Courtesy of SUZUKI OF AMERICA CORP.