LEMON Manuals: Even more car manuals for everyone
Home >> Suzuki >> 1993 >> Sidekick JS, 2D Utility, Automatic >> Repair and Diagnosis >> Engine Performance >> System >> Engine Controls - Tests W/Codes - MPI >> Fault Code Flow Charts >> Code 41 - No Ignition Signal

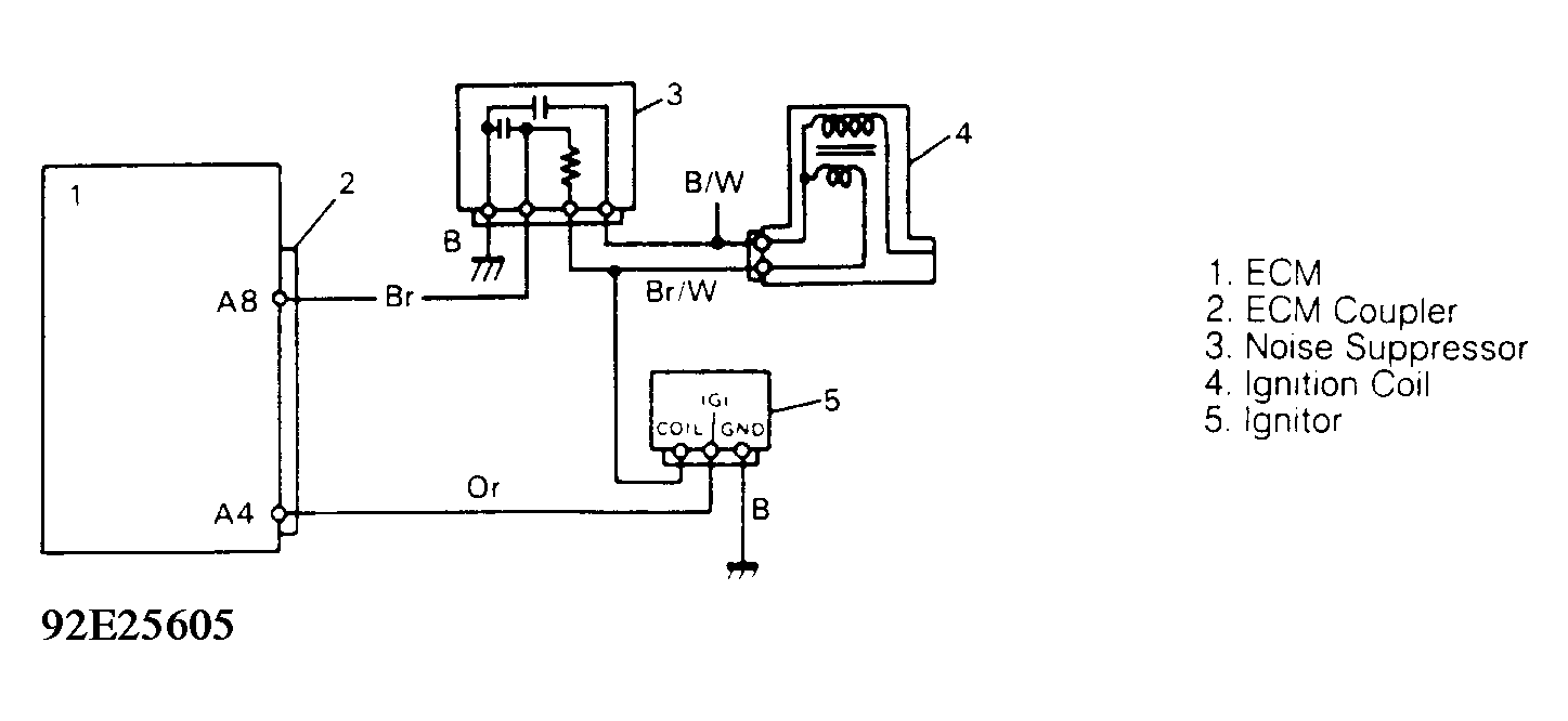
Code 41 - No Ignition Signal

Fig 1: Code 41 - Schematic
G92E25605Courtesy of SUZUKI OF AMERICA CORP.
Fig 2: Code 42 - Diagnostic Flowchart
G92F25606Courtesy of SUZUKI OF AMERICA CORP.