LEMON Manuals: Even more car manuals for everyone
Home >> Subaru >> 2023 >> Forester Base >> Repair and Diagnosis >> Engine Performance >> System >> Engine Control System (Diagnostics) (4 Of 4) >> Diagnostic Procedure with Diagnostic Trouble Code (DTC) >> DTC P24BA: EVAP System Leak Detection Pump Pressure Sensor Circuit Low >> General Description >> Component Description

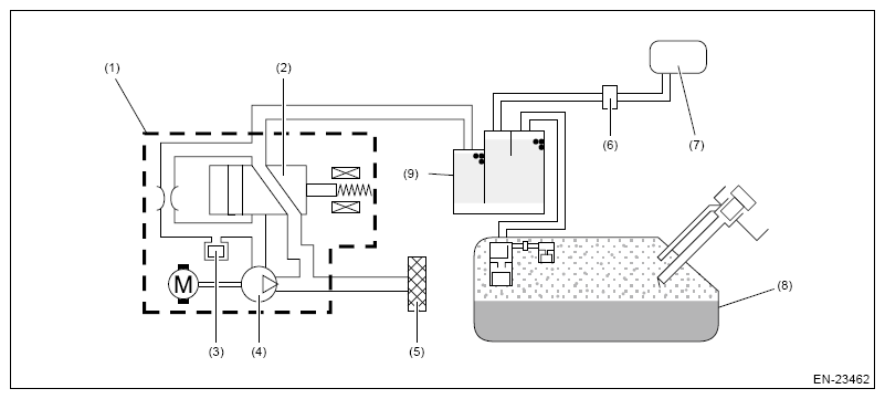
Component Description

G16350750Courtesy of SUBARU OF AMERICA, INC.
(1) Leak check valve ASSY
(2) Switching valve
(3) Pressure sensor
(4) Vacuum pump
(5) Drain filter
(6) Purge control solenoid valve
(7) Intake manifold
(8) Fuel tank
(9) Canister