LEMON Manuals: Even more car manuals for everyone
Home >> Subaru >> 2023 >> Ascent Base >> Repair and Diagnosis >> Engine Performance >> System >> Engine Control System (Diagnostics) (2 Of 4) >> Diagnostic Procedure with Diagnostic Trouble Code (DTC) >> DTC P0455: EVAP System (CPC) Leak Detected (Large Leak) >> General Description >> Component Description

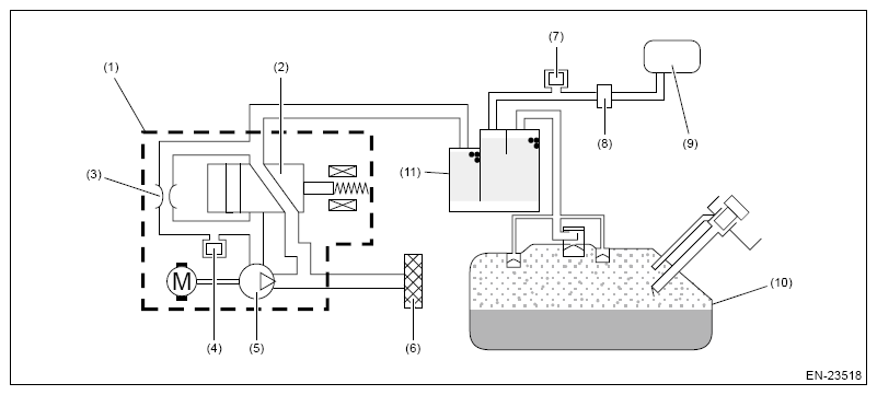
Component Description

Leak check valve assembly consists of the pressure sensor, the reference orifice (diameter of 0.02 inch), the vacuum pump which introduces the negative pressure into evaporative emission system, and the switching valve which switches the passage to introduce the negative pressure.

G16390496Courtesy of SUBARU OF AMERICA, INC.
(1) Leak check valve ASSY
(2) Switching valve
(3) Reference orifice (0.02 inch orifice)
(4) Pressure sensor
(5) Vacuum pump
(6) Drain filter
(7) Purge control solenoid valve
(8) CPC pressure sensor
(9) Intake manifold
(10) Fuel tank
(11) Canister