LEMON Manuals: Even more car manuals for everyone
Home >> Subaru >> 2020 >> Forester Base >> Repair and Diagnosis (Single Page) >> Engine Performance >> System >> Engine Control System (Diagnostics) (3 Of 4) >> Diagnostic Procedure with Diagnostic Trouble Code (DTC) >> DTC P2022: TGV Position Sensor/Switch Circuit High Bank 2 >> Notes

DTC P2022: TGV Position Sensor/Switch Circuit High Bank 2: Notes

1. - 

DTC detecting condition: 

Immediately at fault recognition

Trouble symptom: 

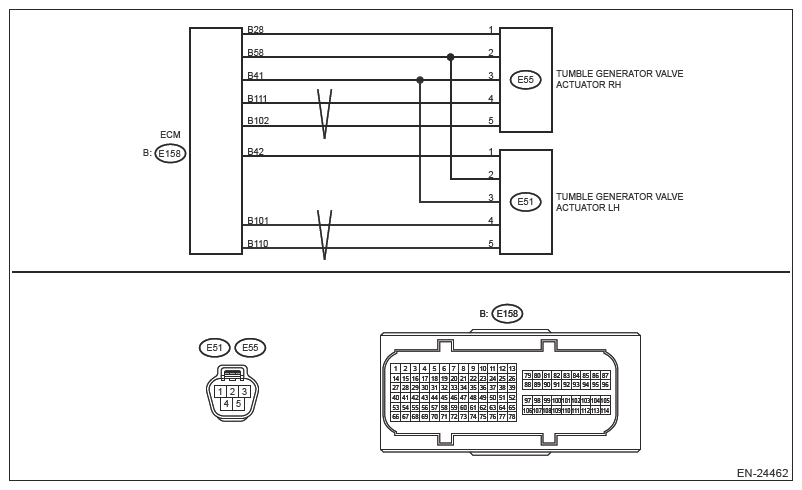
Wiring diagram: 

Engine Electrical System Ref. to WIRING SYSTEM>ENGINE ELECTRICAL SYSTEM .

G13589395Courtesy of SUBARU OF AMERICA, INC.
CAUTION: Use the check board when measuring the ECM terminal voltage and resistance. Ref. to ENGINE (DIAGNOSTICS) (H4DO)>GENERAL DESCRIPTION>PREPARATION TOOL>HOW TO USE CHECK BOARD .
NOTE: After the faulty parts are repaired or replaced, perform the final check in Basic Diagnostic Procedure. Ref. to ENGINE (DIAGNOSTICS) (H4DO)>BASIC DIAGNOSTIC PROCEDURE>PROCEDURE .
  1. CHECK DATA MONITOR. 
    1. Start the engine.
    2. Using the Subaru Select Monitor, read the value in [TGV Position Sensor L].
      NOTE: For detailed operation procedures, refer to "Common (Diagnostics)". Ref. to COMMON (DIAG)>DATA MONITOR .

    Is the value of [TGV Position Sensor L] 5 V or more?

    Yes:  Go to  2.

    No:  Even if DTC is detected, the circuit has returned to a normal condition at this time. Reproduce the failure, and then perform the diagnosis again.

    NOTE: In this case, temporary poor contact of connector, temporary open or short circuit of harness may be the cause.
  2. CHECK HARNESS BETWEEN ECM AND TUMBLE GENERATOR VALVE ACTUATOR LH CONNECTOR (SHORT TO POWER SUPPLY). 
    1. Turn the ignition switch to OFF.
    2. Disconnect the connector from tumble generator valve actuator LH.
    3. Start the engine.
    4. Using the Subaru Select Monitor, read the value in [TGV Position Sensor L].
      NOTE: For detailed operation procedures, refer to "Common (Diagnostics)". Ref. to COMMON (DIAG)>DATA MONITOR .

    Is the value of [TGV Position Sensor L] 5 V or more?

    Yes:  Repair the short circuit to power in harness between ECM connector and tumble generator valve actuator LH connector.

    No:  Go to  3.

  3. CHECK HARNESS BETWEEN ECM AND TUMBLE GENERATOR VALVE ACTUATOR LH CONNECTOR (OPEN). 
    1. Turn the ignition switch to OFF.
    2. Measure the resistance of harness between tumble generator valve actuator LH connector and engine ground.

      Connector & terminal 

      (E51) No. 2 - Engine ground:

    Is the resistance less than 5 Ω?

    Yes:  Go to  4.

    No:  Repair the following item.

    • Open circuit in harness between ECM connector and tumble generator valve actuator LH connector
    • Poor contact of ECM connector
  4. CHECK FOR POOR CONTACT. 

    Check for poor contact of tumble generator valve actuator LH connector. Is there poor contact of the tumble generator valve actuator LH connector?

    Yes:  Repair the poor contact of tumble generator valve actuator LH connector.

    No:  Replace the tumble generator valve actuator LH. Ref. to FUEL INJECTION (FUEL SYSTEMS) (H4DO)>TUMBLE GENERATOR VALVE ACTUATOR .

    NOTE: The tumble generator valve actuator cannot be disassembled.