LEMON Manuals: Even more car manuals for everyone
Home >> Subaru >> 2004 >> Forester XT, Automatic >> Repair and Diagnosis >> Transmission >> Transmission Control Systems >> A/T Control Systems >> A/T Shift Lock System >> Wiring Diagram

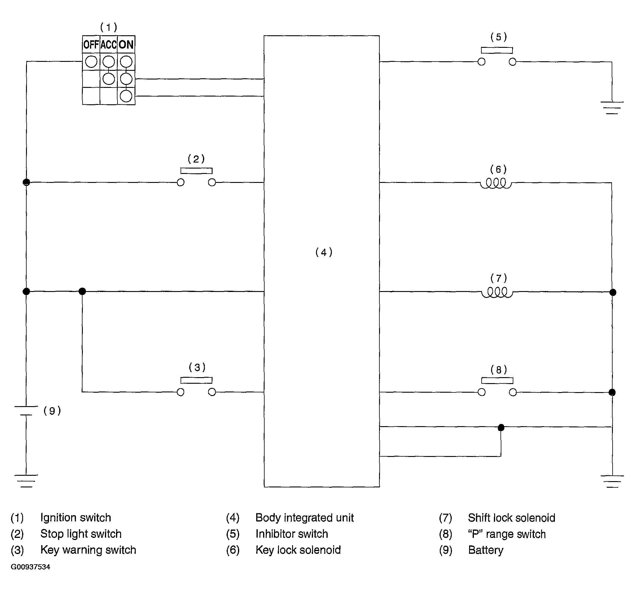
A/T Shift Lock System: Wiring Diagram

Fig 1: Wiring Diagram
G00937534Courtesy of SUBARU OF AMERICA, INC.