LEMON Manuals: Even more car manuals for everyone
Home >> Subaru >> 2001 >> Outback Base, Standard >> Repair and Diagnosis >> External Pages >> Different variant/trim >> Section 2 (A/T Control Systems) >> AT Shift Lock System >> Schematic

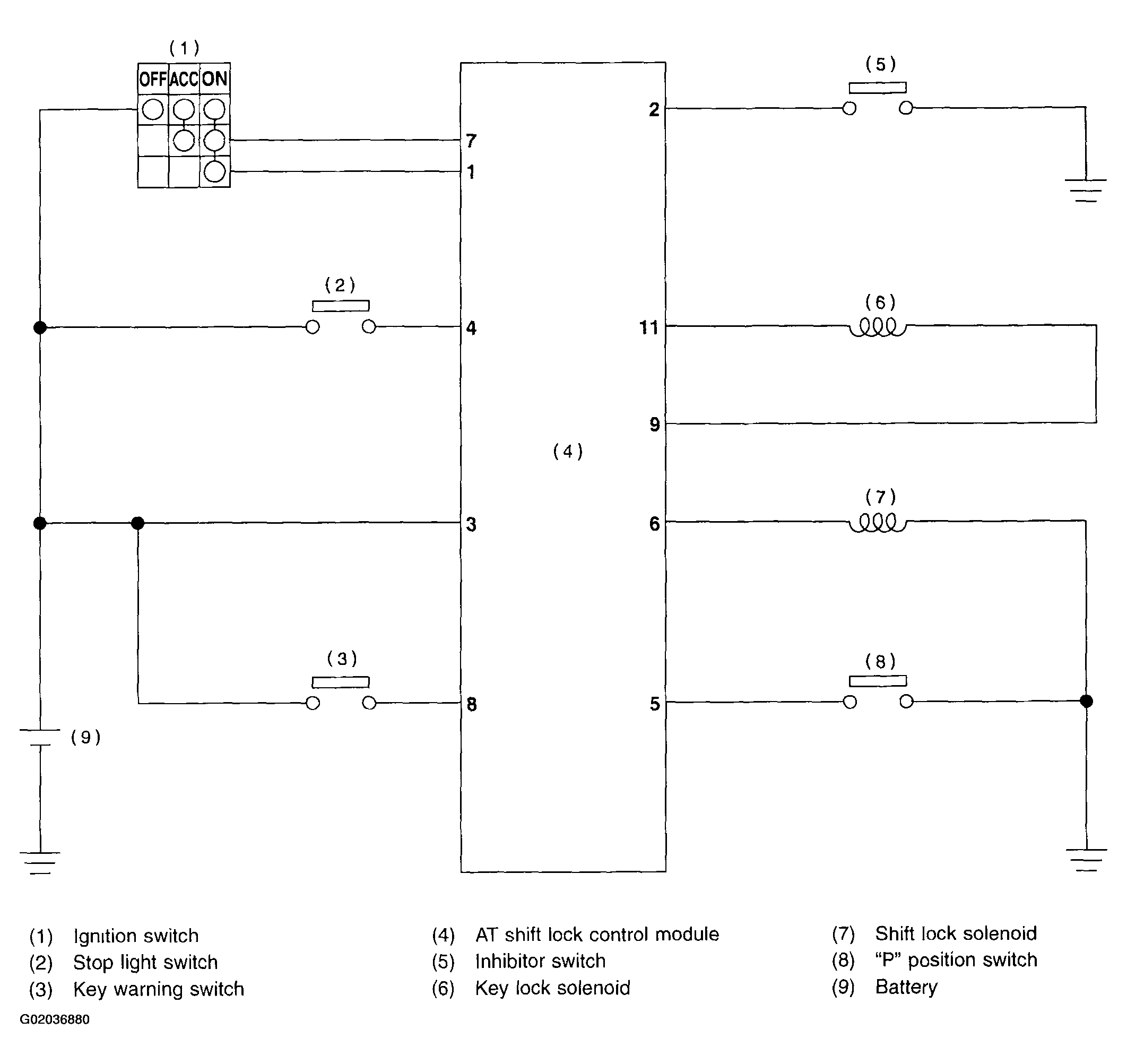
AT Shift Lock System: Schematic

WARNING: This page is about a different variant/trim than selected.
Fig 1: Identifying Electrical Components & Circuits
G02036880