LEMON Manuals: Even more car manuals for everyone
Home >> Subaru >> 2001 >> Outback Base, Automatic >> Repair and Diagnosis >> External Pages >> Different car >> Section 89 (A/T Control Systems) >> A/T Shift Lock System >> Schematic

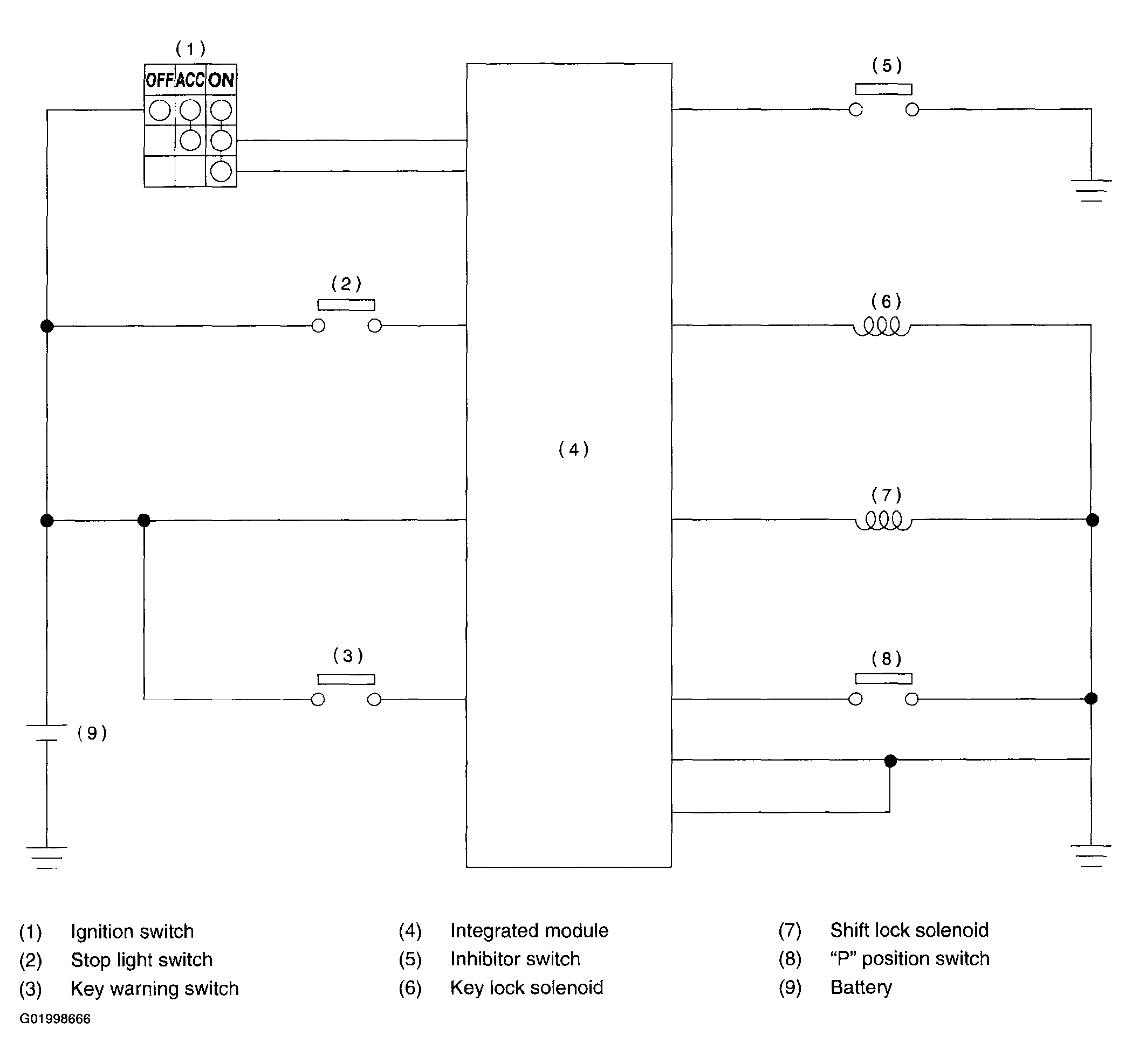
A/T Shift Lock System: Schematic

WARNING: This page is about a different car, the 2003 Subaru Impreza. However, it is still accessible from the selected car via links, so may be relevant.
Fig 1: A/T Shift Lock System Schematic
G01998666Courtesy of SUBARU OF AMERICA, INC.