LEMON Manuals: Even more car manuals for everyone
Home >> Subaru >> 2001 >> Forester Base >> Repair and Diagnosis (Single Page) >> Transmission >> Automatic Trans >> A/T Mechanism & Function >> Schematic Drawing >> P & N Range

P & N Range

Fig 1: P & N Range - Schematic Drawing (1 Of 2)
G02147150
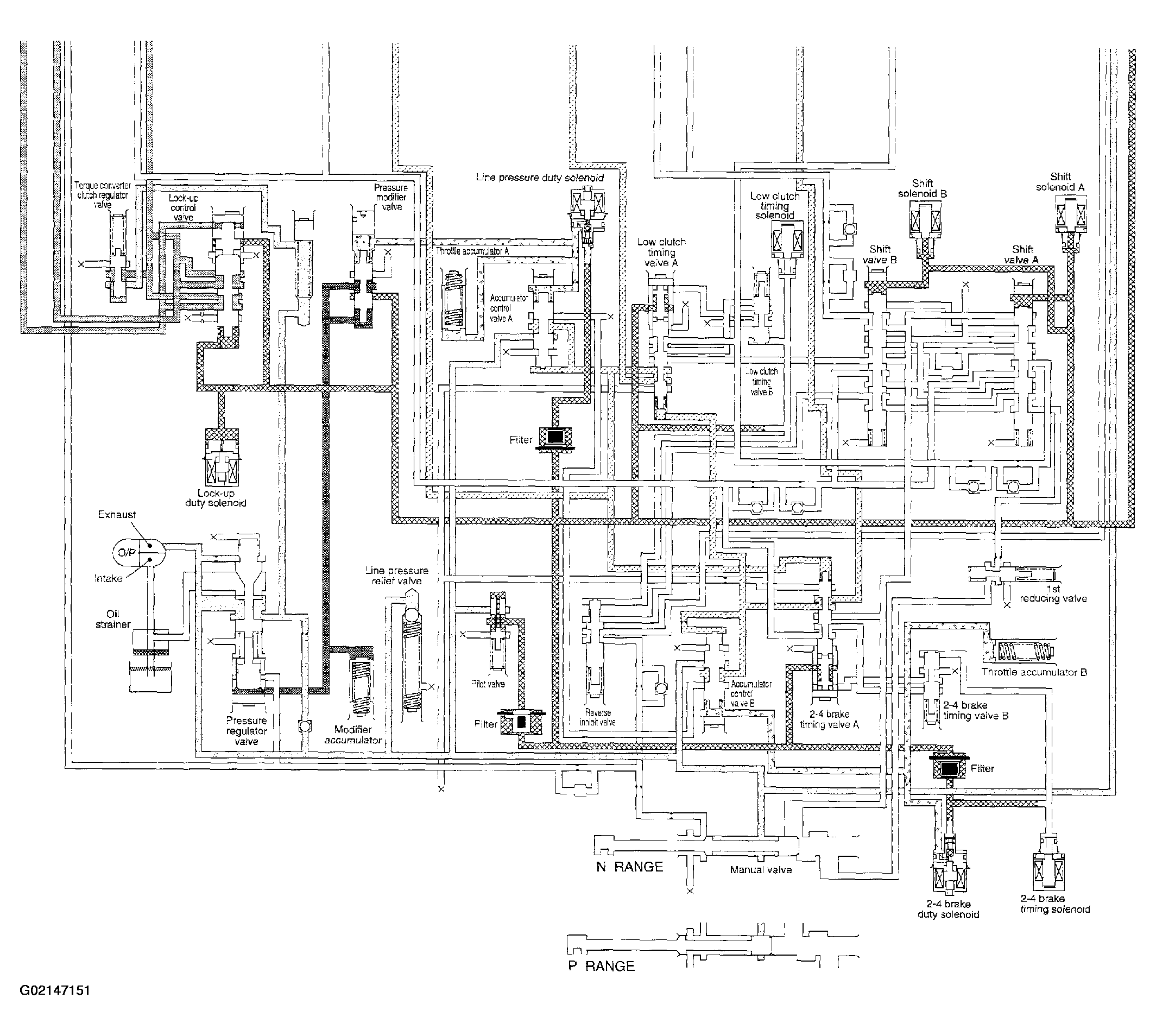
Fig 2: P & N Range - Schematic Drawing (2 Of 2)
G02147151