Front Heated Seats Function - GF91.30-P-0004KJE
MODEL 453.091/391/491
with CODE 873 (Seat heating for driver and front passenger)
with CODE U14 (Climate package)
Shown on LHD model
Function requirements, general
- No undervoltage or overvoltage (consumer shutoff not active)
- Circuit 15R ON (for manual activation)
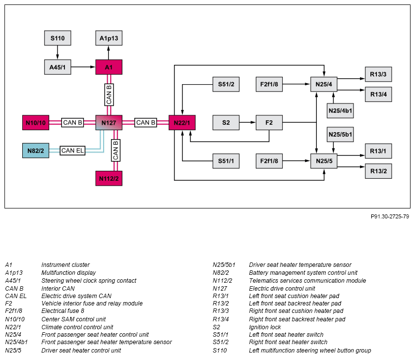
The circuit status (circ. 15R ON) and the power supply (circ. 30g) is received by the respective seat heater control unit via a direct electrical line from the vehicle interior fuse and relay module. To do so, the ignition lock switches a relay in the vehicle interior fuse and relay module, which connects the power supply or circuit 15R to the respective seat heater control unit.
Seat heater (SlH), general
With the seat heater, it is possible to heat the seat cushions and the backrests. The respective seat heater is activated using the front seat heater switch and actuated by the seat heater control unit integrated into the front seat cushion heater pad. Using the seat heater temperature sensor integrated into the seat heater control unit, the seat heater control unit determines the heater pad temperature in the seat cushion and actuates the respective seat cushion heater pad and backrest heater pad accordingly. The seat heater can also be activated for pre-heating the seats by the climate control unit with circuit 15 OFF.
The driver seat heater control unit actuates the following heater pads (described on left-hand drive vehicle):
- Left front seat cushion heater pad
- Left front seat backrest heater pad
The front passenger seat heater control unit actuates the following heater pads (described on left-hand drive vehicle):
- Right front seat cushion heater pad
- Right front seat backrest heater pad
The respective seat heater control unit is a constituent of the respective front seat cushion heater pad or the respective wiring harness in the front seat cushion heater pad. The seat heater control unit cannot be replaced separately.
The supply voltage for the heater pad is received by the respective seat heater control unit from the vehicle interior fuse and relay module. This switches the power supply (circuit 30g) through to the seat heater control unit via the electrical fuse 8 (F2f1/8). The respective seat heater control unit also receives the circuit status from the vehicle interior fuse and relay module as soon as circuit 15R is switched on, therefore manual operation of the seat heater is only possible with circuit 15R switched on and the seat heater is automatically switched off as soon as the ignition is switched off (circuit 15R OFF).
The SIH function includes the following subfunctions:
- Function sequence for manually switching on/off
- Function sequence for automatic switch off
Function sequence for manually switching on/off
Operation takes place via the respective front seat heater switch, which is installed on the side paneling of the respective seat. The status of the front seat heater switch is read in by the climate control unit via a direct electrical line and forwarded to the seat heater control unit. When the seat heater control unit receives the signal from the climate control unit, it activates the seat heater by actuating the respective seat cushion heater pad and the backrest heater pad. The respective seat cushion heater pads and backrest heater pads are connected in series. If the seat heater has been activated, this is indicated via the status LED in the front seat heater switch. The heating element of the respective heater pad consists of a PTC thermistor cable (positive temperature coefficient (PTC)), which means that the power consumption decreases with increasing heater pad temperature. The seat heater control unit switches off the seat heater as soon as it recognizes a status change of the front seat heater switch. The status indication is deactivated.
Function sequence: automatic ON/OFF switching
The automatic ON/OFF switching function is controlled by the climate control unit or realized by the respective seat heater control unit, and is divided into the following sub-functions:
- Automatic timer shutoff function
- Function sequence for automatic pre-heating switch-on
- Function sequence for immediate activation of pre-heating via the vehicle home page
- Automatic shutoff in case of overtemperature, function
- Automatic shutoff via energy management function
Automatic timer shutoff function
If the seat heater is active for a certain amount of time, the seat heater control unit switches off the seat heater independently. The time period after which the seat heater is deactivated by the seat heater control unit is variable, and is individually adapted by the seat heater control unit depending on requirements and the interior temperature. The LED status indication in the front seat heater switch goes out. However, the seat heater can be switched on again.
Function sequence for automatic pre-heating switch-on
Additional function requirements:
- Charge level (residual capacity) of the high-voltage battery at least 45 %
- Charging cable connected to vehicle and vehicle in charging condition
- Interior temperature ≤ 18 °C
Automatic activation when pre-heating is divided into the following subfunctions:
- Pre-heating at required switch-on time (time of day) via submenu in the instrument cluster
- Pre-heating at required switch-on time (time of day) via the vehicle home page
Pre-heating at required switch-on time (time of day) via submenu in the instrument cluster
In order to pre-heat the vehicle, two times can be set at which the vehicle is pre-heated via the left multifunction steering wheel button group (S110) and the "Pre-entry climate control and charging" menu in the multifunction display (A1p13) of the instrument cluster (A1). The point in time at which the pre-heating of the vehicle starts is calculated by the climate control unit depending on the interior temperature and the requirement. At normal outside temperatures, this starts approx. 10 to 20 min before the selected point in time. At cold outside temperatures, the pre-heating of the vehicle can start much earlier. The pre-heating of the seat heater and steering wheel heater in itself can start max. 10 min before the defined vehicle pre-heating time. In order to do this, the instrument cluster transmits these time settings via the interior CAN (CAN B) to the center SAM control unit (N10/10) and also to the electric drive (N127) control unit. At the required switch-on time the center SAM control unit, which is the timer control master, then transmits the request to pre-heat the vehicle to the electric drive control unit. The electric drive control unit checks the specified requirements, i.e. battery capacity status at least 45% and the charging capacity. The electric drive control unit receives this information via the electric drive CAN (CAN EL) from the battery management system control unit (N82/2). If the requirements are fulfilled, it transmits the requirement for pre-heating the vehicle in CAN message "PreHeatingActivation" via the interior CAN to the climate control unit (N22/1). The climate control unit initiates the pre-heating of the vehicle and therefore the activation of the seat heater. The seat heater control unit then switches on the seat heater. If the selected pre-heating time is exceeded, the pre-heating is automatically shut off again after a certain time, unless the vehicle is unlocked or started. The pre-heating of the vehicle is indicated in the multifunction display of the instrument cluster via an icon. In order to do this, the electric drive control unit transmits the CAN message "PreHeatingStateDisplay" via the interior CAN to the instrument cluster. The LED status indicators in the front seat heater switches are not switched on during pre-heating.
Pre-heating at required switch-on time (time of day) via the vehicle home page
The following abbreviation is used in the following text: Global System Mobile (GSM).
A vehicle pre-heating menu can be called up via "smart me" and the vehicle home page using a smartphone or PC, in which two times can be set or activated in the telematics services communications module at which the vehicle should be pre-heated before a defined time of day. In order to pre-heat the vehicle, the telematics services communications module (N112/2) receives a GSM signal via the integrated GSM antenna. In order to do this, the telematics services communications module transmits these set times via the interior CAN to the center SAM control unit and the electric drive control unit. Before the required switch- on time the center SAM control unit, which is the timer control master, then transmits the request to pre-heat the vehicle to the electric drive control unit. After checking the specified requirements (sufficient battery capacity present), the electric drive control unit transmits the request to pre-heat the vehicle in the CAN message "PreHeatingActivation" via the interior CAN to the climate control unit. The climate control unit then initiates the pre-heating of the vehicle and therefore the activation of the seat heater and the steering wheel heater. The seat heater and the steering wheel heater are switched on approximately 10 min before the required time of day. The pre-heating is automatically shut off again approximately 15 min after the set time has been exceeded unless the vehicle is unlocked or started. The pre-heating status of the vehicle is indicated in the multifunction display of the instrument cluster via an icon. The pre-heating status is also indicated on the vehicle home page - in order to do this the electric drive control unit transmits the CAN message "PreHeatingStateDisplay" to the telematics services communications module. The telematics services communications module transmits the status via the integrated GSM antenna and a GSM signal to the vehicle home page, which can be called up via a smartphone or a PC.
Function sequence for immediate pre-heating activation via the vehicle home page (vehicles with "smart me" only)
Additional function requirements:
- Charge level (residual capacity) of the high-voltage battery at least 45 %
The pre-heating can also be switched on immediately by driver request via a smartphone or PC using the vehicle home page. In order to preheat the vehicle, the telematics services communications module receives a GSM signal via the integrated GSM antenna. It then transmits the request to pre-heat the vehicle via the interior CAN to the center SAM control unit. The center SAM control unit transmits the request to pre-heat the vehicle via the interior CAN to the electric drive control unit. After checking the existing requirements (sufficient battery capacity available), the electric drive control unit transmits this request via the interior CAN to the climate control unit. The climate control unit then initiates the pre-heating of the vehicle and therefore the activation of the seat heater. After a certain pre-heating time (approx. 5 min) the pre-heating is shut off again. The pre-heating of the vehicle and the seat heater is indicated on the multifunction display of the instrument cluster. The pre-heating status is also indicated on the vehicle home page - in order to do this the electric drive control unit transmits the CAN message "PreHeatingStateDisplay" to the telematics services communications module.
Automatic shutoff in case of overtemperature, function
If the seat heater control unit recognizes overtemperature using the seat heater temperature sensor integrated into the seat heater control unit, it switches off the voltage supply to the seat cushion heater pad and backrest heater pad. If the heater pad temperature has dropped to a certain specified value, the voltage supply is switched on again. The LED status indication in the front seat heater switch remain on during this process.
Automatic shutoff via energy management function
The energy management can switch off various electrical consumers to increase the range, for example, if required. To do this, the electric drive control unit transmits this request via the interior CAN to the climate control unit, which deactivates the seat heater.
| Electrical function schematic, seat heater, front | PE91.30-P-2056-97BBE | ||
| Overview of system components of comfort heating systems | GF91.30-P-9990KJE |