LEMON Manuals: Even more car manuals for everyone
Home >> Scion >> 2009 >> tC Automatic >> Repair and Diagnosis >> Engine Performance >> Remove, Overhaul & Install >> 2AZ-FE Engine Control System >> SFI System >> Fuel Pump Control Circuit >> Wiring Diagram

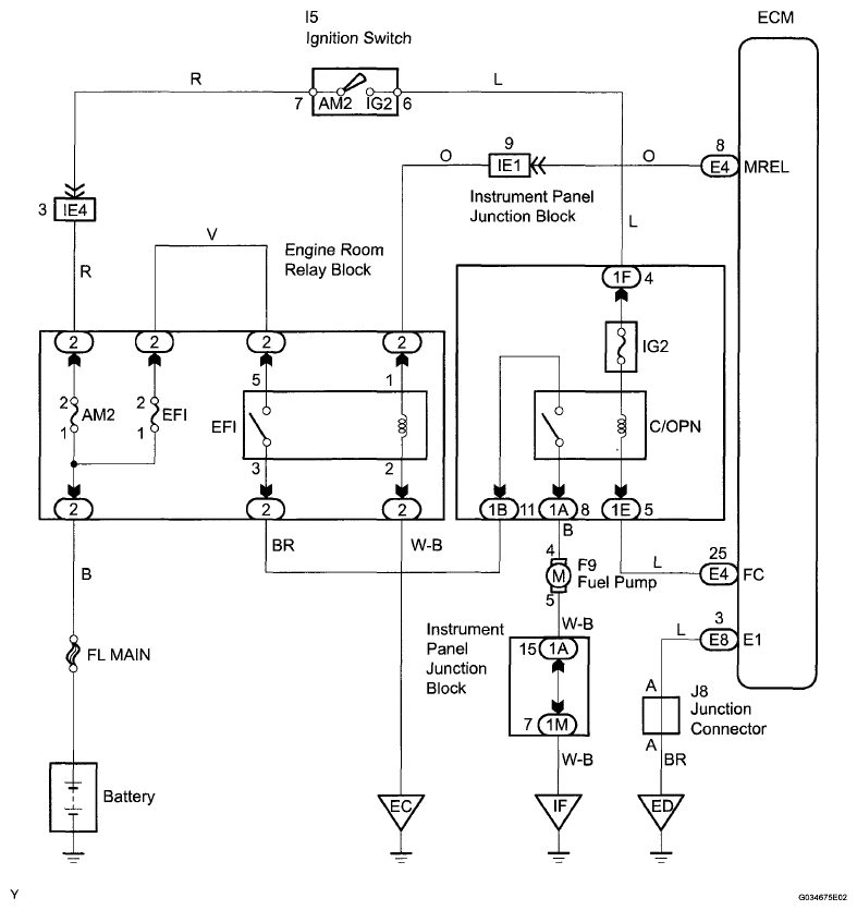
Fuel Pump Control Circuit: Wiring Diagram

Fig 1: Fuel Pump Control - Wiring Diagram
G06276462Courtesy of © TOYOTA, LICENSE AGREEMENT TMS1002