LEMON Manuals: Even more car manuals for everyone
Home >> Scion >> 2008 >> tC Base, Automatic >> Repair and Diagnosis >> Engine Performance >> Remove, Overhaul & Install >> 2AZ-FE Engine Control System >> SFI System >> Fuel Pump Control Circuit >> Wiring Diagram

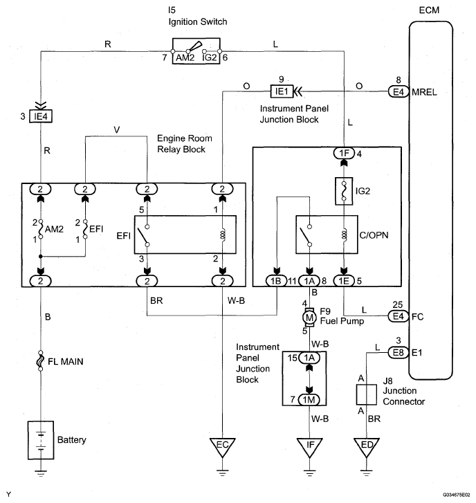
Fuel Pump Control Circuit: Wiring Diagram

Fig 1: Engine Room Relay Block - Wiring Diagram
G05539164Courtesy of © TOYOTA, LICENSE AGREEMENT TMS1002