LEMON Manuals: Even more car manuals for everyone
Home >> Scion >> 2008 >> tC Base, Automatic >> Repair and Diagnosis >> Engine Performance >> Remove, Overhaul & Install >> 2AZ-FE Engine Control System >> SFI System >> DTC P2118: Throttle Actuator Control Motor Current Range / Performance >> Wiring Diagram

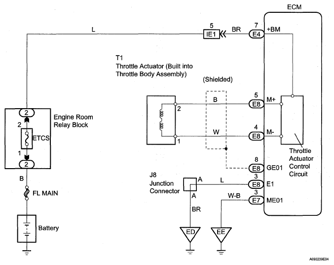
DTC P2118: Throttle Actuator Control Motor Current Range / Performance: Wiring Diagram

Fig 1: Throttle Actuator Control Motor - Wiring Diagram
G05539081Courtesy of © TOYOTA, LICENSE AGREEMENT TMS1002