LEMON Manuals: Even more car manuals for everyone
Home >> Scion >> 2007 >> tC Base, Standard >> Repair and Diagnosis >> Body & Frame >> Windows >> Windshield/WINDOWGLASS >> POWER WINDOW CONTROL SYSTEM (w/ Jam Protection Function) >> Front Passenger Side Power Window does not Operate with Front Passenger Side Power Window Switch >> Wiring Diagram

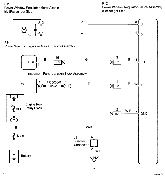
Front Passenger Side Power Window does not Operate with Front Passenger Side Power Window Switch: Wiring Diagram

Fig 1: Identifying Front Passenger Side Power Window Wiring Diagram
G04867334Courtesy of © TOYOTA, LICENSE AGREEMENT TMS1002