LEMON Manuals: Even more car manuals for everyone
Home >> Scion >> 2006 >> xA Standard >> Repair and Diagnosis >> Engine Performance >> Engine Control Systems >> Engine Control System (1NZ-FE) >> SFI System >> Fuel Pump Control Circuit >> Inspection Procedure

Inspection Procedure

  1. PERFORM ACTIVE TEST BY INTELLIGENT TESTER (OPERATION OF CIRCUIT OPENING RELAY) 
    1. Connect the intelligent tester to the DLC3.
    2. Turn the ignition switch ON and turn the tester ON.
    3. Enter the following menus: DIAGNOSIS / ENHANCED OBD II / ACTIVE TEST / FUEL PUMP / SPD.
    4. Check whether operating sounds can be heard while operating the relay using the tester.

      OK: Operating sounds can be heard from relay. 

    OK : Go to step   7 

    NG : GO TO NEXT STEP 

  2. INSPECT ECM POWER SOURCE CIRCUIT 
    1. Inspect the ECM power source circuit (see INSPECTION PROCEDURE  ).

    NG : REPAIR OR REPLACE 

    OK : GO TO NEXT STEP 

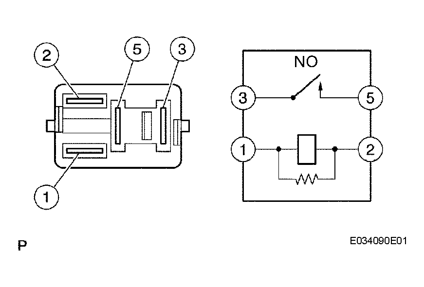
  3. INSPECT CIRCUIT OPENING RELAY (Marking: C/OPN) 
    1. Remove the circuit opening relay from the instrument panel junction block.
    2. Measure the resistance of the circuit opening relay.

      Standard resistance 

      TESTER CONNECTION SPECIFIED CONDITION CHART

      Tester Connection Specified Condition
      3 - 5 10 kΩ or higher
      3 - 5 Below 1 Ω (when battery voltage is applied to terminals 1 and 2)

    NG : REPLACE CIRCUIT OPENING RELAY 

    Fig 1: Measuring Resistance Of Circuit Opening Relay
    G04153156Courtesy of © TOYOTA, LICENSE AGREEMENT TMS1002

    OK : GO TO NEXT STEP 

  4. INSPECT ECM (FC VOLTAGE) 
    1. Turn the ignition switch ON.
    2. Measure the voltage of the ECM connectors.

      Standard voltage 

      TESTER CONNECTION SPECIFIED CONDITION CHART

      Tester Connection Specified Condition
      FC (E6-25) - E01 (E3-7) 9 to 14 V

    OK : REPLACE ECM 

    Fig 2: Identifying E3 And E6 ECM Connector Terminals
    G04153157Courtesy of © TOYOTA, LICENSE AGREEMENT TMS1002

    NG : GO TO NEXT STEP 

  5. CHECK HARNESS AND CONNECTOR (EFI RELAY (Marking: EFI) - CIRCUIT OPENING RELAY (Marking: C/OPN) 
    1. Remove the EFI relay from the engine room relay block.
      Fig 3: Removing EFI Relay From Engine Room Relay Block
      G04153158Courtesy of © TOYOTA, LICENSE AGREEMENT TMS1002
    2. Remove the circuit opening relay from the instrument panel junction block.
    3. Measure the resistance of the wire harness side connectors.

      Standard resistance (Check for open) 

      TESTER CONNECTION SPECIFIED CONDITION CHART

      Tester Connection Specified Condition
      Engine room relay block (EFI relay terminal 3) - Instrument panel junction block (Circuit opening relay terminal 1) Below 1 Ω
      Engine room relay block (EFI relay terminal 3) - Instrument panel junction block (Circuit opening relay terminal 5) Below 1 Ω

      Standard resistance (Check for short) 

      TESTER CONNECTION SPECIFIED CONDITION CHART

      Tester Connection Specified Condition
      Engine room relay block (EFI relay terminal 3) or Circuit opening relay (1) - Body ground 10 kΩ or higher
      Instrument panel junction block (Circuit opening relay terminal 5) - Body ground 10 kΩ or higher
      Fig 4: Identifying Circuit Opening Relay Connector Terminals
      G04153159Courtesy of © TOYOTA, LICENSE AGREEMENT TMS1002

    NG : REPAIR OR REPLACE HARNESS OR CONNECTOR 

    OK : GO TO NEXT STEP 

  6. CHECK HARNESS AND CONNECTOR (ECM - CIRCUIT OPENING RELAY) 
    1. Disconnect the E6 ECM connector.
      Fig 5: Disconnecting E6 ECM Connector
      G04153160Courtesy of © TOYOTA, LICENSE AGREEMENT TMS1002
    2. Remove the circuit opening relay from the instrument panel junction block.
    3. Measure the resistance of the wire harness side connectors.

      Standard resistance (Check for open) 

      TESTER CONNECTION SPECIFIED CONDITION CHART

      Tester Connection Specified Condition
      FC (E6-25) - Instrument panel junction block (Circuit opening relay terminal 2) Below 1 Ω

      Standard resistance (Check for short) 

      TESTER CONNECTION SPECIFIED CONDITION CHART

      Tester Connection Specified Condition
      FC (E6-25) or Instrument panel junction block (Circuit opening relay terminal 2) - Body ground 10 kΩ or higher

    NG : REPAIR OR REPLACE HARNESS OR CONNECTOR 

    Fig 6: Identifying Circuit Opening Relay Terminals
    G04153161Courtesy of © TOYOTA, LICENSE AGREEMENT TMS1002

    OK : REPLACE ECM 

  7. INSPECT FUEL PUMP 
    1. Inspect the fuel pump (see INSPECTION ).

    NG : REPLACE FUEL PUMP 

    OK : GO TO NEXT STEP 

  8. CHECK HARNESS AND CONNECTOR (CIRCUIT OPENING RELAY (Marking: C/OPN) - FUEL PUMP, FUEL PUMP - BODY GROUND) 
    1. Remove the circuit opening relay from the instrument panel junction block.
    2. Disconnect the F15 fuel pump connector.
      Fig 7: Identifying Circuit Opening Relay Terminals
      G04153162Courtesy of © TOYOTA, LICENSE AGREEMENT TMS1002
    3. Measure the resistance of the wire harness side connectors.

      Standard resistance (Check for open) 

      TESTER CONNECTION SPECIFIED CONDITION CHART

      Tester Connection Specified Condition
      Instrument panel junction block (Circuit opening relay terminal 3) - Fuel pump (F15-4) Below 1 Ω
      Fuel pump (F15-5) - Body ground Below 1 Ω

      Standard resistance Check for short) 

      TESTER CONNECTION SPECIFIED CONDITION CHART

      Tester Connection Specified Condition
      Instrument panel junction block (Circuit opening relay terminal 3) or Fuel pump (F15-4) - Body ground 10 kΩ or higher
      Fig 8: Identifying Fuel Pump Connector Terminals
      G04153163Courtesy of © TOYOTA, LICENSE AGREEMENT TMS1002

    NG : REPAIR OR REPLACE HARNESS OR CONNECTOR 

    OK : REPLACE ECM