LEMON Manuals: Even more car manuals for everyone
Home >> Scion >> 2006 >> xA Standard >> Repair and Diagnosis >> Engine Performance >> Engine Control Systems >> Engine Control System (1NZ-FE) >> SFI System >> DTC P0134 Oxygen Sensor Circuit No Activity Detected (Bank 1 Sensor 1) >> Inspection Procedure

Inspection Procedure

HINT:

Malfunctioning areas can be identified by performing the A/F CONTROL function provided in the ACTIVE TEST. The A/F CONTROL function can help to determine whether the Heated Oxygen (HO2) sensors and other potential trouble areas are malfunctioning.

The following instructions describe how to conduct the A/F CONTROL operation using the intelligent tester.

  1. Connect the intelligent tester to the DLC3.
  2. Start the engine and turn the tester ON.
  3. Warm up the engine at an engine speed of 2,500 rpm for approximately 90 seconds.
  4. Enter the following menus: DIAGNOSIS / ENHANCED OBD II / ACTIVE TEST / A/F CONTROL.
  5. Perform the A/F CONTROL operation with the engine in an idling condition (press the RIGHT or LEFT button to change the fuel injection volume).
  6. Monitor the voltage output of the HO2 sensors (O2S B1S1 and O2S B1S2) displayed on the tester.

    HINT:

    • The A/F CONTROL operation lowers the fuel injection volume by 12.5% or increases the injection volume by 25%.
    • Each sensor reacts in accordance with increases and decreases in the fuel injection volume.

Standard 

DIAGNOSIS PROCEDURE

Tester Display (Sensor) Injection Volumes Status Voltages
O2S B1S1 (Front HO2 Sensor) +25% Rich More than 0.55
O2S B1S1 (Front HO2 Sensor) -12.5% Lean Less than 0.4
O2S B1S2 (Rear HO2 Sensor) +25% Rich More than 0.5
O2S B1S2 (Rear HO2 Sensor) -12.5% Lean Less than 0.4
NOTE: The front HO2 sensor has an output delay of a few seconds and the rear HO2 sensor has a maximum output delay of approximately 20 seconds.
FRONT HO2 SENSOR REFERENCE

Case Front HO2 Sensor (Sensor 1) Output Voltage Rear HO2 Sensor (Sensor 2) Output Voltage Main Suspected Trouble Area
1 Injection Volume
+25%
-12.5%
G04152949Courtesy of © TOYOTA, LICENSE AGREEMENT TMS1002
Injection Volume
+25%
-12.5%
G04152950Courtesy of © TOYOTA, LICENSE AGREEMENT TMS1002
-
Output Voltage
More than 0.55 V
Less than 0.4 V
G04152951Courtesy of © TOYOTA, LICENSE AGREEMENT TMS1002
Output Voltage
More than 0.55 V
Less than 0.4 V
G04152952Courtesy of © TOYOTA, LICENSE AGREEMENT TMS1002
2 Injection Volume
+25%
-12.5%
G04152953Courtesy of © TOYOTA, LICENSE AGREEMENT TMS1002
Injection Volume
+25%
-12.5%
G04152954Courtesy of © TOYOTA, LICENSE AGREEMENT TMS1002
  • Front HO2 sensor
  • Front HO2 sensor heater
  • Front HO2 sensor circuit
Output Voltage
Almost no reaction
G04152955Courtesy of © TOYOTA, LICENSE AGREEMENT TMS1002
Output Voltage
More than 0.55 V
Less than 0.4 V
G04152956Courtesy of © TOYOTA, LICENSE AGREEMENT TMS1002
3 Injection Volume
+25%
-12.5%
G04152957Courtesy of © TOYOTA, LICENSE AGREEMENT TMS1002
Injection Volume
+25%
-12.5%
G04152958Courtesy of © TOYOTA, LICENSE AGREEMENT TMS1002
  • Rear HO2 sensor
  • Rear HO2 sensor heater
  • Rear HO2 sensor circuit
Output Voltage
More than 0.55 V
Less than 0.4 V
G04152959Courtesy of © TOYOTA, LICENSE AGREEMENT TMS1002
Output Voltage
Almost no reaction
G04152960Courtesy of © TOYOTA, LICENSE AGREEMENT TMS1002
4 Injection Volume
+25%
-12.5%
G04152961Courtesy of © TOYOTA, LICENSE AGREEMENT TMS1002
Injection Volume
+25%
-12.5%
G04152962Courtesy of © TOYOTA, LICENSE AGREEMENT TMS1002
  • Injector
  • Fuel pressure
  • Gas leakage from exhaust system (Airfuel ratio extremely rich or lean)
Output Voltage
Almost no reaction
G04152963Courtesy of © TOYOTA, LICENSE AGREEMENT TMS1002
Output Voltage
Almost no reaction
G04152964Courtesy of © TOYOTA, LICENSE AGREEMENT TMS1002
NOTE: If the vehicle is short of fuel, the air-fuel ratio becomes lean, HO2 sensor DTCs are recorded, and the ECM illuminates the MIL.

HINT:

  1. CHECK ANY OTHER DTCS OUTPUT (IN ADDITION TO DTC P0134) 
    1. Connect the intelligent tester to the DLC3.
    2. Turn the ignition switch ON and turn the tester ON.
    3. Enter the following menus: DIAGNOSIS / ENHANCED OBD II / DTC INFO / CURRENT CODES.
    4. Read DTCs.

      Result 

      RESULT CHART

      Display (DTC Output) Proceed to
      P0134 A
      P0134 and other DTCs B

      HINT:

      If any DTCs other than P0134 are output, troubleshoot those DTCs first.

    B : GO TO  DTC CHART  

    A : Go to next step 

  2. READ VALUE OF INTELLIGENT TESTER (OUTPUT VOLTAGE OF HEATED OXYGEN SENSOR) 
    1. Connect the intelligent tester to the DLC3.
    2. Turn the ignition switch ON and turn the tester ON.
    3. Start the engine.
    4. Enter the following menus: DIAGNOSIS / ENHANCED OBD II / DATA LIST / PRIMARY / O2S B1S1 and ENGINE SPD.
    5. Warm up the engine until the engine coolant temperature reaches more than 75°C (169°F).
    6. Rev the engine up to 4,000 rpm 3 times using the accelerator pedal.
    7. Read the output voltage of the front Heated Oxygen (HO2) sensor displayed on the tester when the engine speed is suddenly increased.

      Standard: HO2 sensor voltage output indicates 0.45 V or more (rich signal) at least once. 

    OK : Go to step   12 

    NG : GO TO NEXT STEP 

  3. CHECK VENTILATION HOSE CONNECTIONS 

    OK: Ventilation hose is connected correctly and is not damaged. 

    NG : REPAIR OR REPLACE VENTILATION HOSE 

    OK : GO TO NEXT STEP 

  4. INSPECT HEATED OXYGEN SENSOR (HEATER RESISTANCE) 
    1. Disconnect the H3 HO2 sensor connector.
    2. Measure the resistance of the HO2 sensor connector.

      Standard resistance 

      TESTER CONNECTION SPECIFIED CONDITION CHART

      Tester Connection Specified Condition
      HT1A (H3-1) - +B (H3-2) 11 to 16 Ω at 20°C (68°F)
      HT1A (H3-1) - E2 (H3-4) 10 kΩ or higher

    NG : REPLACE HEATED OXYGEN SENSOR 

    Fig 1: Identifying Heated Oxygen Sensor Connector Terminals
    G04152965Courtesy of © TOYOTA, LICENSE AGREEMENT TMS1002

    OK : GO TO NEXT STEP 

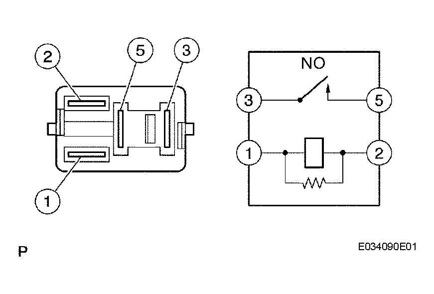
  5. INSPECT EFI RELAY (Marking: EFI) 
    1. Remove the EFI relay from the engine room relay block.
    2. Measure the resistance of the EFI relay.

      Standard resistance 

      TESTER CONNECTION SPECIFIED CONDITION CHART

      Tester Connection Specified Condition
      3 - 5 10 kΩ or higher
      3 - 5 Below 1 Ω (When battery voltage applied to terminals 1 and 2)

    NG : REPLACE EFI RELAY 

    Fig 2: Inspecting EFI Relay
    G04152966Courtesy of © TOYOTA, LICENSE AGREEMENT TMS1002

    OK : GO TO NEXT STEP 

  6. CHECK HARNESS AND CONNECTOR (HEATED OXYGEN SENSOR - ECM) 
    1. Disconnect the H3 HO2 sensor connector.
    2. Turn the ignition switch ON.
    3. Measure the voltage between the +B terminal of the H3 HO2 sensor connector and body ground.

      Standard voltage 

      TESTER CONNECTION SPECIFIED CONDITION CHART

      Tester Connection Specified Condition
      +B (H3-2) - Body ground 9 to 14 V
    4. Turn the ignition switch OFF.
      Fig 3: Identifying Heated Oxygen Sensor Connector Terminals
      G04152967Courtesy of © TOYOTA, LICENSE AGREEMENT TMS1002
    5. Disconnect the E3 ECM connector.
    6. Measure the resistance of the wire harness side connectors.

      Standard resistance (Check for open) 

      TESTER CONNECTION SPECIFIED CONDITION CHART

      Tester Connection Specified Condition
      HT1A (H3-1) - HT1A (E3-1) Below 1 Ω
      OX1A (H3-3) - OX1A (E3-21) Below 1 Ω
      E2 (H3-4) - Body ground Below 1 Ω

      Standard resistance (Check for short) 

      TESTER CONNECTION SPECIFIED CONDITION CHART

      Tester Connection Specified Condition
      HT1A (H3-1) or HT1A (E3-1) - Body ground 10 kΩ or higher
      OX1A (H3-3) or OX1A (E3-21) - Body ground 10 kΩ or higher
      Fig 4: Identifying ECM Connector Terminals
      G04152968Courtesy of © TOYOTA, LICENSE AGREEMENT TMS1002
      Fig 5: System Diagram Of Bank 1 Sensor 1
      G04152969Courtesy of © TOYOTA, LICENSE AGREEMENT TMS1002

    NG : REPAIR OR REPLACE HARNESS OR CONNECTOR 

    OK : GO TO NEXT STEP 

  7. CHECK WHETHER MISFIRE OCCURS BY MONITORING DTC AND DATA LIST 

    NG : TROUBLESHOOT MISFIRE 

    OK : GO TO NEXT STEP 

  8. CHECK AIR INDUCTION SYSTEM 
    1. Check the air induction system for vacuum leaks.

      OK: No leakage from air induction system. 

    NG : REPAIR OR REPLACE AIR INDUCTION SYSTEM 

    OK : GO TO NEXT STEP 

  9. CHECK FUEL PRESSURE 
    1. Check the fuel pressure (see ON-VEHICLE INSPECTION ).

    NG : REPAIR OR REPLACE FUEL SYSTEM 

    OK : GO TO NEXT STEP 

  10. INSPECT FUEL INJECTOR (INJECTION AND VOLUME) 
    1. Check the injector injection and volume (see INSPECTION ).

    NG : REPLACE FUEL INJECTOR 

    OK : GO TO NEXT STEP 

  11. CHECK FOR EXHAUST GAS LEAKS 

    NG : REPAIR OR REPLACE EXHAUST GAS LEAKAGE POINT 

    OK : REPLACE HEATED OXYGEN SENSOR 

  12. PERFORM CONFIRMATION DRIVING PATTERN 
  13. CHECK WHETHER DTC OUTPUT RECURS (DTC P0134) 
    1. Read DTCs using the intelligent tester.
    2. Enter the following menus: DIAGNOSIS / ENHANCED OBD II / DTC INFO / CURRENT CODES.

      Result 

      RESULT CHART

      Display (DTC Output) Proceed to
      No output A
      P0134 B

    B : REPLACE ECM 

    A : Go to next step 

  14. CONFIRM WHETHER VEHICLE HAS RUN OUT OF FUEL IN PAST 

    NG : CHECK FOR INTERMITTENT PROBLEMS 

    YES : DTC CAUSED BY RUNNING OUT OF FUEL