LEMON Manuals: Even more car manuals for everyone
Home >> Scion >> 2006 >> tC Standard >> Repair and Diagnosis >> Engine Performance >> Engine Control Systems >> Engine Control System (2AZ-FE) >> SFI System >> ECM Power Source Circuit >> Wiring Diagram

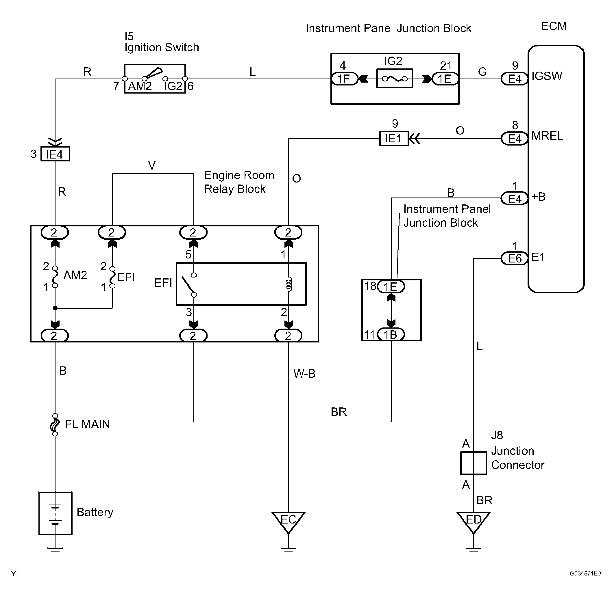
ECM Power Source Circuit: Wiring Diagram

Fig 1: ECM Power Source Circuit - Wiring Diagram
G04221295Courtesy of © TOYOTA, LICENSE AGREEMENT TMS1002
  1. INSPECT ECM (+B VOLTAGE) 
    1. Turn the ignition switch ON.
    2. Measure the voltage of the ECM connectors.

      standard voltage 

    TESTER CONNECTION SPECIFIED CONDITION CHART

    Tester Connection Specified Condition
    +B (E4-1) - E1 (E6-1) 9 to 14 V

    OK : PROCEED TO NEXT CIRCUIT INSPECTION SHOWN IN PROBLEM SYMPTOMS TABLE 

    Fig 2: Checking ECM (+B Voltage)
    G04221296Courtesy of © TOYOTA, LICENSE AGREEMENT TMS1002

    NG 

  2. CHECK WIRE HARNESS (ECM - BODY GROUND) 
    1. Disconnect the negative battery cable.
    2. Disconnect the E6 ECM connector.
    3. Measure the resistance of the wire harness side connectors.

    Standard resistance 

    TESTER CONNECTION SPECIFIED CONDITION CHART

    Tester Connection Specified Condition
    E1 (E6-1) - Body ground Below 1 Ω

    NG : REPAIR OR REPLACE HARNESS AND CONNECTOR 

    Fig 3: Disconnecting E6 ECM Connector
    G04221297Courtesy of © TOYOTA, LICENSE AGREEMENT TMS1002

    OK : Go to next Step 

  3. INSPECT ECM (IGSW VOLTAGE) 
    1. Turn the ignition switch ON.
    2. Measure the voltage of the ECM connectors.

      standard voltage 

    TESTER CONNECTION SPECIFIED CONDITION CHART

    Tester Connection Specified Condition
    IGSW (E4-9) - E1 (E6-1) 9 to 14 V

    OK : GO TO STEP   6 

    Fig 4: Checking ECM (IGSW Voltage)
    G04221298Courtesy of © TOYOTA, LICENSE AGREEMENT TMS1002

    NG 

  4. CHECK FUSE (AM2) 
    1. Remove the AM2 fuse from the engine room relay block.
    2. Measure the resistance of the AM2 fuse.

    Standard resistance: 

    Below 1 Ω 

    NG : CHECK FOR SHORT IN ALL HARNESSES AND COMPONENTS CONNECTED TO FUSE 

    Fig 5: Removing AM2 Fuse From Engine Room Relay Block
    G04221299Courtesy of © TOYOTA, LICENSE AGREEMENT TMS1002

    OK : Go to next Step 

  5. INSPECT IGNITION SWITCH ASSEMBLY 
    1. Disconnect the I5 ignition switch connector.
    2. Measure the resistance of the switch.

    Standard resistance 

    TESTER CONNECTION SPECIFIED CONDITION CHART

    Switch Position Tester Connection Specified Condition
    LOCK All Terminals 10 kΩ or higher
    ON IG2 (6) - AM2 (7) Below 1 Ω

    NG : REPLACE IGNITION SWITCH ASSEMBLY 

    Fig 6: Identifying Ignition Switch Connector Terminals
    G04221300Courtesy of © TOYOTA, LICENSE AGREEMENT TMS1002

    OK : CHECK AND REPLACE HARNESS AND CONNECTOR (BATTERY - IGNITION SWITCH, IGNITION SWITCH - ECM) 

  6. INSPECT ECM (MREL VOLTAGE) 
    1. Turn the ignition switch ON.
    2. Measure the voltage of the ECM connectors.

      standard voltage 

    TESTER CONNECTION SPECIFIED CONDITION CHART

    Tester Connection Specified Condition
    MREL (E4-8) - E1 (E6-1) 9 to 14 V

    NG : REPLACE ECM 

    Fig 7: Checking ECM (MREL Voltage)
    G04221301Courtesy of © TOYOTA, LICENSE AGREEMENT TMS1002

    OK : Go to next Step 

  7. CHECK FUSE (EFI) 
    1. Remove the EFI fuse from the engine room relay block.
    2. Measure the resistance of the EFI fuse.

    Standard: 

    Below 1 Ω 

    NG : CHECK FOR SHORT IN ALL HARNESSES AND COMPONENTS CONNECTED TO FUSE 

    Fig 8: Removing EFI Fuse From Engine Room Relay Block
    G04221302Courtesy of © TOYOTA, LICENSE AGREEMENT TMS1002

    OK : Go to next Step 

  8. INSPECT EFI RELAY (Marking: EFI) 
    1. Remove the EFI relay from the engine room relay block.
    2. Check the resistance of the EFI relay.

    Standard resistance 

    TESTER CONNECTION SPECIFIED CONDITION CHART

    Tester Connection Specified Condition
    3 - 5 10 kΩ or higher
    3 - 5 Below 1 Ω (when battery voltage is applied to terminals 1 and 2)

    NG : REPLACE EFI RELAY 

    Fig 9: Identifying EFI Relay Terminals
    G04221303Courtesy of © TOYOTA, LICENSE AGREEMENT TMS1002

    OK : Go to next Step 

  9. CHECK WIRE HARNESS (EFI RELAY (Marking: EFI) - ECM, BODY GROUND) 
    1. Check the wire harness between the EFI relay and ECM.
      1. Remove the EFI relay from the engine room relay block.
      2. Disconnect the E4 ECM connector.
      3. Measure the resistance of the wire harness side conectors.

      Standard resistance 

      TESTER CONNECTION SPECIFIED CONDITION CHART

      Tester Connection Specified Condition
      Engine room relay block (EFI relay terminal 1) - MREL (E4-8) Below 1 Ω
      Engine room relay block (EFI relay terminal 3) - +B (E4-1) Below 1 Ω
      Engine room relay block (EFI relay terminal 1) or MREL (E4-8) - Body ground 10 kΩ or higher
      Engine room relay block (EFI relay terminal 3) or +B (E4-1) - Body ground 10 kΩ or higher
    2. Check the wire harness between the EFI relay and body ground.
      1. Remove the EFI relay from the engine room relay block.
      2. Measure the resistance of the wire harness side connector.

        Standard resistance (Check for open) 

        TESTER CONNECTION SPECIFIED CONDITION CHART

        Tester Connection Specified Condition
        Engine room relay block (EFI relay terminal 2) - Body ground Below 1 Ω
      3. Reinstall the EFI relay.

    NG : REPAIR OR REPLACE HARNESS AND CONNECTOR 

    Fig 10: Removing EFI Relay From Engine Room Relay Block
    G04221304Courtesy of © TOYOTA, LICENSE AGREEMENT TMS1002

    OK : CHECK AND REPAIR HARNESS AND CONNECTOR (TERMINAL 5 OF EFI RELAY - BATTERY POSITIVE TERMINAL)