LEMON Manuals: Even more car manuals for everyone
Home >> Scion >> 2006 >> tC Automatic >> Repair and Diagnosis >> Engine Performance >> Engine Control Systems >> Engine Control System (2AZ-FE) >> SFI System >> DTC P2118 Throttle Actuator Control Motor Current Range / Performance >> Wiring Diagram

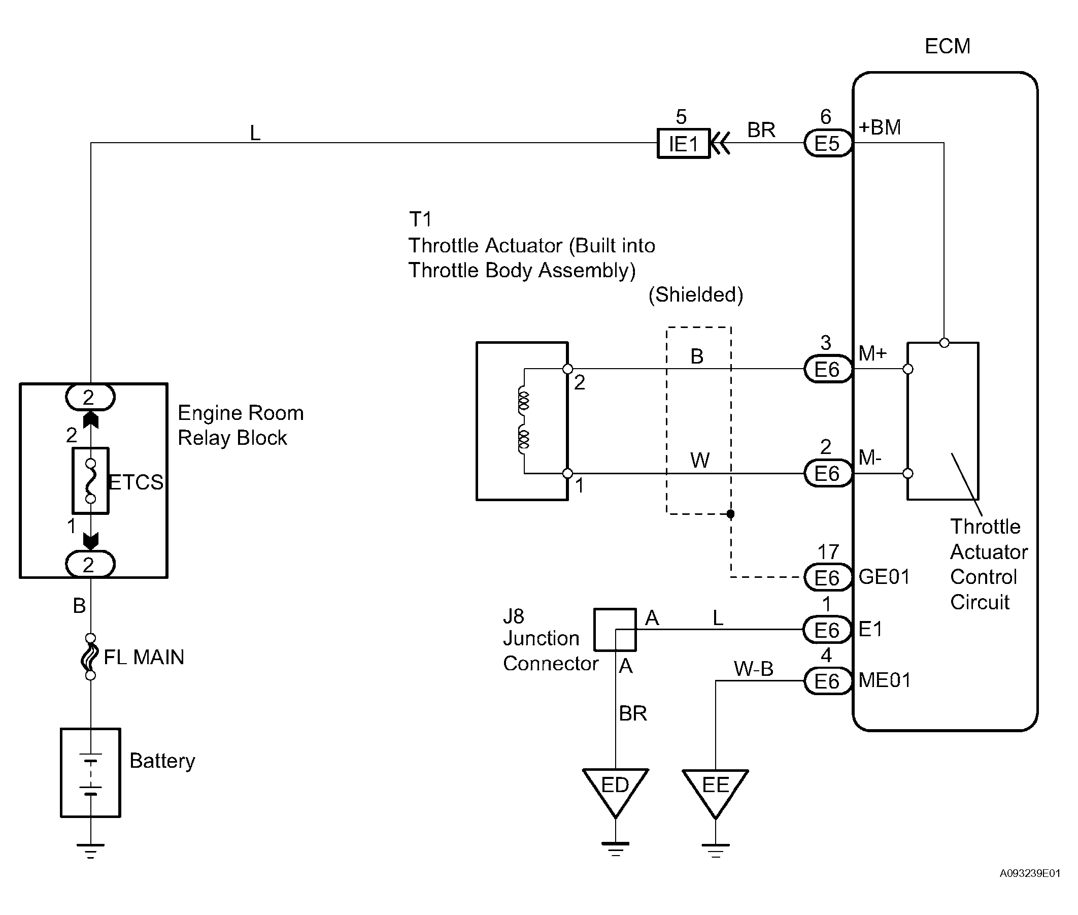
DTC P2118 Throttle Actuator Control Motor Current Range / Performance: Wiring Diagram

Fig 1: Throttle Actuator Control Motor - Wiring Diagram
G04221176Courtesy of © TOYOTA, LICENSE AGREEMENT TMS1002

HINT:

Read freeze frame data using the intelligent tester. Freeze frame data records the engine conditions when a malfunction is detected. When troubleshooting, freeze frame data can help determine if the vehicle was running or stopped, if the engine was warmed up or not, if the air-fuel ratio was lean or rich, and other data from the time the malfunction occurred.

  1. CHECK FUSE (ETCS) 
    1. Remove the ETCS fuse from the engine room relay block.
    2. Measure the resistance of the fuse.

    Standard: 

    Below 1 Ω 

    NG : CHECK FOR SHORT IN ALL HARNESSES AND COMPONENTS CONNECTED TO FUSE 

    Fig 2: Removing ETCS Fuse From Engine Room Relay Block
    G04221177Courtesy of © TOYOTA, LICENSE AGREEMENT TMS1002

    OK : Go to next Step 

  2. INSPECT ECM (+BM VOLTAGE) 
    1. Measure the voltage of the ECM connectors.

      standard voltage 

    TESTER CONNECTION SPECIFIED CONDITION CHART

    Tester Connection Specified Condition
    +BM (E5-6) - E1 (E6-1) 9 to 14 V

    NG : GO TO STEP   3 

    Fig 3: Identifying ECM Connectors Terminals
    G04221178Courtesy of © TOYOTA, LICENSE AGREEMENT TMS1002

    OK : CHECK FOR INTERMITTENT PROBLEMS 

  3. CHECK WIRE HARNESS (ECM - ETCS FUSE, ETCS FUSE - BATTERY) 
    1. Check the wire harness between the ETCS fuse and ECM.
      1. Remove the ETCS fuse from the engine room relay block.
      2. Disconnect the E5 ECM connector.
      3. Measure the resistance of the wire harness side connectors.

      Standard resistance 

      TESTER CONNECTION SPECIFIED CONDITION CHART

      Tester Connection Specified Condition
      ETCS fuse (2) - +BM (E5-6) Below 1 Ω
      ETCS fuse (2) or +BM (E5-6) - Body ground 10 kΩ or higher
    2. Check the wire harness between the ETCS fuse and positive (+) battery cable.
      1. Remove the ETCS fuse from the engine room relay block.
      2. Disconnect the cable from the positive (+) battery cable.
      3. Measure the resistance of the wire harness side connectors.

    Standard resistance 

    TESTER CONNECTION SPECIFIED CONDITION CHART

    Tester Connection Specified Condition
    Positive battery cable terminal - ETCS fuse (1) Below 1 Ω
    Positive battery cable terminal or ETCS fuse (1) - Body ground 10 kΩ or higher

    NG : REPAIR OR REPLACE HARNESS AND CONNECTOR 

    Fig 4: Removing ETCS Fuse From Engine Room Relay Block
    G04221179Courtesy of © TOYOTA, LICENSE AGREEMENT TMS1002

    OK : REPLACE ECM