LEMON Manuals: Even more car manuals for everyone
Home >> Scion >> 2004 >> xA Standard >> Repair and Diagnosis >> Engine Performance >> System >> Engine Control System - Diagnosis >> ECM Power Source Circuit >> Wiring Diagram

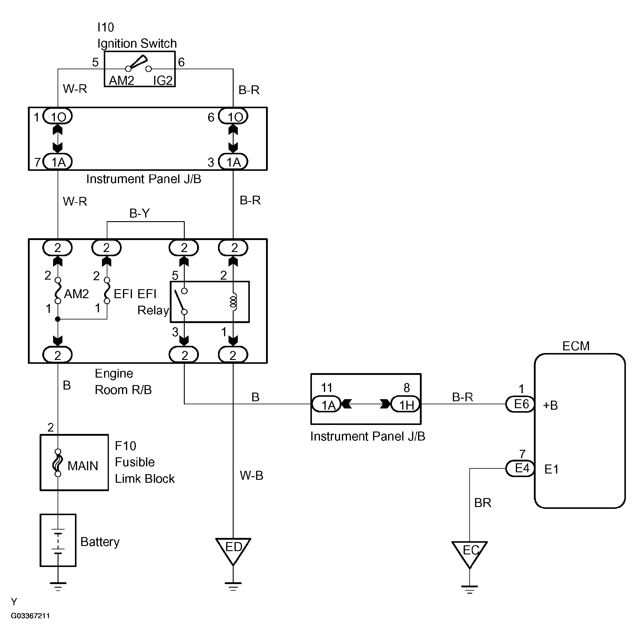
ECM Power Source Circuit: Wiring Diagram

Fig 1: ECM Power Source Circuit Wiring Diagram
G03367211Courtesy of © TOYOTA, LICENSE AGREEMENT TMS1002