LEMON Manuals: Even more car manuals for everyone
Home >> Scion >> 2004 >> xA Automatic >> Repair and Diagnosis >> Engine Performance >> System >> Engine Control System - Diagnosis >> Stop Light Switch Circuit >> Wiring Diagram

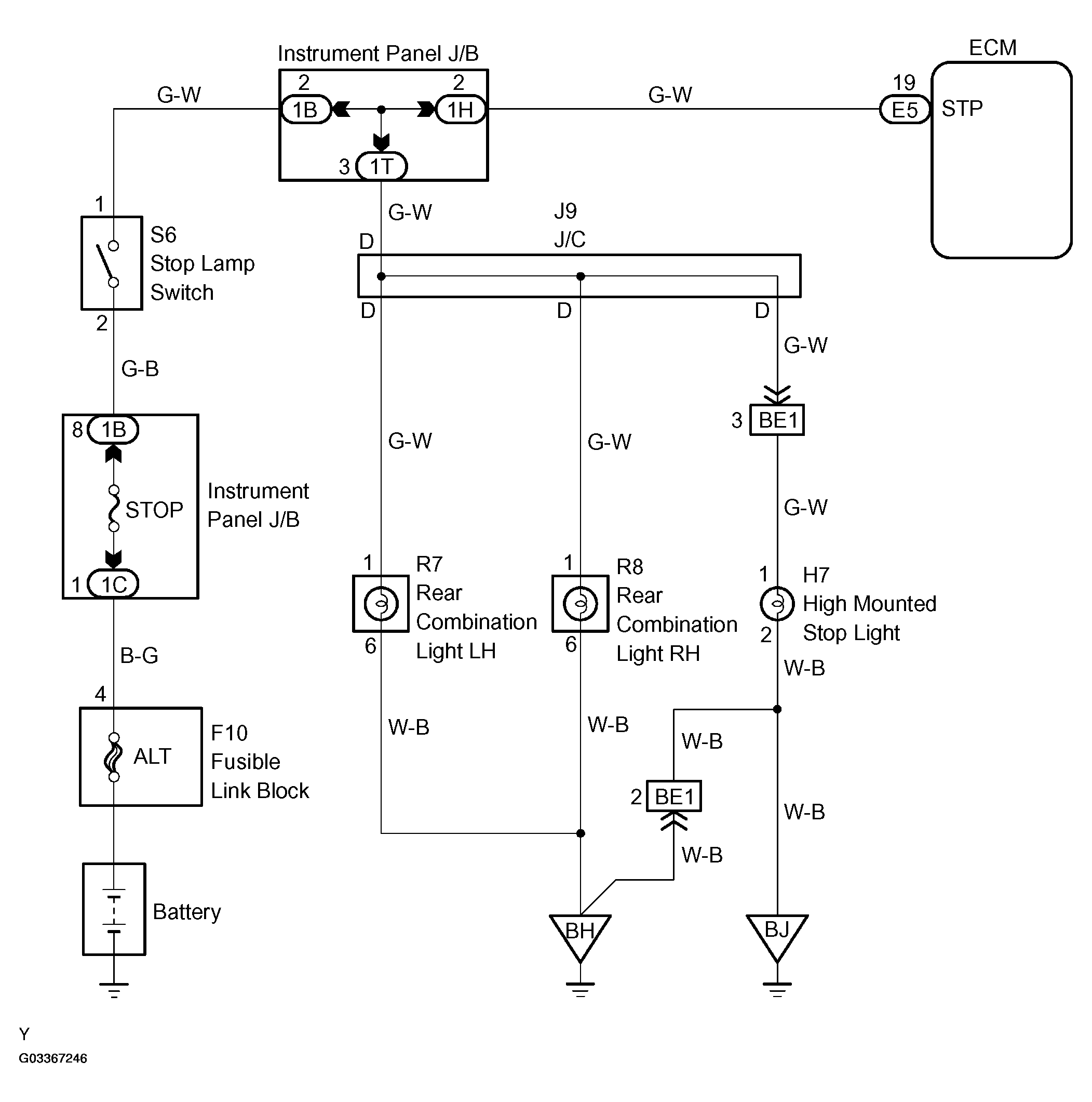
Stop Light Switch Circuit: Wiring Diagram

Fig 1: Stop Light Switch Wiring Diagram
G03367246Courtesy of © TOYOTA, LICENSE AGREEMENT TMS1002