LEMON Manuals: Even more car manuals for everyone
Home >> Saturn >> 2008 >> Sky Base, Standard >> Repair and Diagnosis >> External Pages >> Different car >> Section 136 (Data Communication System) >> Schematic & Routing Diagrams >> Body Control System Schematics

Body Control System Schematics

WARNING: This page is about a different car, the 2008 Cadillac DTS. However, it is still accessible from the selected car via links, so may be relevant.
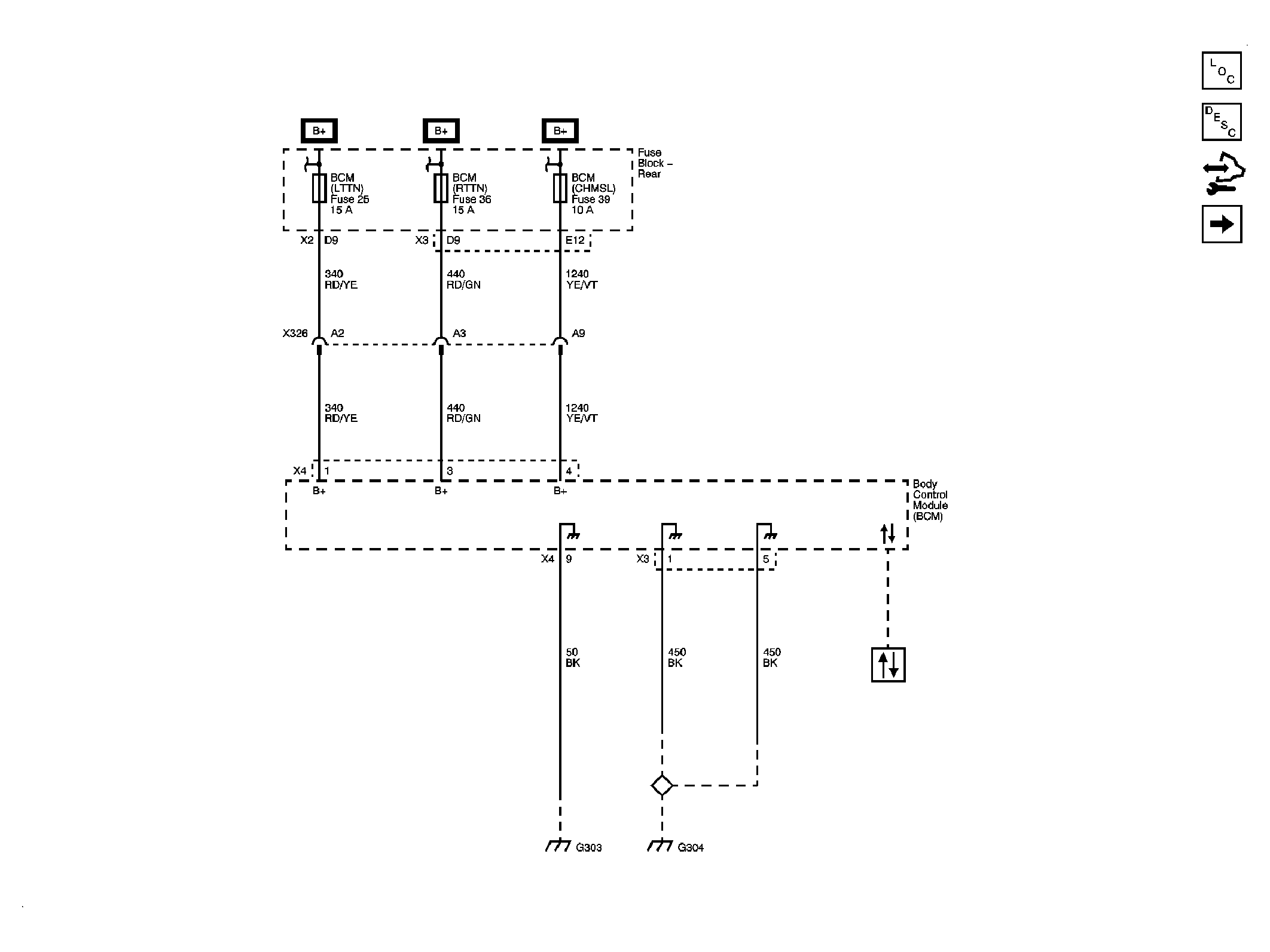
Fig 1: BCM Power, Ground & DLC Schematic
GM1885767Courtesy of GENERAL MOTORS CORP.
Fig 2: BCM Inputs & Outputs Schematic 1 of 4
GM1885769Courtesy of GENERAL MOTORS CORP.
Fig 3: BCM Inputs & Outputs Schematic 2 of 4
GM1885771Courtesy of GENERAL MOTORS CORP.
Fig 4: BCM Inputs & Outputs Schematic 3 of 4
GM1885773Courtesy of GENERAL MOTORS CORP.
Fig 5: BCM Inputs & Outputs Schematic 4 of 4
GM1885775Courtesy of GENERAL MOTORS CORP.