LEMON Manuals: Even more car manuals for everyone
Home >> Saturn >> 2007 >> Vue Red Line, AWD >> Repair and Diagnosis >> External Pages >> Different car >> Section 920 (Anti-Lock Brake System, Traction Control System & Stability Control System) >> Schematic and Routing Diagrams >> Antilock Brake System Schematics

Antilock Brake System Schematics

WARNING: This page is about a different car, the 2008 Buick Lucerne. However, it is still accessible from the selected car via links, so may be relevant.
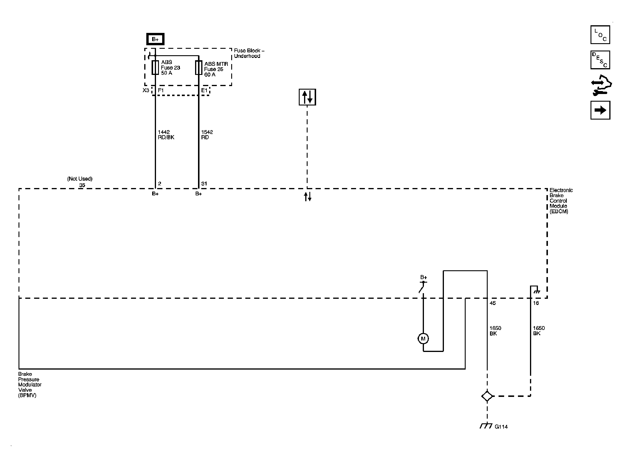
Fig 1: ABS Power and Ground
GM1886379Courtesy of GENERAL MOTORS CORP.
Fig 2: Wheel Speed Sensors
GM1886385Courtesy of GENERAL MOTORS CORP.
Fig 3: Yaw and Lateral Acceleration, Steering Angle Sensor
GM1886394Courtesy of GENERAL MOTORS CORP.
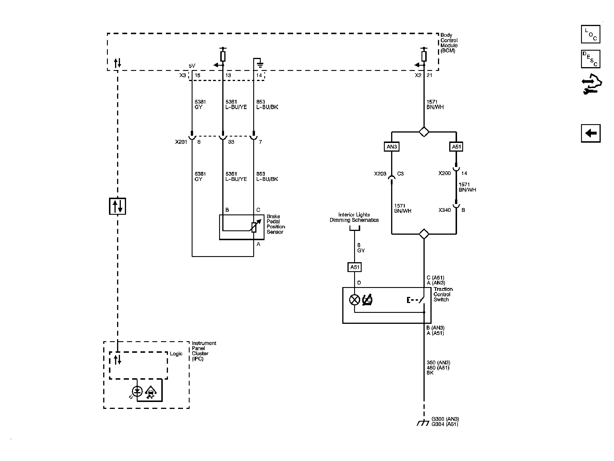
Fig 4: Brake Pedal Position, Traction Control Switch, Data Link Communications
GM1886400Courtesy of GENERAL MOTORS CORP.