LEMON Manuals: Even more car manuals for everyone
Home >> Saturn >> 1994 >> SC2 Standard >> Repair and Diagnosis (Single Page) >> Engine Performance >> Testing & Diagnosis >> Engine Controls - Basic Testing >> Diagnostic Circuit Check >> Notes

Diagnostic Circuit Check: Notes

The Diagnostic Circuit Check determines:

After performing procedures in PRELIMINARY INSPECTION & ADJUSTMENTS, BASIC FUEL SYSTEM CHECKS and BASIC IGNITION SYSTEM CHECKS, this is the starting point for utilizing the self-diagnostic system for determining computer-related problems. See Fig 1 and Fig 2 . After performing necessary tests as described in the diagnostic circuit check, if no codes are indicated and driveability problems still exist, see TESTS W/O CODES article and SCAN TESTER USAGE in appropriate TESTS W/CODES article in the ENGINE PERFORMANCE section.

NOTE: On vehicles equipped with 16-pin DLC or 12-pin DLC without test terminal "B", use of Tech 1 scan tester is required to perform diagnostic circuit check. See DATA LINK CONNECTOR (DLC) TEST TERMINALS table.
  1. Check operation of MIL. Turn ignition on with engine off. MIL should be on steady. If MIL illuminates and stays on steady, go to step 3). If MIL does not illuminate, go to A-1, MIL INOPERATIVE. If MIL flashes, go to step 4).
  2. On vehicles equipped with 16-pin DLC or 12-pin DLC without test terminal "B", install Tech 1 scan tester and follow scan tester manufacturer's instructions to proceed with test. If MIL does not come on, go to A-1, MIL INOPERATIVE. If MIL comes on, check for diagnostic trouble codes and diagnose codes using appropriate TESTS W/CODES article in the ENGINE PERFORMANCE section. On vehicles equipped with 12-pin DLC with test terminal "B", go to next step.
  3. Grounding DLC terminal "B" at this time should cause MIL to flash a Code 12, followed by any codes stored in PCM memory. See Figure. MIL going from bright to dim is not considered a code. If MIL dims or remains on and does not flash Code 12, see A-2, MIL ON STEADY OR WON'T FLASH CODE 12.
    NOTE: On some models, as long as a 30-second pause may occur between code flashes. This is normal and does not indicate necessary component replacement.
  4. If MIL begins to flash as soon as ignition is turned on, check for a short to ground on the diagnostic test terminal wire between DLC terminal "B" and PCM terminal No. 5. If circuit is okay, replace PCM.
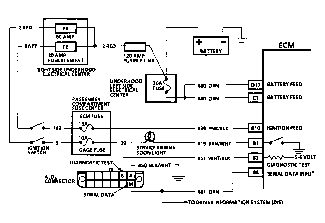
Fig 1: Fuel Injection Diagnostic Circuit Schematic (Typical)
G90E13247Courtesy of GENERAL MOTORS CORP.
Fig 2: Diagnostic Circuit Check & Work Flow
G94A34223