LEMON Manuals: Even more car manuals for everyone
Home >> Saab >> 2005 >> 9-5 Linear, Automatic >> Repair and Diagnosis >> Engine Performance >> TRIONIC T7 Fuel Control System, 4-CYL. >> Fault Diagnosis, Fault Codes >> P1663: Charge Air Control Valve Circuit - Short To B+ >> Notes

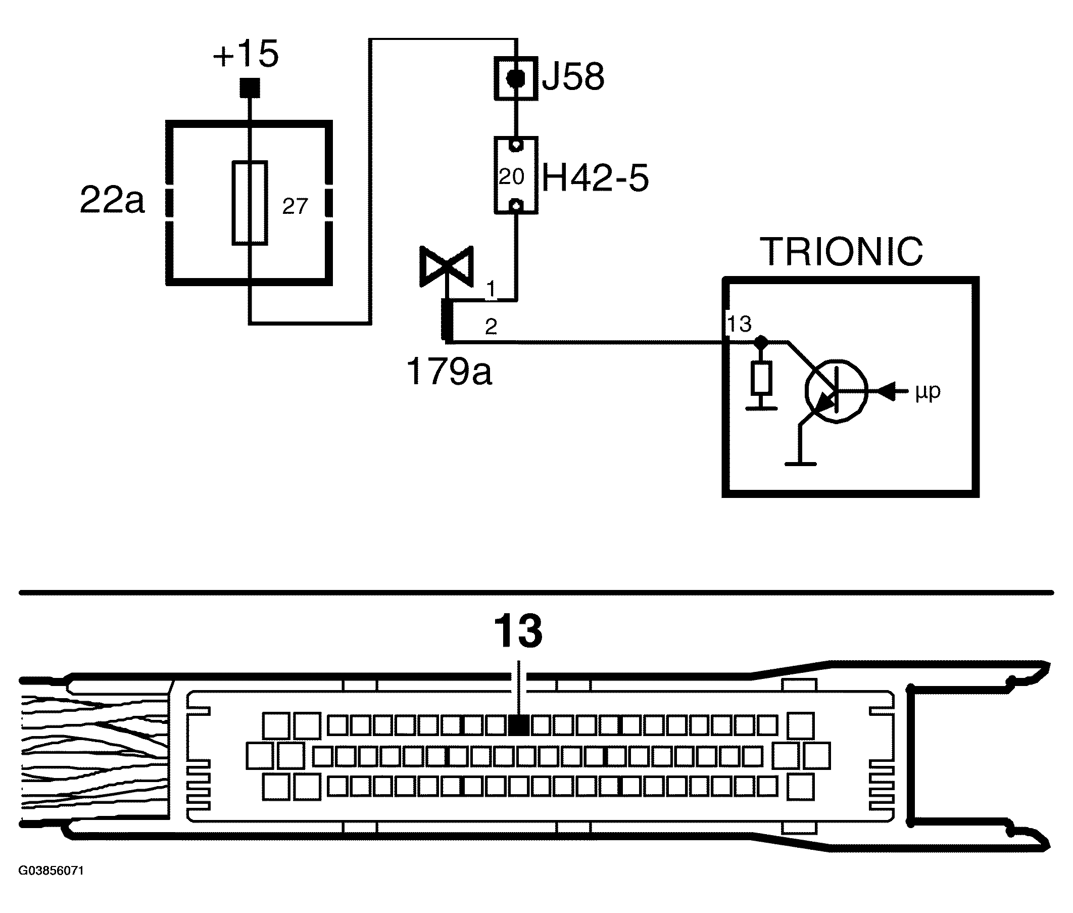
P1663: Charge Air Control Valve Circuit - Short To B+: Notes

Fig 1: Charge Air Control Valve Circuit - Circuit Diagram (Short To B+)
G03856071Courtesy of SAAB-SCANIA OF AMERICA, INC.