LEMON Manuals: Even more car manuals for everyone
Home >> Saab >> 2005 >> 9-5 Linear, Automatic >> Repair and Diagnosis >> Engine Performance >> TRIONIC T7 Fuel Control System, 4-CYL. >> Fault Diagnosis, Fault Codes >> P1662: Charge Air Control Valve Circuit - Open/Short To Ground >> Notes

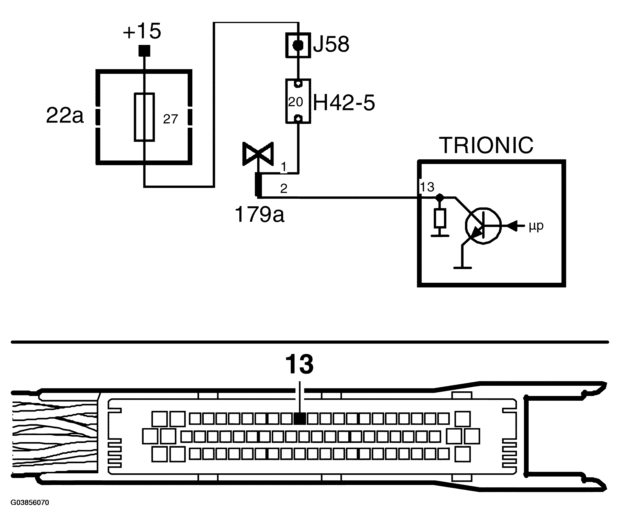
P1662: Charge Air Control Valve Circuit - Open/Short To Ground: Notes

Fig 1: Charge Air Control Valve Circuit - Circuit Diagram (Open/Short To Ground)
G03856070Courtesy of SAAB-SCANIA OF AMERICA, INC.