LEMON Manuals: Even more car manuals for everyone
Home >> Saab >> 2004 >> 9-3 Linear, Standard >> Repair and Diagnosis >> Engine Performance >> TRIONIC T8 Fuel Control System >> Component Location >> Fuse 2, main fuse box 727 >> Notes

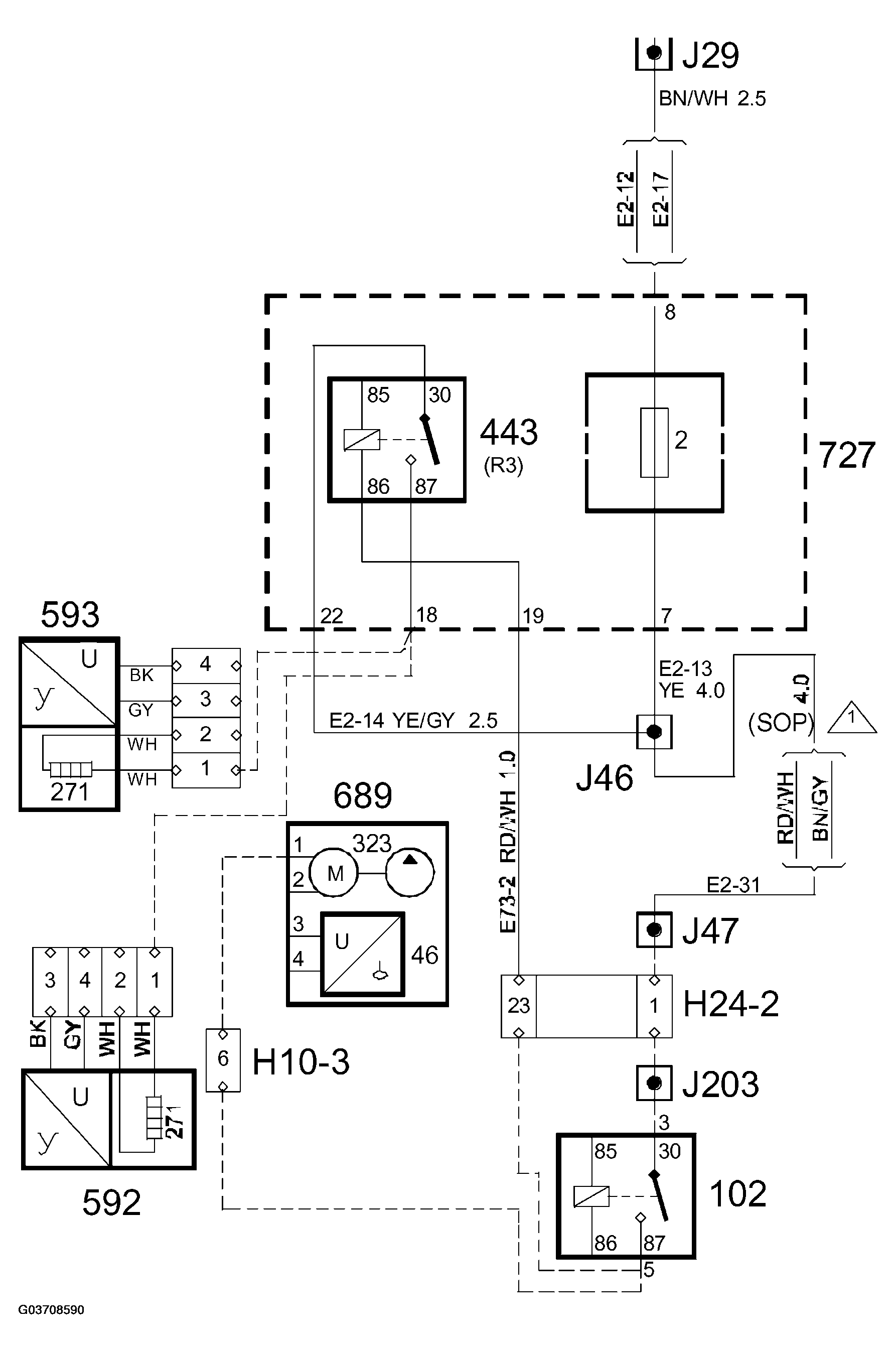
Fuse 2, main fuse box 727: Notes

Fig 1: Main Fuse Box 727 Wiring Diagram
G03708590Courtesy of SAAB-SCANIA OF AMERICA, INC.