LEMON Manuals: Even more car manuals for everyone
Home >> Saab >> 2004 >> 9-3 Linear, Standard >> Repair and Diagnosis >> Electrical >> Body Electrical >> Control Module >> Technical Description >> Control module, glow plug (596) >> Connection

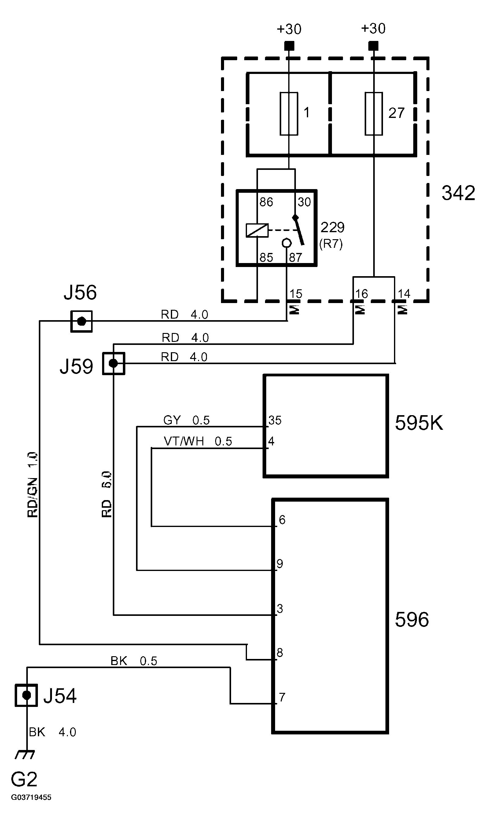
Control module, glow plug (596): Connection

The control module is supplied with +30 from fuse 27 (60 A).

A diagnostic function integrated in the glow plug control module monitors the glow plugs so that when a fault occurs the engine control module is informed via the lead from connector pin 9 to engine control module connection 35 (K).

When the engine control module pulls pin 3(A) to ground, the glow plug control module is activated, meaning pins 1 and 2 of the control module are supplied voltage.

When voltage on pin 3 (B+) exceeds 12 V, such as when the engine has been started, the control module begins alternately supplying power to pins 1 and 2. Alternation between pins 1 and 2 is done with 5 Hz. The power supply is pulsed alternately to lower power consumption.

Fig 1: Identifying Glow Plug Control Module
G03719454Courtesy of SAAB-SCANIA OF AMERICA, INC.
Fig 2: Identifying Glow Plug Control Module Circuit Diagram
G03719455Courtesy of SAAB-SCANIA OF AMERICA, INC.