LEMON Manuals: Even more car manuals for everyone
Home >> Porsche >> 1987 >> 924 Standard >> Repair and Diagnosis >> Engine Performance >> System >> DME Control System >> Operation >> Fuel Control

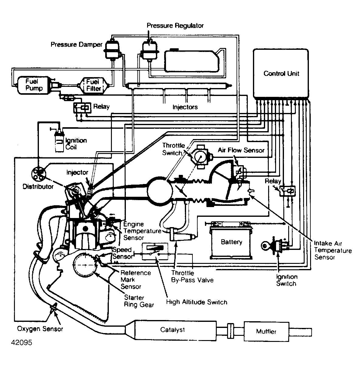
Fuel Control

The 911 Carrera, 924S and 944 series are equipped with the Bosch Airflow Controlled (AFC) fuel injection system. The DME unit has a cycled voltage signal which is sent to the air regulating valve. The CU generates control signals for the fuel pump relay, auxiliary air valve and the cylinder port injectors. These devices control cold idle, curb idle speed and mixture, air/fuel ratio and fuel supply. Additional fuel required for cold starting is supplied by the fuel injectors.

The AFC system is electronically controlled by the CU, which is programmed to regulate fuel injection based upon information received from various data sensors. It also compares the specific data (stored in computer memory) for the engine. The airflow sensor has a stepped control curve for the air sensor position, instead of a linear control curve, which is adapted to the DME control unit.

The 911 Carrera models also use an idle speed control system. This system consists of an air regulating valve which opens an air by-pass around the throttle. When necessary, the CU operates the air regulating valve to stabilize the idle speed.

Fig 1: Schematic of 924S & 944 Series DME Engine Control System
G42095Courtesy of PORSCHE OF NORTH AMERICA, INC.