LEMON Manuals: Even more car manuals for everyone
Home >> Pontiac >> 2009 >> Torrent Base, AWD >> Repair and Diagnosis >> Accessories & Equipment >> Infotainment >> Cellular System, Entertainment System & Navigation System >> Schematic and Routing Diagrams >> Radio/Navigation System Schematics

Radio/Navigation System Schematics

Fig 1: UW6 Schematic
GM2086184Courtesy of GENERAL MOTORS CORP.
Fig 2: Radio (U65) Schematic
GM2086192Courtesy of GENERAL MOTORS CORP.
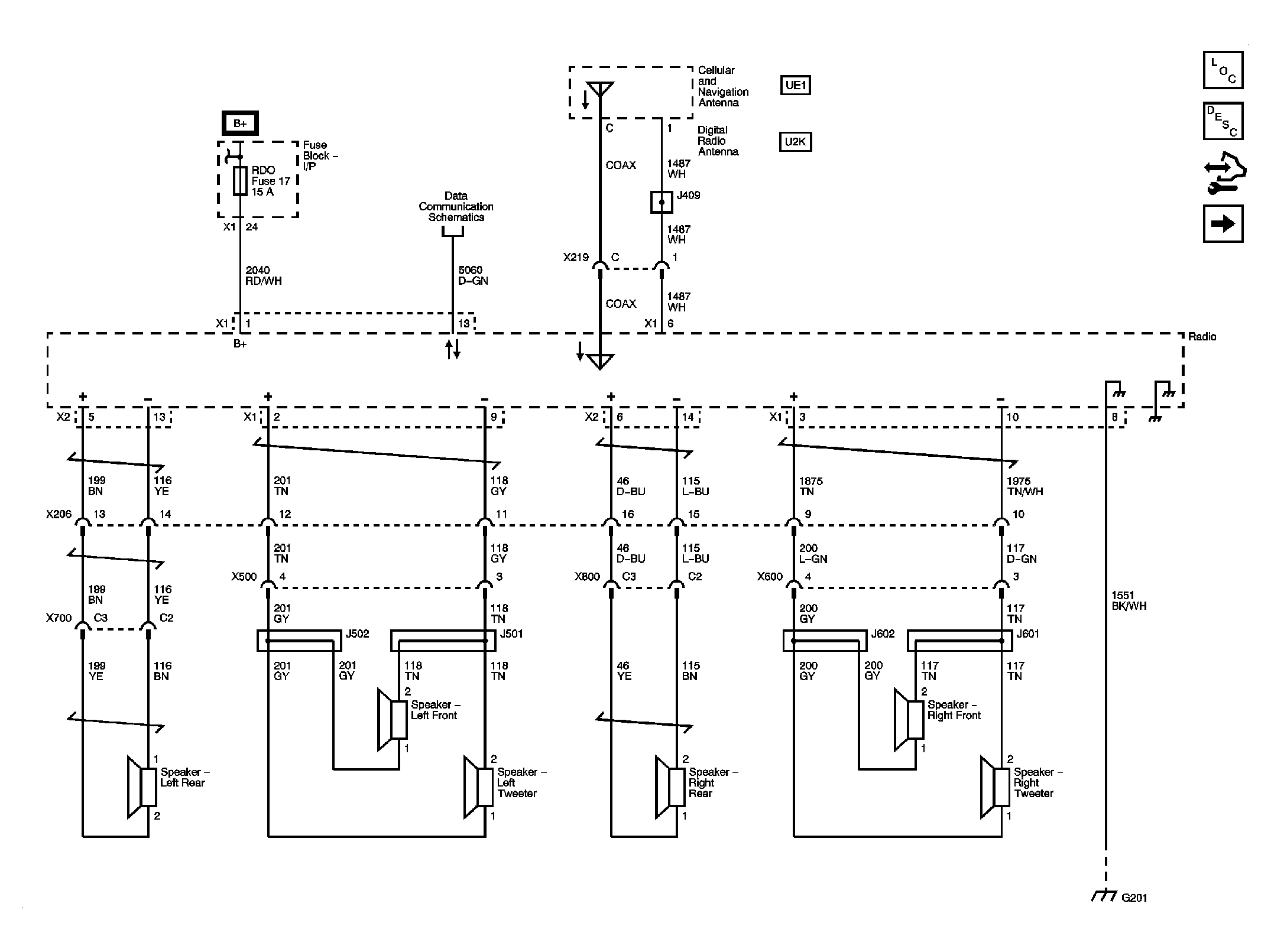
Fig 3: Speaker (U65) Schematic
GM2086197Courtesy of GENERAL MOTORS CORP.
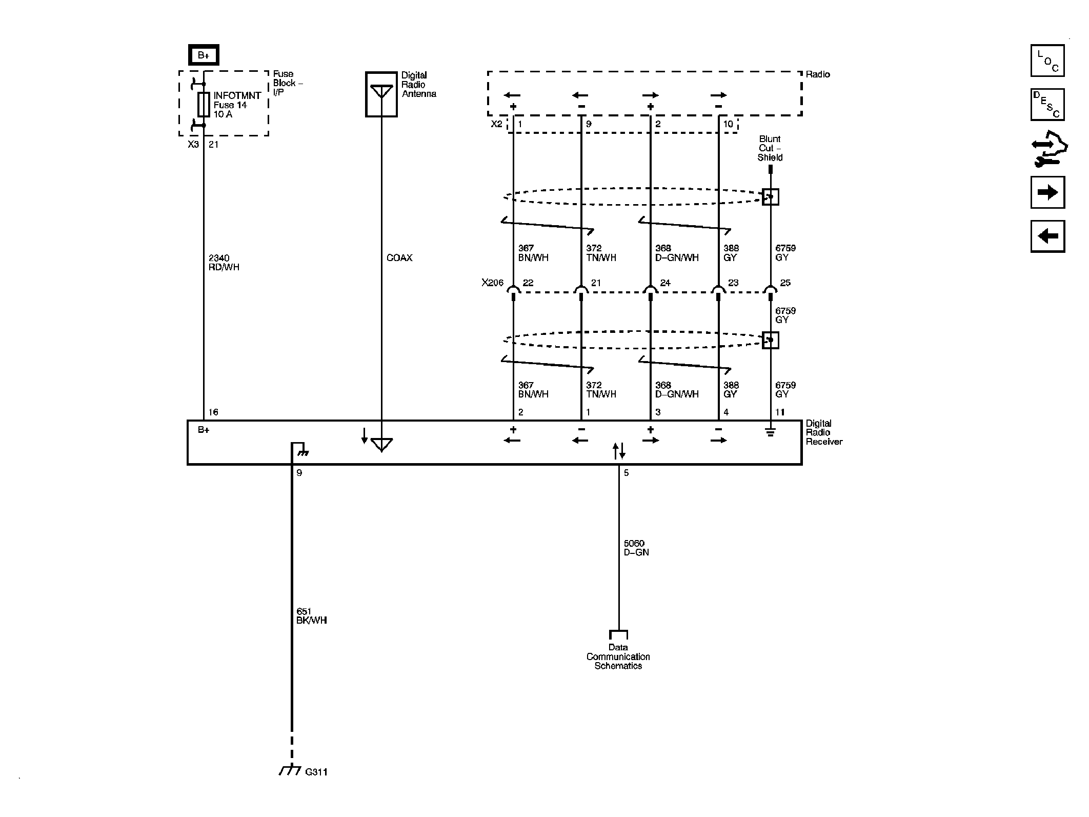
Fig 4: Digital Radio Receiver (U2K) Schematic
GM2086201Courtesy of GENERAL MOTORS CORP.
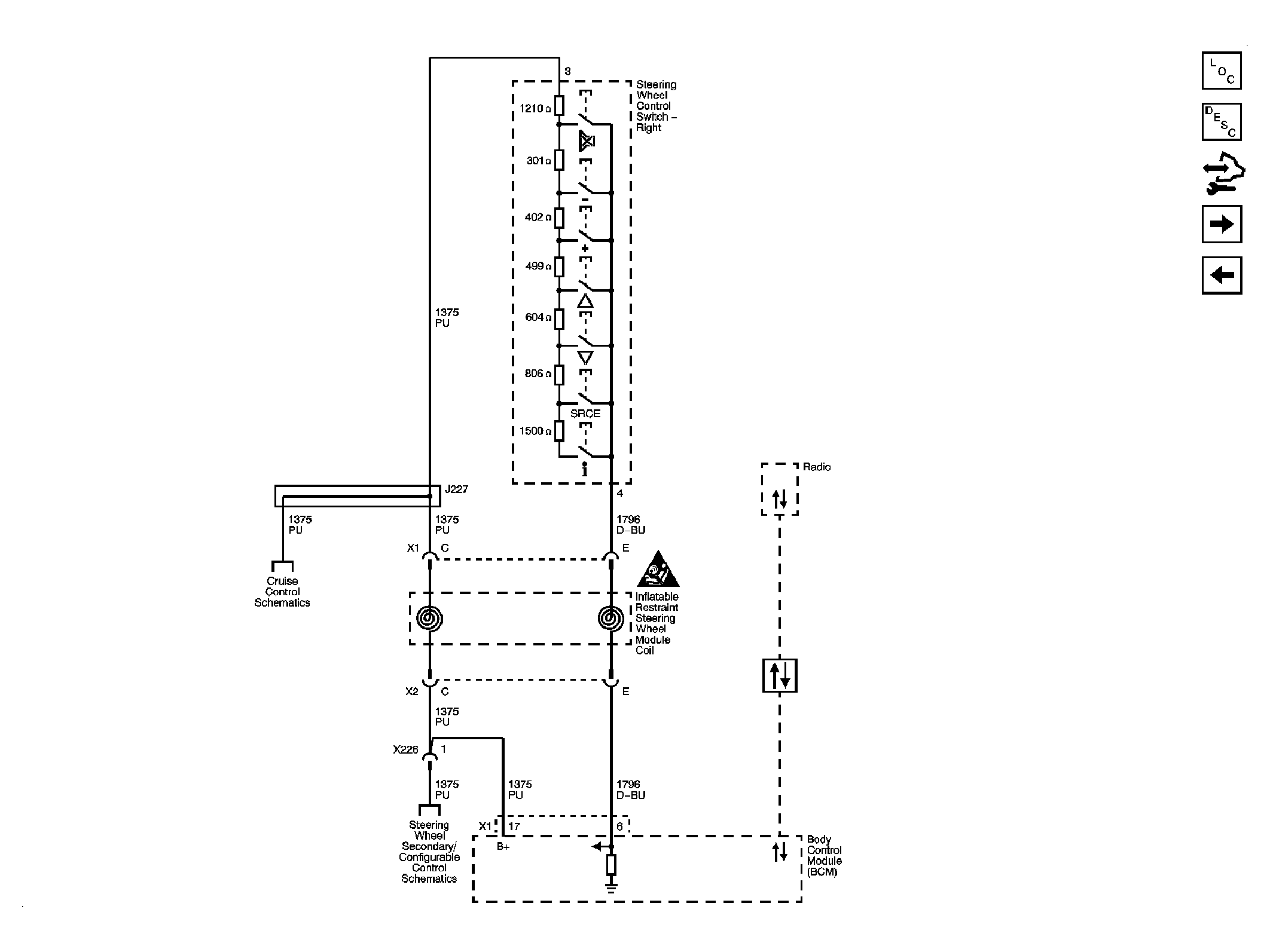
Fig 5: Steering Wheel Controls (UK3) Schematic
GM2086206Courtesy of GENERAL MOTORS CORP.
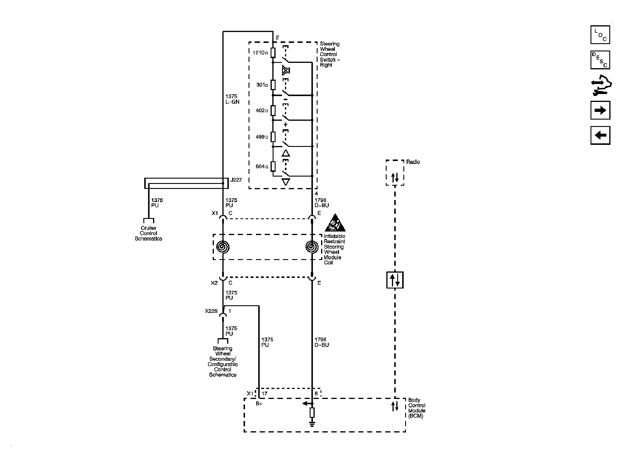
Fig 6: Steering Wheel Controls (Pontiac) Schematic
GM2086327Courtesy of GENERAL MOTORS CORP.
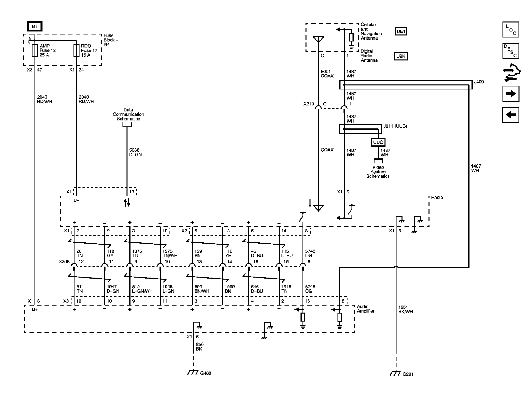
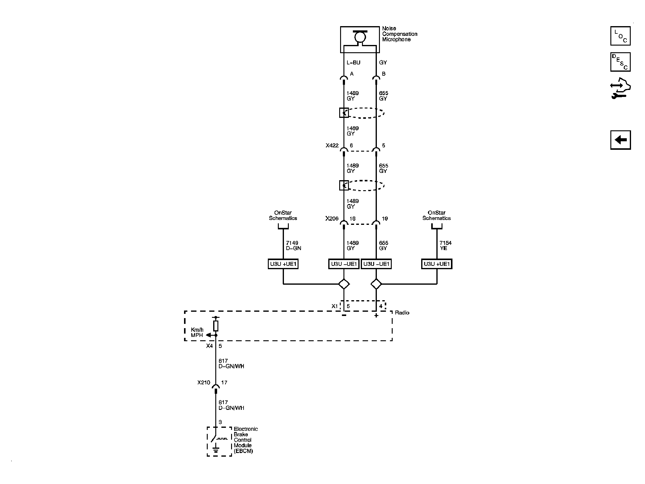
Fig 7: Radio (U3U) Schematic
GM2086215Courtesy of GENERAL MOTORS CORP.