LEMON Manuals: Even more car manuals for everyone
Home >> Pontiac >> 2009 >> Torrent Base, AWD >> Repair and Diagnosis (Single Page) >> Body & Frame >> Ignition Switch/Steering Lock >> Wiring Systems And Power Management - Introduction >> Schematic and Routing Diagrams >> Power Moding Schematics

Power Moding Schematics

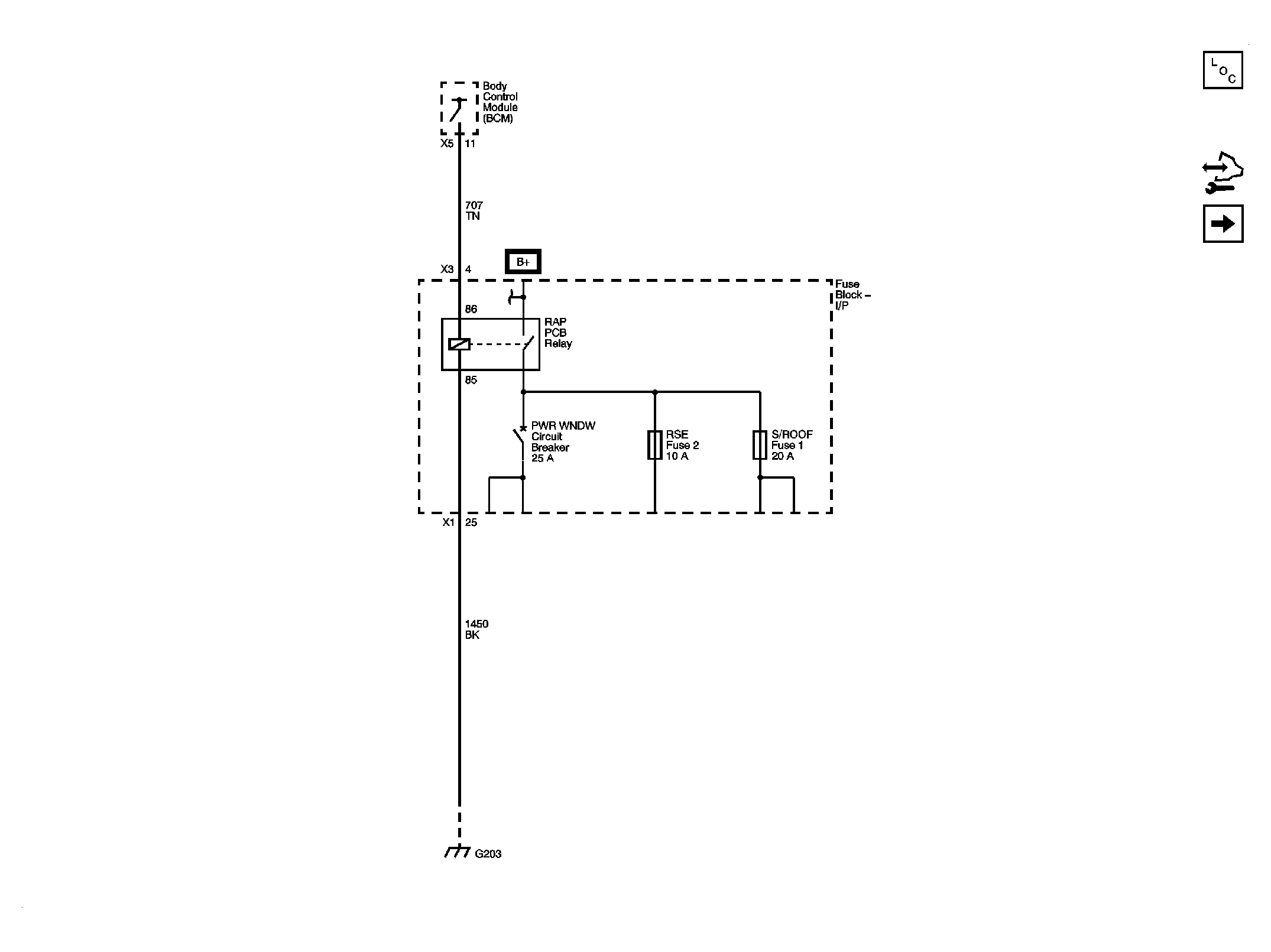
Fig 1: RAP Relay Schematic
GM2086000Courtesy of GENERAL MOTORS CORP.
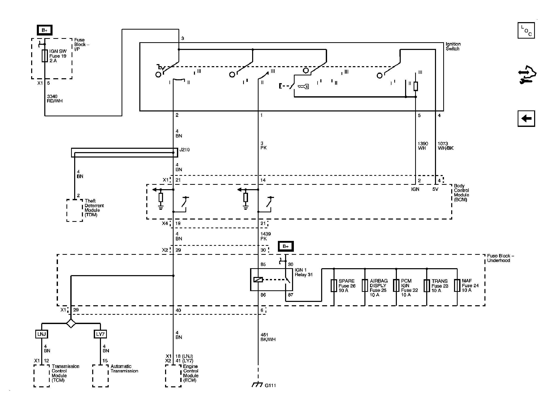
Fig 2: Ignition Switch and IGN MAIN Relay Schematic
GM2086006Courtesy of GENERAL MOTORS CORP.