LEMON Manuals: Even more car manuals for everyone
Home >> Pontiac >> 2009 >> Solstice Base, 2D Convertible, Standard >> Repair and Diagnosis >> Accessories & Equipment >> Entertainment Systems >> Cellular System, Entertainment System & Navigation System >> Schematic and Routing Diagrams >> OnStar Schematics

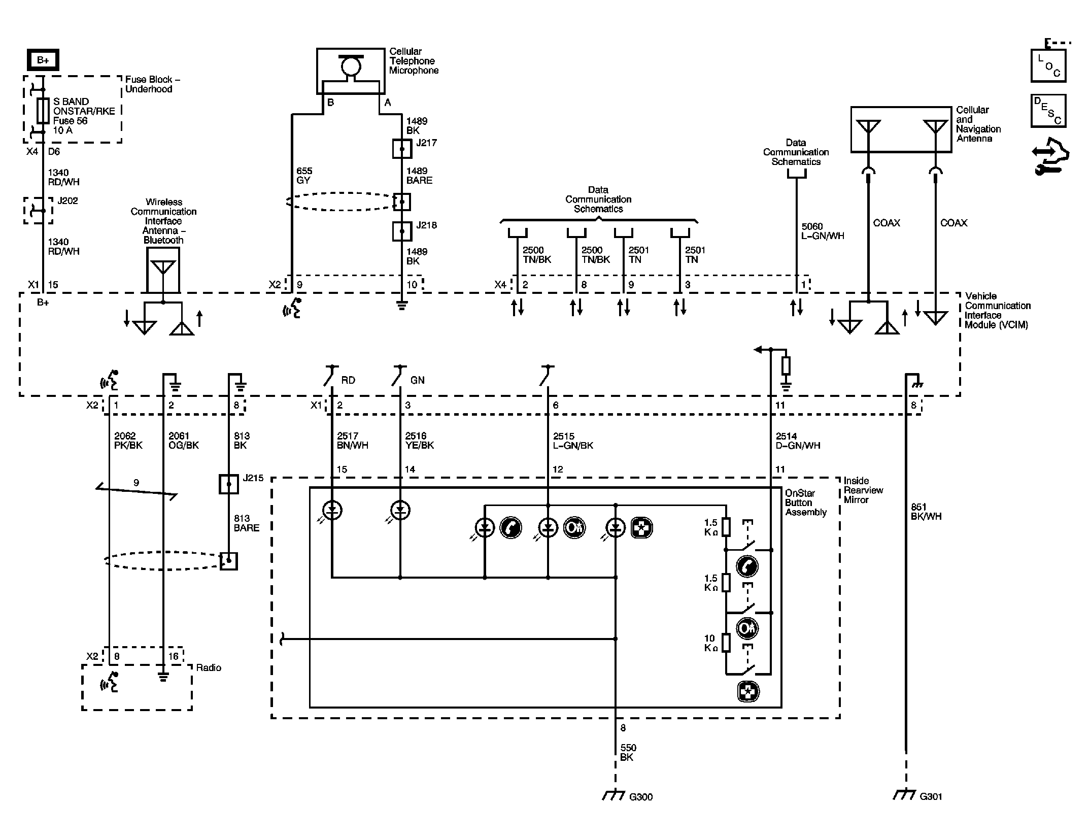
OnStar Schematics

Fig 1: OnStar
GM2049626Courtesy of GENERAL MOTORS CORP.