LEMON Manuals: Even more car manuals for everyone
Home >> Pontiac >> 2009 >> G5 Base, Standard >> Repair and Diagnosis >> Engine Performance >> System >> Engine Controls And Fuel - 2.2L - Introduction >> Schematic and Routing Diagrams >> Engine Controls Schematics (2.2L)

Engine Controls Schematics (2.2L)

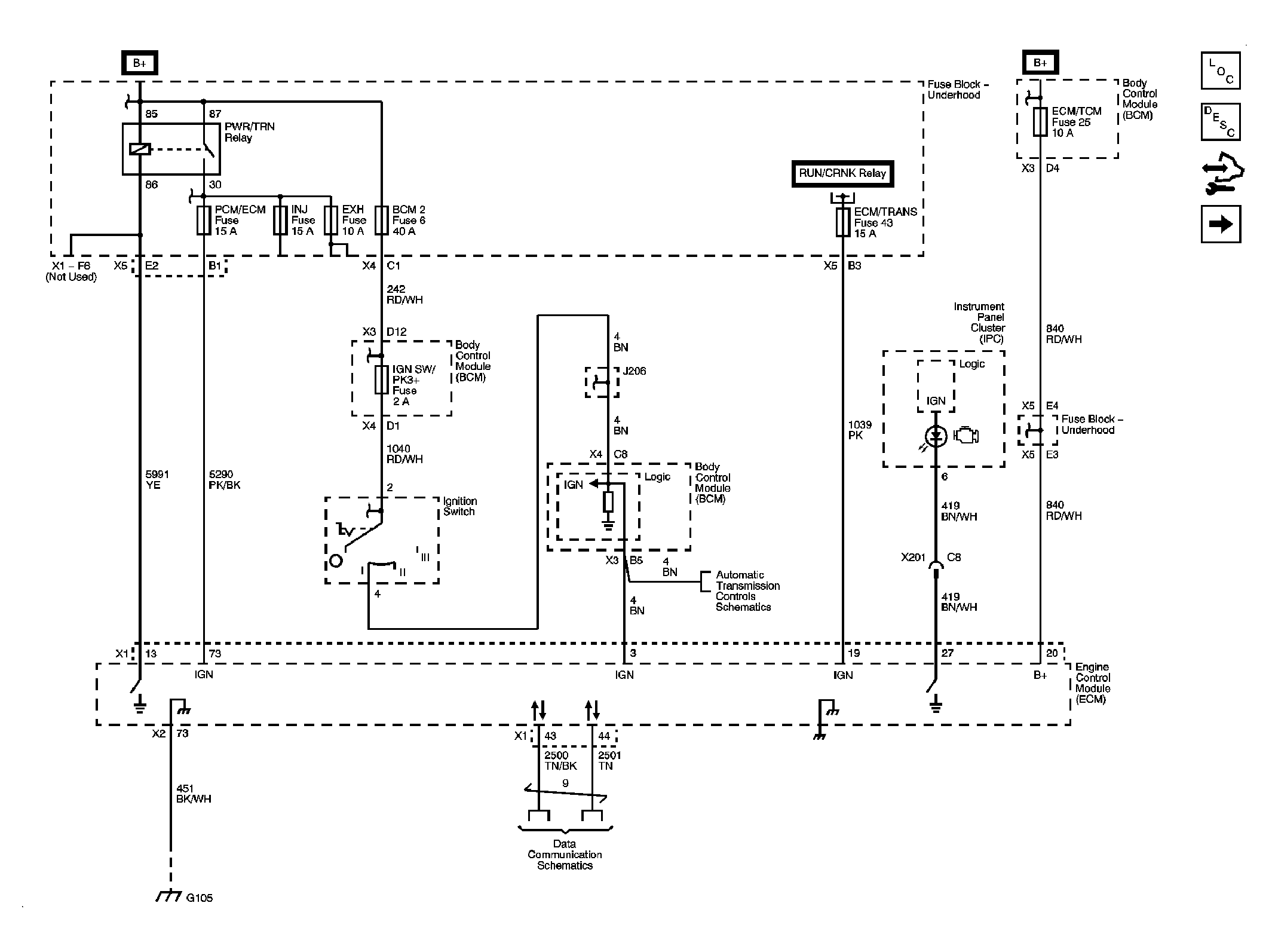
Fig 1: Power, Ground, MIL, Communication Schematic
GM2077401Courtesy of GENERAL MOTORS CORP.
Fig 2: 5-Volt and Low Reference Bussing Schematic
GM2077403Courtesy of GENERAL MOTORS CORP.
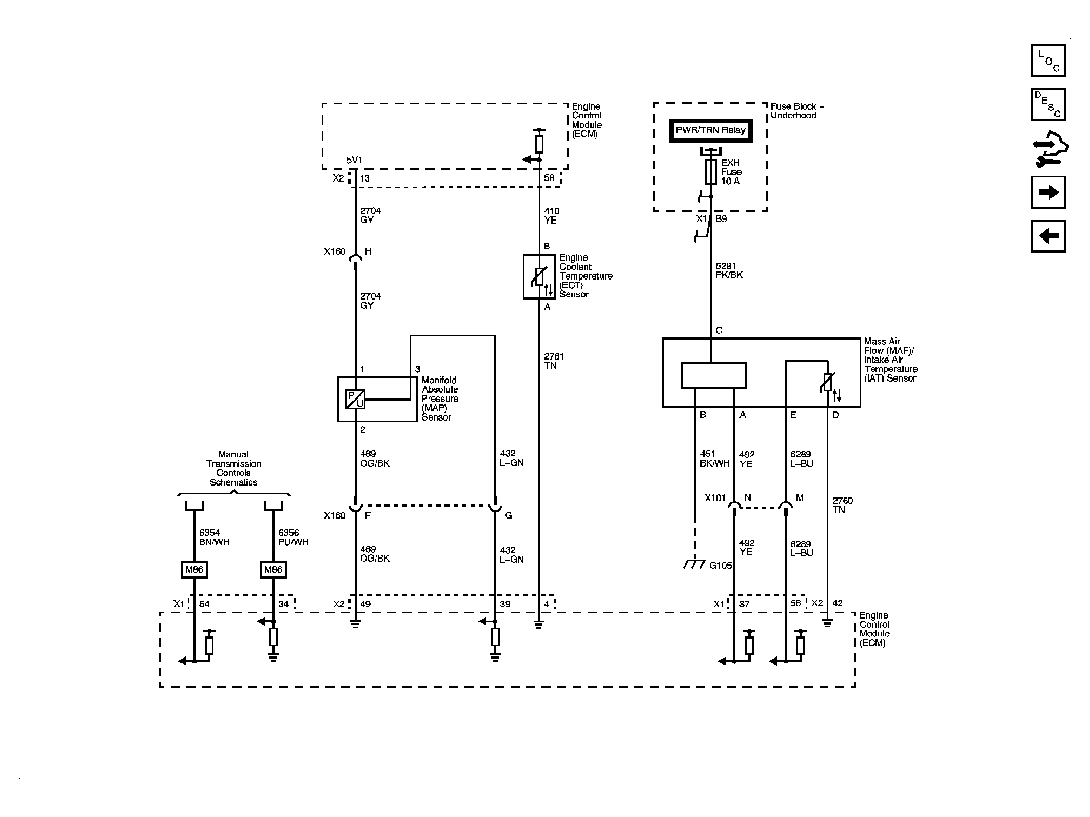
Fig 3: Engine Data Sensors - Pressure, Temperature, MAF/IAT Schematic
GM2077409Courtesy of GENERAL MOTORS CORP.
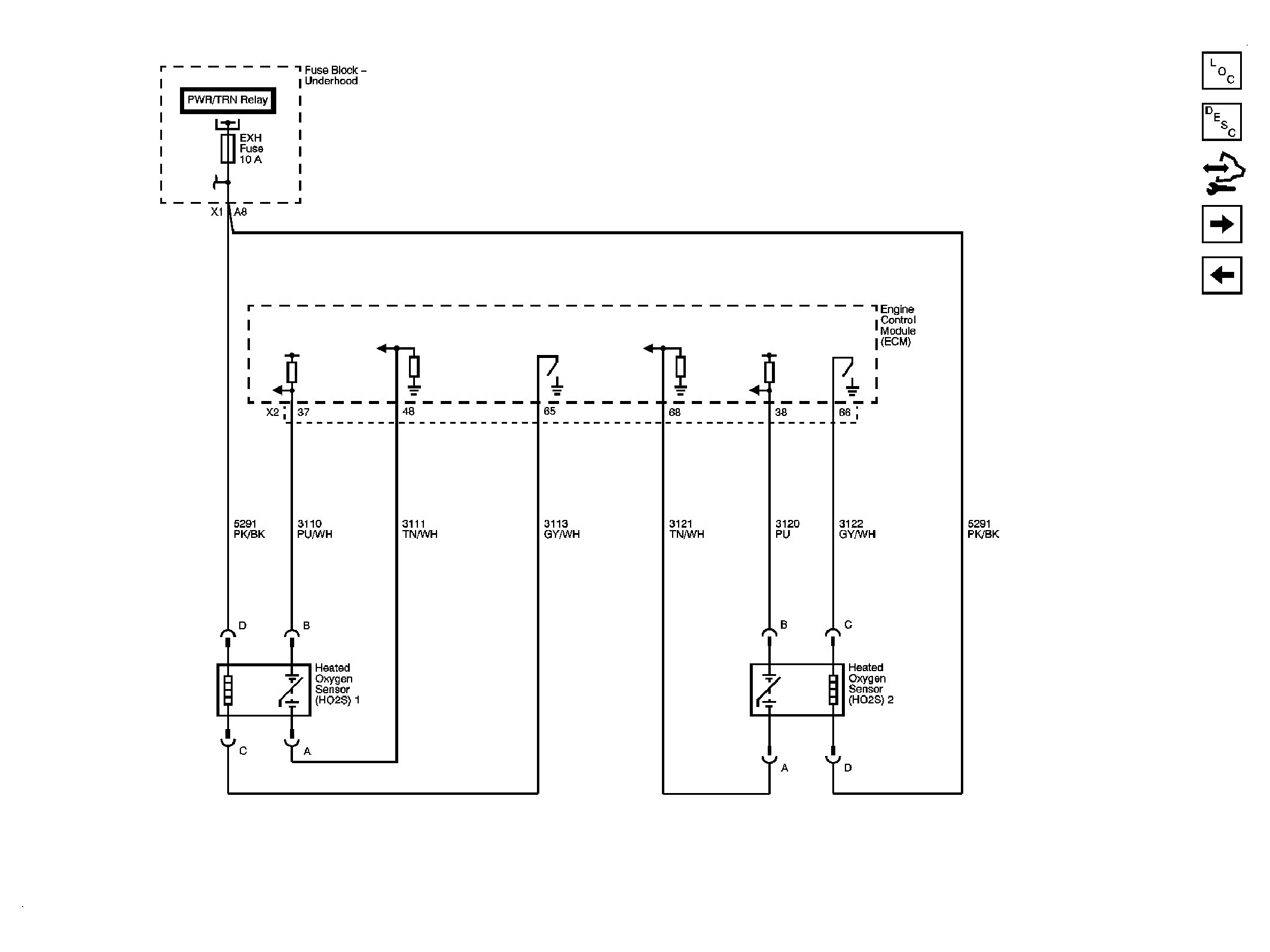
Fig 4: Engine Data Sensors - Heated Oxygen Sensors (HO2S) Schematic
GM2077413Courtesy of GENERAL MOTORS CORP.
Fig 5: Engine Data Sensors - APP, TAC Schematic
GM2077415Courtesy of GENERAL MOTORS CORP.
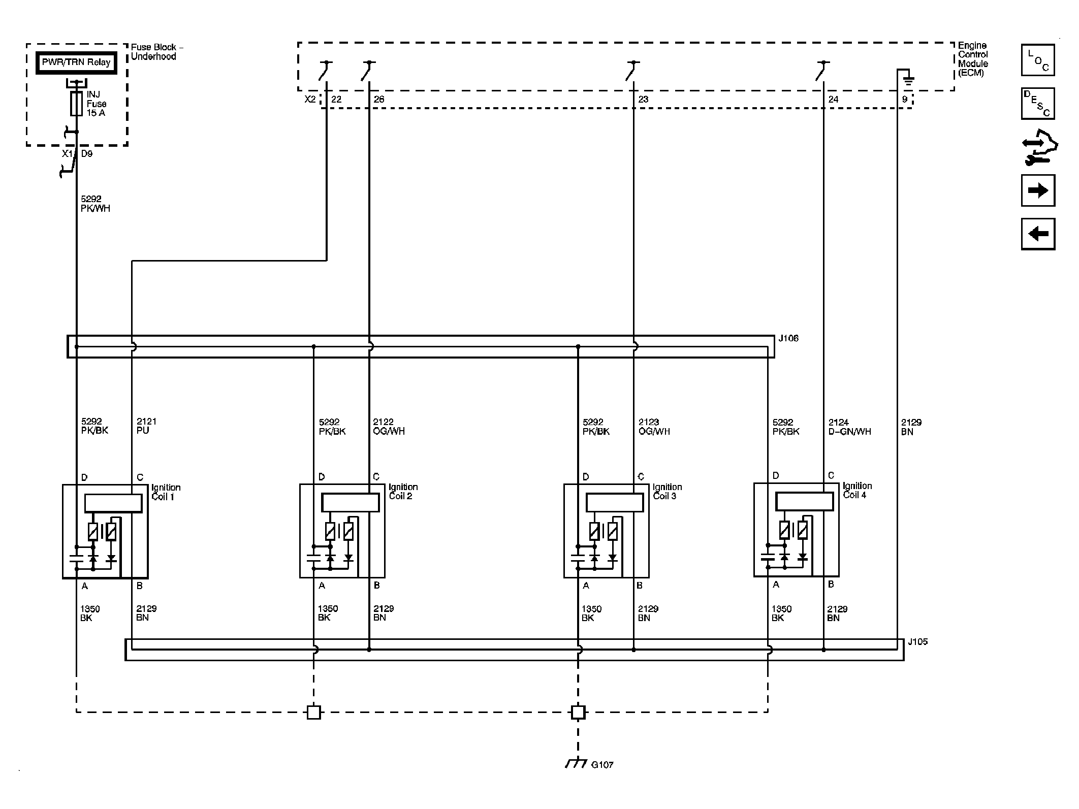
Fig 6: Ignition Controls - Ignition System Schematic
GM2077416Courtesy of GENERAL MOTORS CORP.
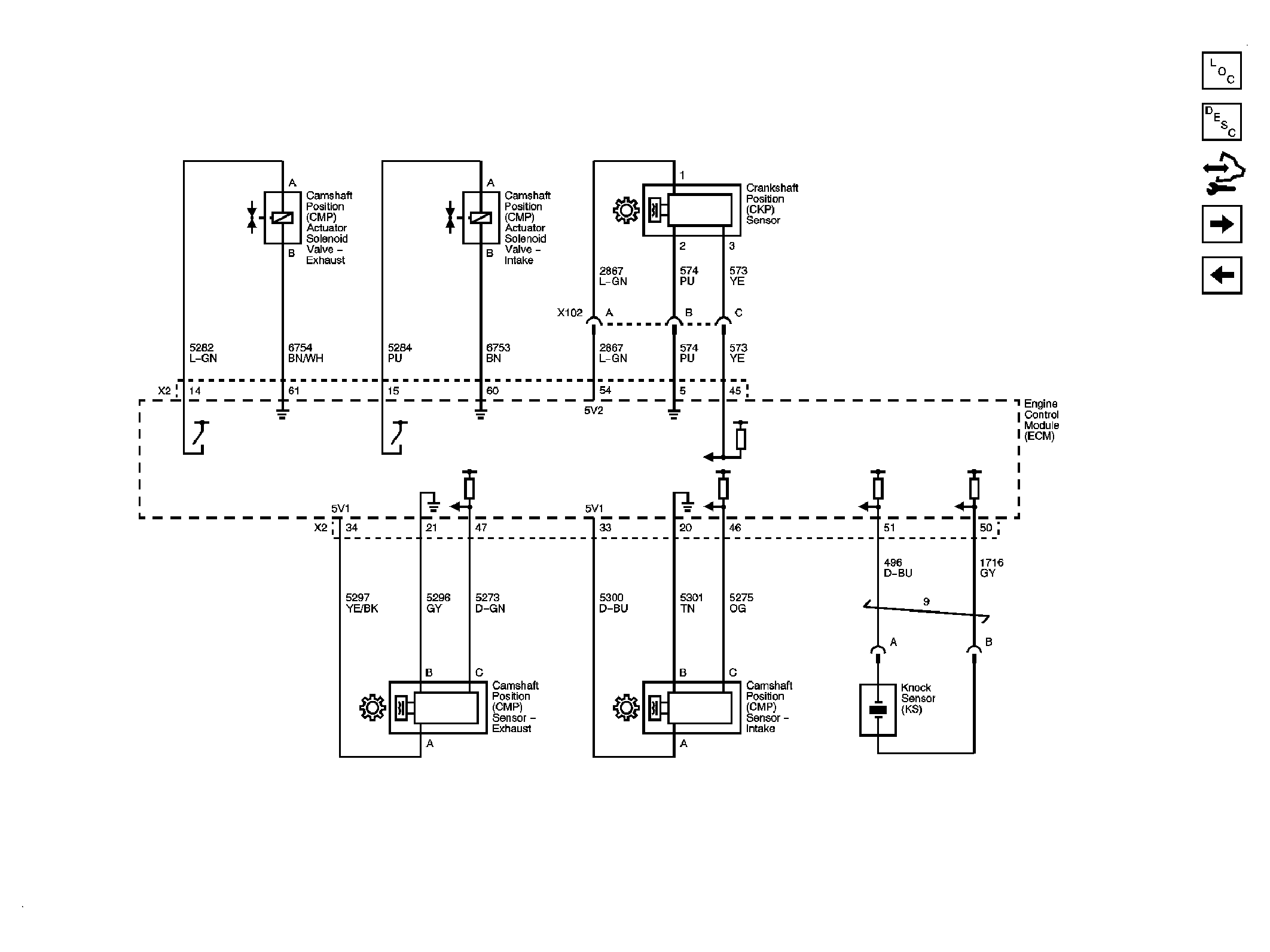
Fig 7: Ignition Controls - Sensors Schematic
GM2077418Courtesy of GENERAL MOTORS CORP.
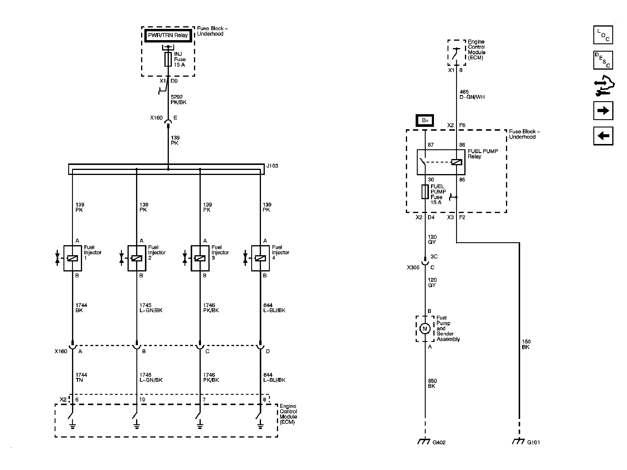
Fig 8: Fuel Controls, Injectors Schematic
GM2077421Courtesy of GENERAL MOTORS CORP.
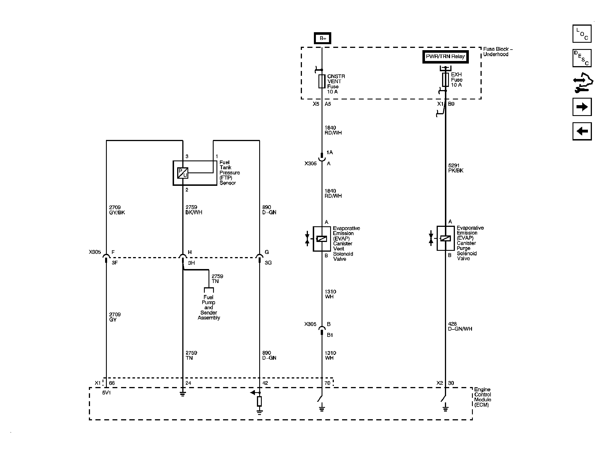
Fig 9: EVAP Controls Schematic
GM2077422Courtesy of GENERAL MOTORS CORP.
Fig 10: Controlled/Monitored Subsystem References Schematic
GM2077424Courtesy of GENERAL MOTORS CORP.
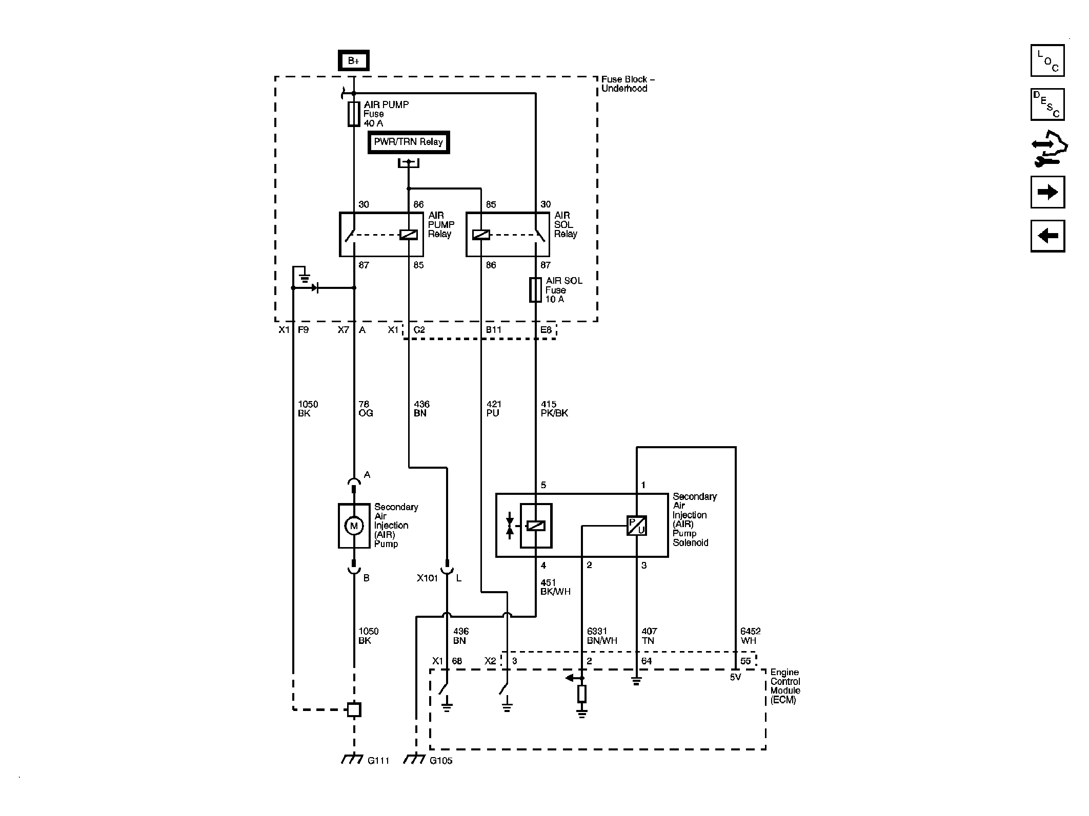
Fig 11: Secondary Air Injection (AIR) System - NU6 Schematic
GM2077427Courtesy of GENERAL MOTORS CORP.