LEMON Manuals: Even more car manuals for everyone
Home >> Pontiac >> 2008 >> Solstice Base, Standard >> Repair and Diagnosis >> External Pages >> Different car >> Section 344 (Cellular Systems, Entertainment Systems & Navigation Systems) >> Schematic and Routing Diagrams >> OnStar Schematics

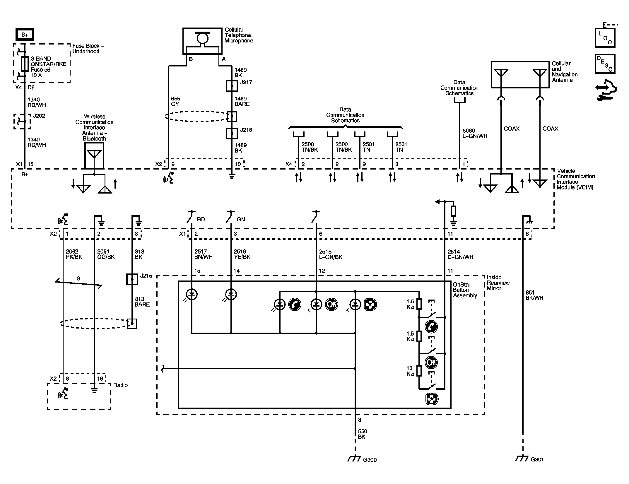
OnStar Schematics

WARNING: This page is about a different car, the 2010 Saturn Sky and 2010 Pontiac Solstice. However, it is still accessible from the selected car via links, so may be relevant.
Fig 1: OnStar Circuit Schematic
GM2225161Courtesy of GENERAL MOTORS CORP.