LEMON Manuals: Even more car manuals for everyone
Home >> Pontiac >> 2007 >> Torrent AWD >> Repair and Diagnosis >> External Pages >> Different car >> Section 104 (Keyless Entry System And Remote Functions) >> Schematic and Routing Diagrams >> Remote Function Schematics

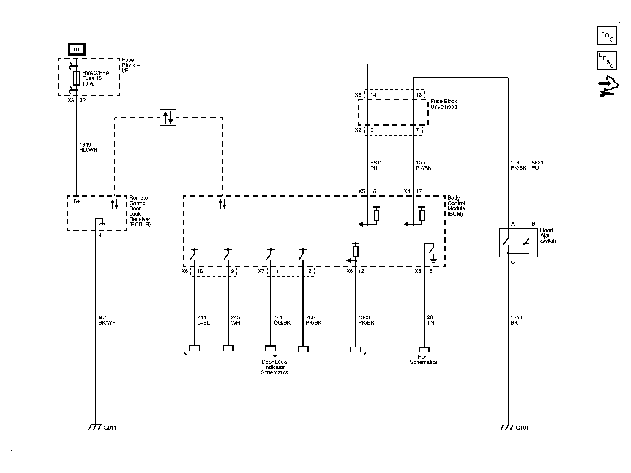
Remote Function Schematics

WARNING: This page is about a different car, the 2008 Pontiac Torrent and 2008 Chevrolet Equinox. However, it is still accessible from the selected car via links, so may be relevant.
Fig 1: Identifying Remote Function Schematics
GM1923600Courtesy of GENERAL MOTORS CORP.