LEMON Manuals: Even more car manuals for everyone
Home >> Pontiac >> 2007 >> Solstice Base, Standard >> Repair and Diagnosis >> External Pages >> Different car >> Section 50 (Engine Control System & Fuel System - 2.2L (L61) - Introduction (2 Of 2)) >> Schematic and Routing Diagrams >> Engine Controls Schematics

Engine Controls Schematics

WARNING: This page is about a different car, the 2008 Pontiac G5 and 2008 Chevrolet Cobalt. However, it is still accessible from the selected car via links, so may be relevant.
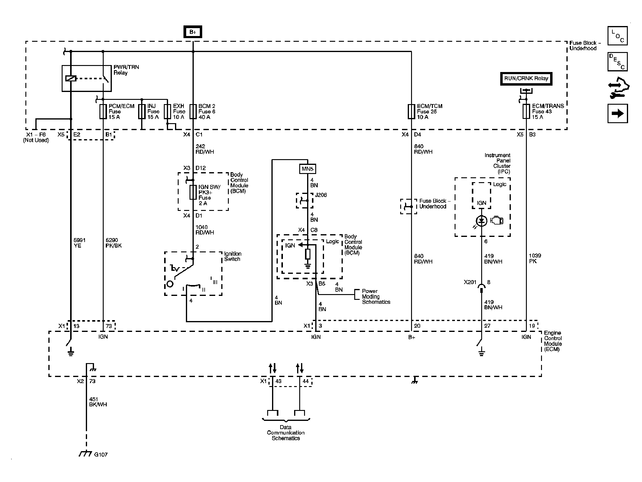
Fig 1: Power, Ground, MIL, Communication Schematic
GM1963260Courtesy of GENERAL MOTORS CORP.
Fig 2: 5-Volt and Low Reference Bussing Schematic
GM1963263Courtesy of GENERAL MOTORS CORP.
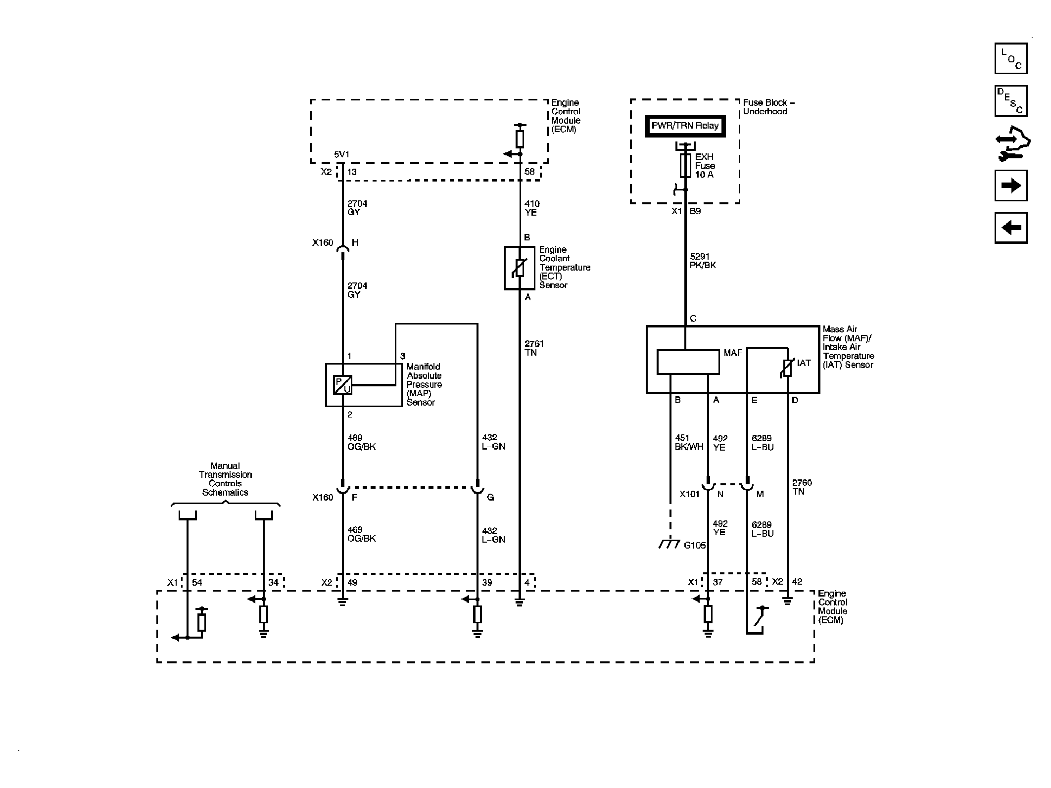
Fig 3: Engine Data Sensors - Pressure, Temperature, MAF/IAT Schematic
GM1963267Courtesy of GENERAL MOTORS CORP.
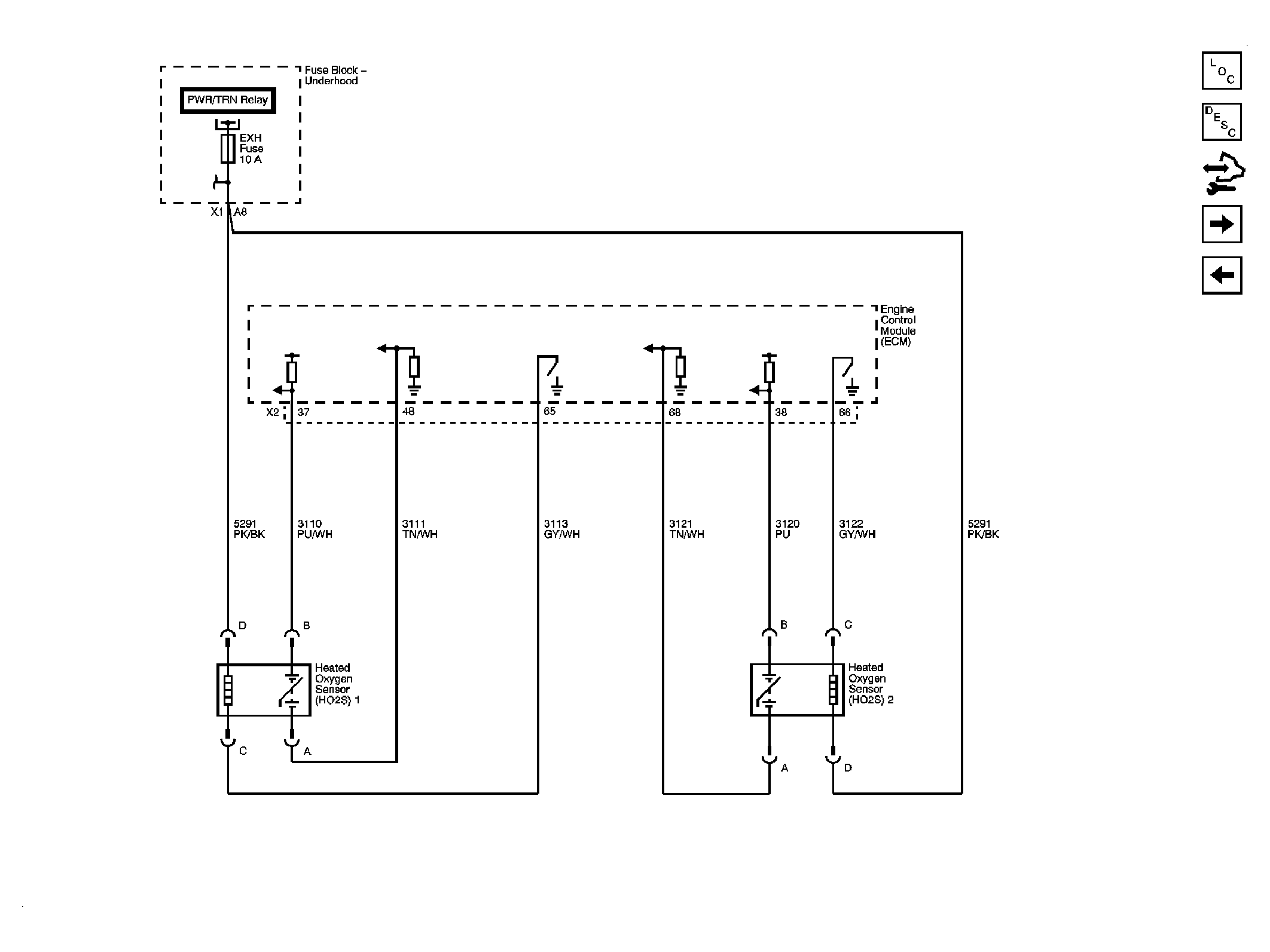
Fig 4: Engine Data Sensors - HO2S Schematic
GM1963270Courtesy of GENERAL MOTORS CORP.
Fig 5: Engine Data Sensors - APP, TAC Schematic
GM1963272Courtesy of GENERAL MOTORS CORP.
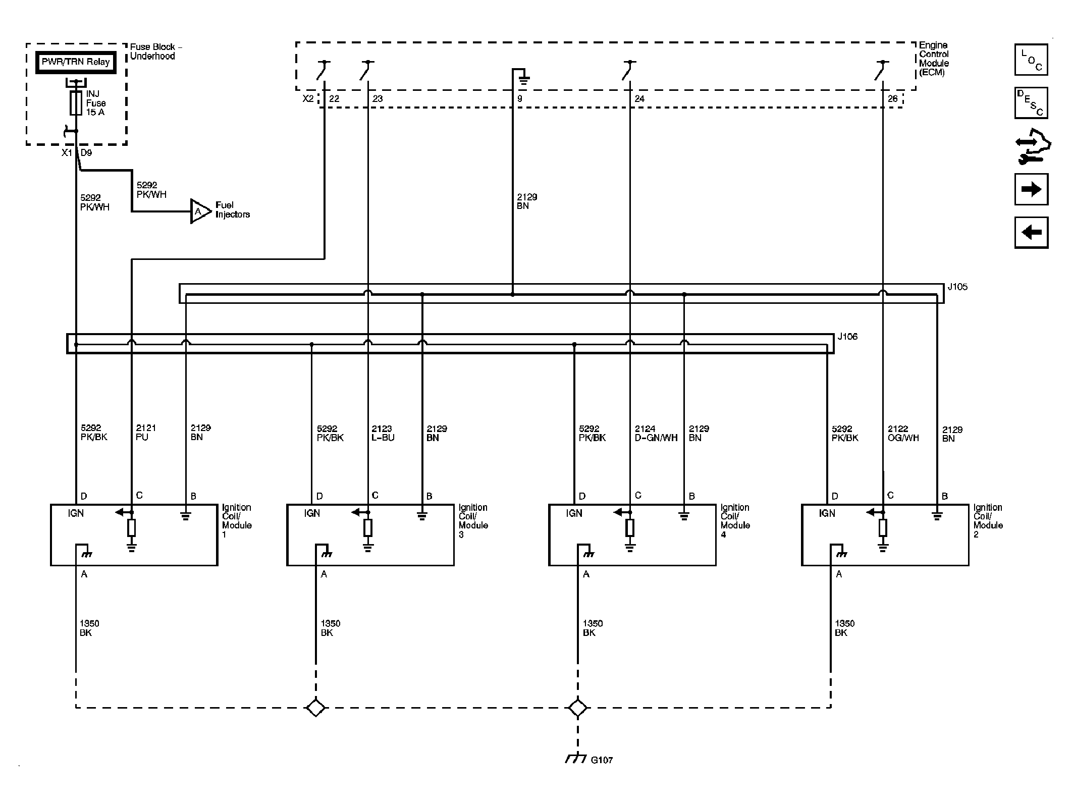
Fig 6: Ignition Controls - Ignition System Schematic
GM1963274Courtesy of GENERAL MOTORS CORP.
Fig 7: Ignition Controls - Sensors Schematic
GM1963277Courtesy of GENERAL MOTORS CORP.
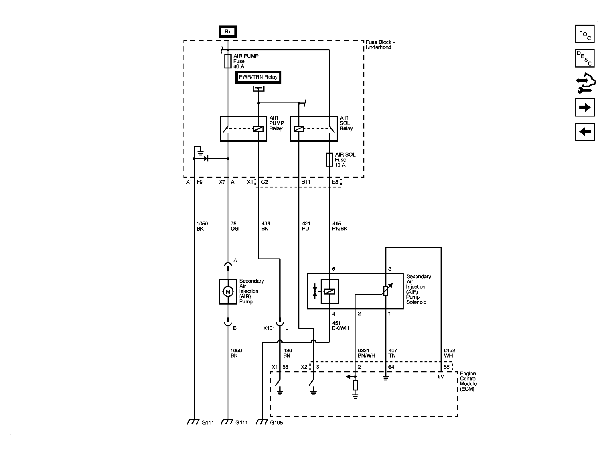
Fig 8: Secondary Air Injection (AIR) System Schematic (NU6)
GM1963289Courtesy of GENERAL MOTORS CORP.
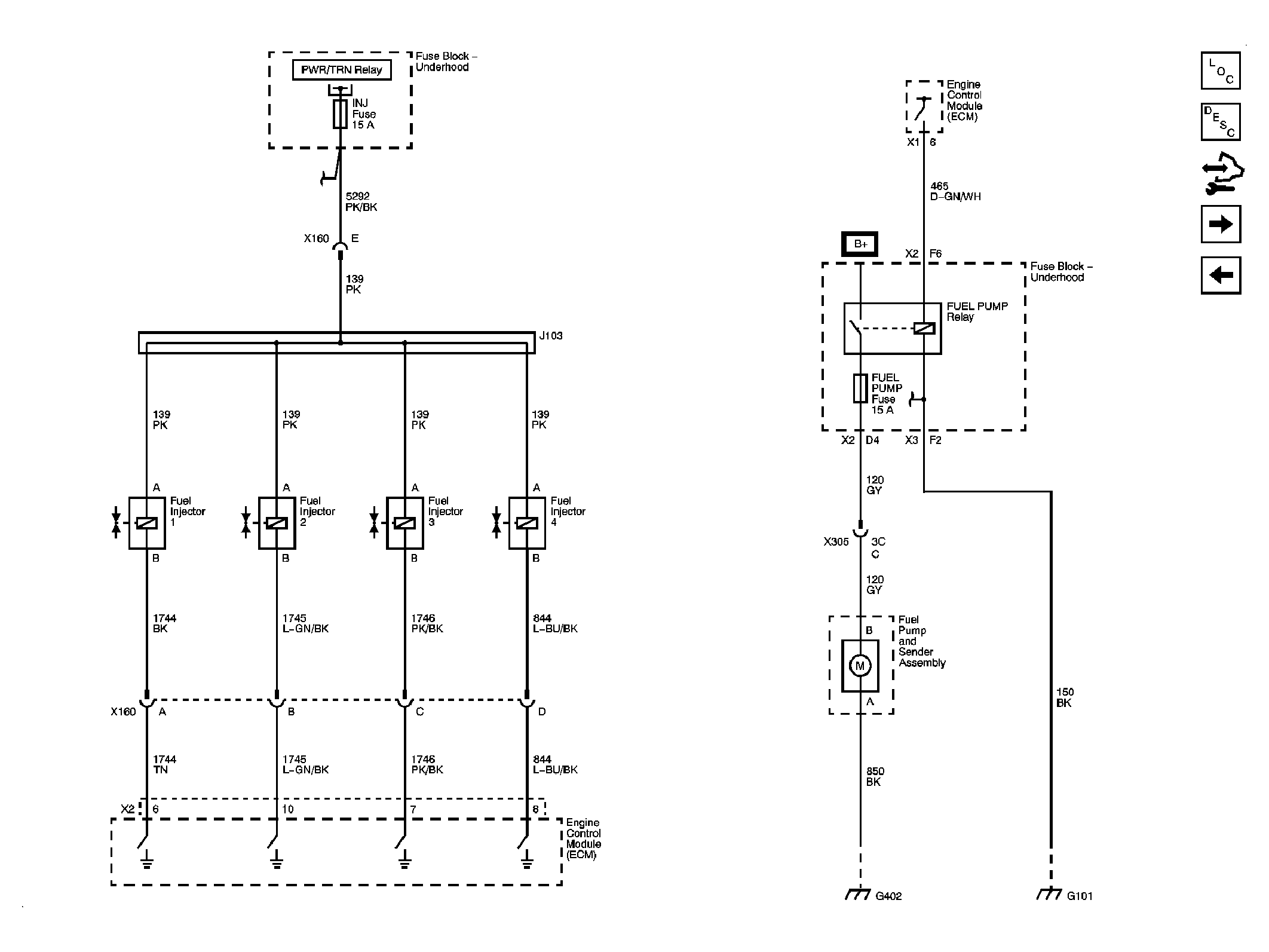
Fig 9: Fuel Controls, Injectors Schematic
GM1963280Courtesy of GENERAL MOTORS CORP.
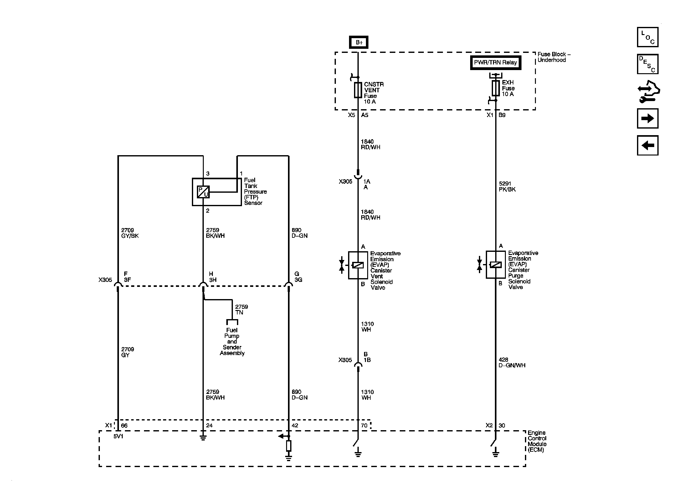
Fig 10: EVAP Controls Schematic
GM1963283Courtesy of GENERAL MOTORS CORP.
Fig 11: Controlled/Monitored Subsystem References Schematic
GM1963286Courtesy of GENERAL MOTORS CORP.