LEMON Manuals: Even more car manuals for everyone
Home >> Pontiac >> 2005 >> Aztek Base, AWD >> Repair and Diagnosis >> External Pages >> Different car >> Section 19 (Engine Control System 3.4L (Introduction)) >> Schematic and Routing Diagrams >> Engine Controls Schematics

Engine Controls Schematics

WARNING: This page is about a different car, the 2004 Chevrolet Monte Carlo and 2004 Chevrolet Impala. However, it is still accessible from the selected car via links, so may be relevant.
Fig 1: Data Link, Grounds, MIL, and Power Schematic
GM796877Courtesy of GENERAL MOTORS CORP.
Fig 2: 5 Volt and Low Reference Bussing Schematic
GM785441Courtesy of GENERAL MOTORS CORP.
Fig 3: ECT, IAT, MAP, and TP Sensors Schematic
GM1284571Courtesy of GENERAL MOTORS CORP.
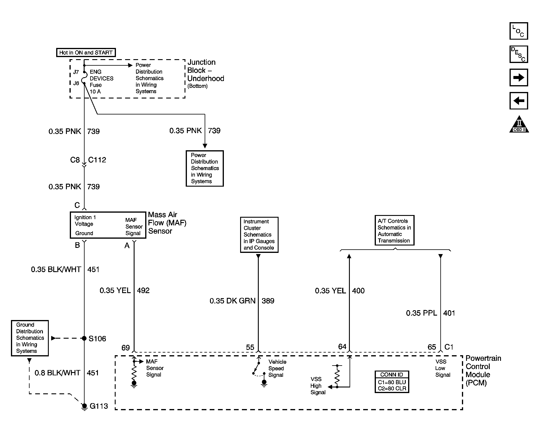
Fig 4: MAF and VSS Schematic
GM885056Courtesy of GENERAL MOTORS CORP.
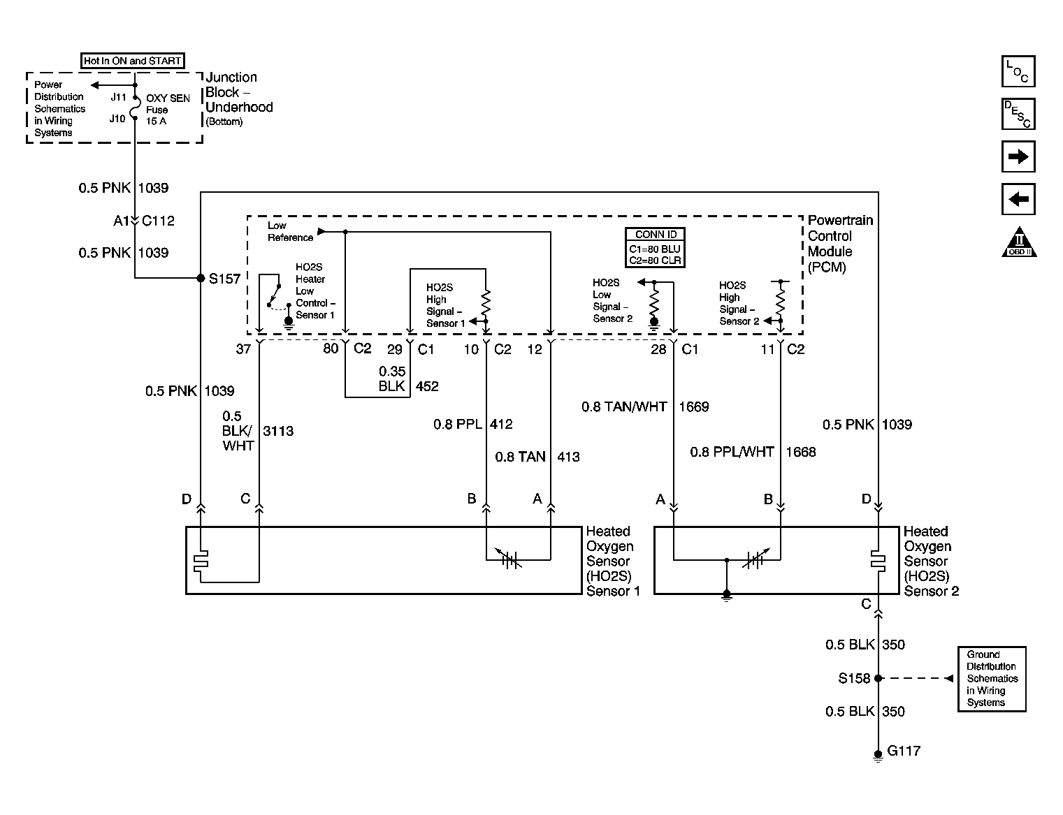
Fig 5: HO2S Schematic
GM784626Courtesy of GENERAL MOTORS CORP.
Fig 6: Ignition Controls Schematic
GM651831Courtesy of GENERAL MOTORS CORP.
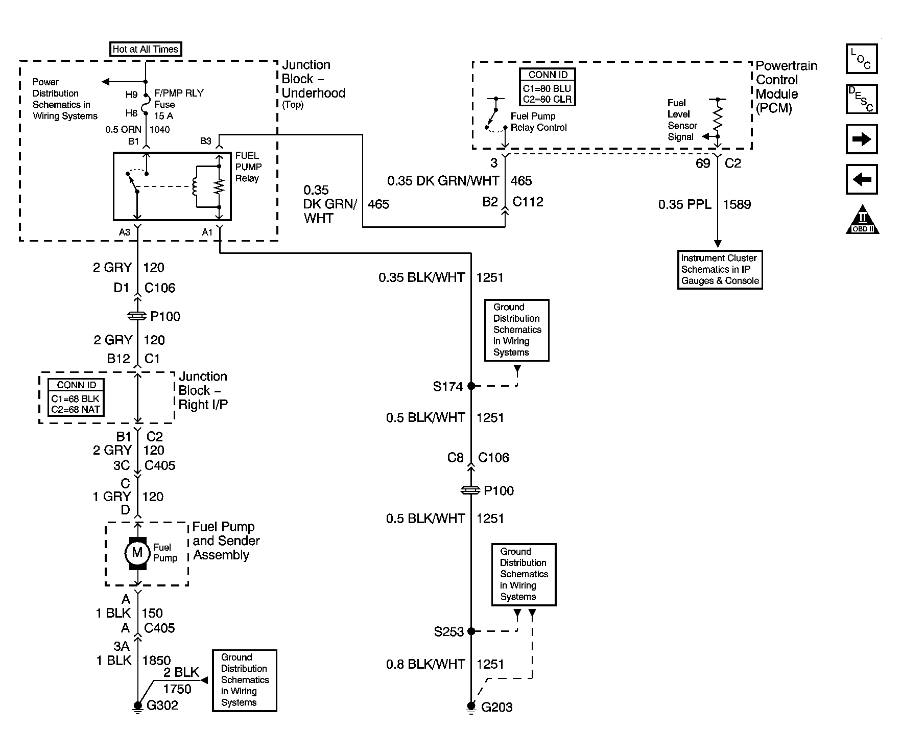
Fig 7: Fuel Pump Schematic
GM1346861Courtesy of GENERAL MOTORS CORP.
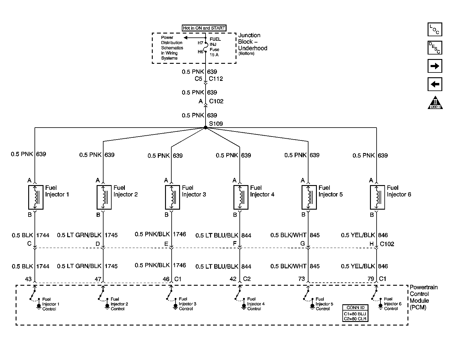
Fig 8: Fuel Injectors Schematic
GM798540Courtesy of GENERAL MOTORS CORP.
Fig 9: EVAP and FTP Schematic
GM784628Courtesy of GENERAL MOTORS CORP.
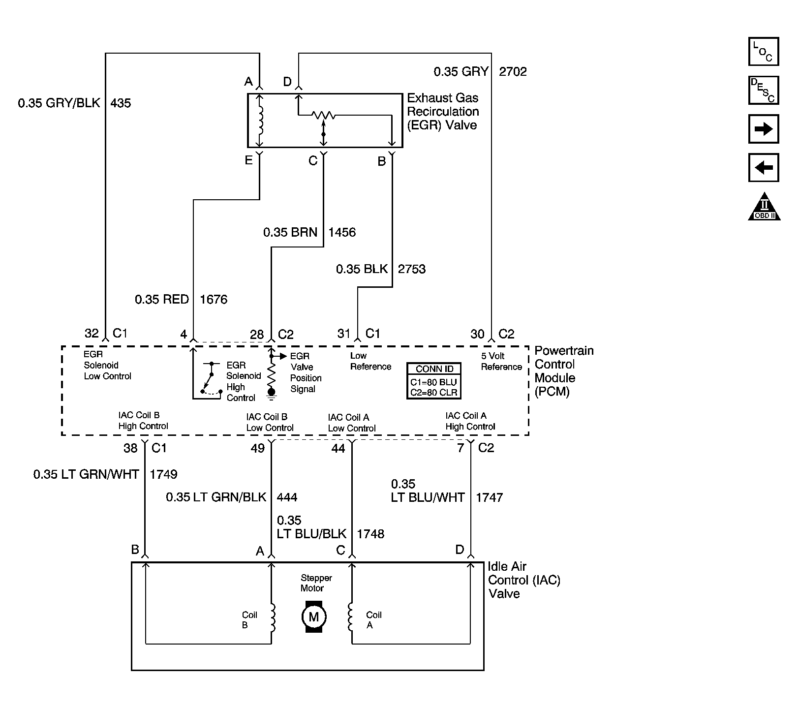
Fig 10: EGR, and IAC Schematic
GM885062Courtesy of GENERAL MOTORS CORP.
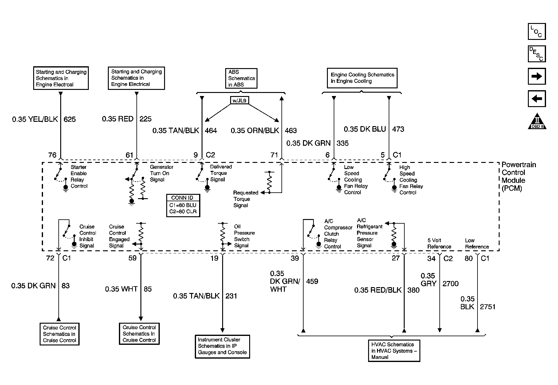
Fig 11: Subsystem References Schematic
GM1247009Courtesy of GENERAL MOTORS CORP.
Fig 12: A/T References Schematic
GM885065Courtesy of GENERAL MOTORS CORP.