LEMON Manuals: Even more car manuals for everyone
Home >> Pontiac >> 2001 >> Aztek Base, AWD >> Repair and Diagnosis >> External Pages >> Different car >> Section 657 (Body Control System) >> Schematic and Routing Diagrams >> Body Control System Schematics

Body Control System Schematics

WARNING: This page does not describe the selected car, but rather 7 other vehicles, including the 2002 GMC Yukon XL, 2002 GMC Yukon, 2002 Chevrolet Tahoe, 2002 Chevrolet Suburban, and 2002 Chevrolet Avalanche. However, it is still accessible from the selected car via links, so may be relevant.
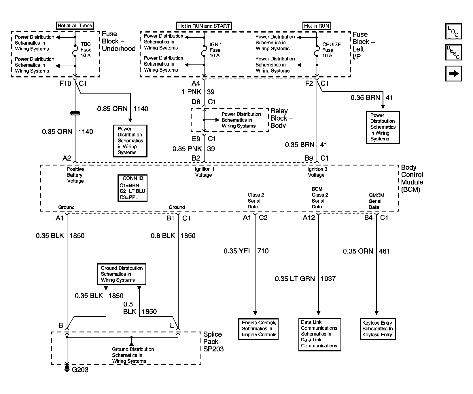
Fig 1: BCM Power, Ground and Serial Data Schematic
GM744656Courtesy of GENERAL MOTORS CORP.
Fig 2: BCM Exterior Lighting Systems References Schematic
GM744660Courtesy of GENERAL MOTORS CORP.
Fig 3: BCM Interior Lighting Systems References Schematic
GM744661Courtesy of GENERAL MOTORS CORP.
Fig 4: BCM Controlled/Monitored Subsystem References Schematic
GM744662Courtesy of GENERAL MOTORS CORP.