LEMON Manuals: Even more car manuals for everyone
Home >> Pontiac >> 1993 >> LeMans VL >> Repair and Diagnosis >> Engine Performance >> System >> Engine Controls - Tests W/Codes >> Code Charts >> Chart A-2, Won't Flash Code 12 (Check Engine Light On Steady)

Chart A-2, Won't Flash Code 12 (Check Engine Light On Steady)

The CHECK ENGINE light should come on with ignition on and engine off. The ECM controls the light, and turns it on by providing a ground path through light control circuit. With the diagnostic terminal grounded, the CHECK ENGINE light should flash Code 12, followed by any trouble codes stored in memory.

A steady light suggests a short to ground in the CHECK ENGINE light control circuit, ECM terminal A5, or an open in diagnostic circuit, ECM terminal A9. A steady but dim CHECK ENGINE light indicates a quad-driver failure.

NOTE: Test numbers refer to test numbers on diagnostic chart.
  1. If there is a problem with ECM, causing scan tester to not read serial data, the ECM should not flash Code 12. If Code 12 flashes, check ECM terminal A5 for short to ground. If Code 12 does flash, verify scan tester is working properly by testing it on a known good vehicle. If scan tester is working properly and serial data circuit is okay, terminal A5, the MEM-CAL, or ECM may be the cause of NO DLC fault.
  2. If CHECK ENGINE light goes off when ECM connector is unplugged, light control circuit is not shorted to ground.
  3. This step checks for an open in diagnostic test circuit.
  4. At this point, the CHECK ENGINE light wiring is okay. The problem is a faulty MEM-CAL or ECM. If Code 12 does not flash, the ECM should be replaced using the original MEM-CAL. Replace the MEM-CAL only after trying another ECM, as a defective MEM-CAL is usually not the cause of this fault.
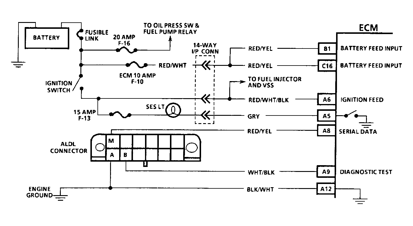
Fig 1: Chart A-2 Schematic - Won't Flash Code 12 (Check Engine Light On Steady)
G92F25937Courtesy of GENERAL MOTORS CORP.
Fig 2: Chart A-2 Flow Chart - Won't Flash Code 12 (Check Engine Light On Steady)
G92G25938Courtesy of GENERAL MOTORS CORP.