LEMON Manuals: Even more car manuals for everyone
Home >> Pontiac >> 1990 >> Trans Sport Base >> Repair and Diagnosis >> Engine Performance >> System >> Engine Controls - System/Component Tests >> Miscellaneous ECM Controls >> A/C Clutch Relay

A/C Clutch Relay

  1. Disconnect A/C clutch relay harness connector. Using proper mini-schematic and an ohmmeter, check continuity between A/C clutch relay winding terminals. Continuity should exist. Check continuity between clutch drive circuit terminals of relay. Continuity should not exist. See Fig 1-14.
  2. Using jumper wires, apply ground and battery voltage to relay winding. Continuity should now exist between clutch drive circuit terminals of relay. Replace A/C clutch relay if readings are not as specified.
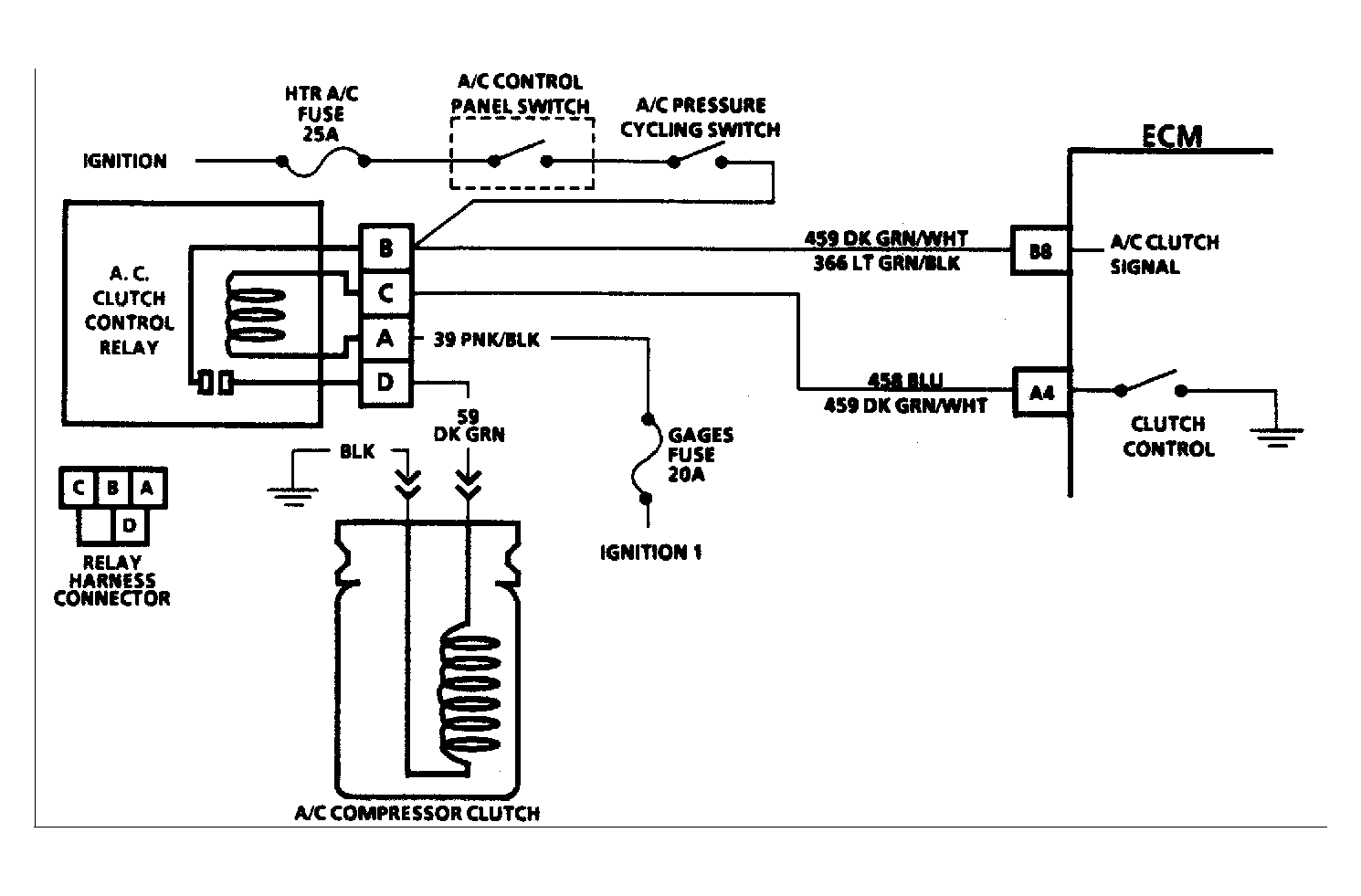
Fig 1: 2.5L A/C Clutch Circuit
G90C15745Courtesy of GENERAL MOTORS CORP.
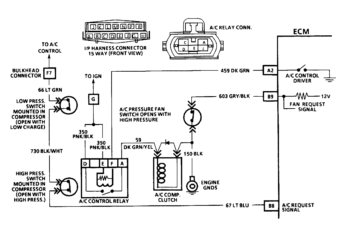
Fig 2: 2.8L & 4.3L ("S" & "T" Series) A/C Clutch Circuit
G90D15746Courtesy of GENERAL MOTORS CORP.
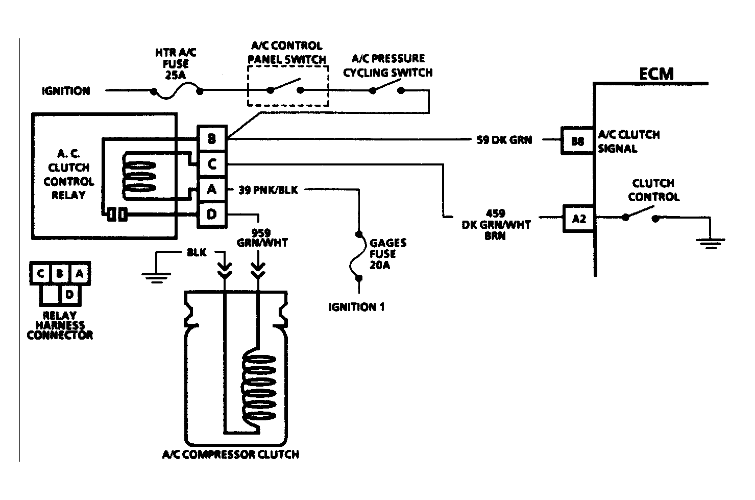
Fig 3: 3.1L A/C Clutch Circuit
G90E15747Courtesy of GENERAL MOTORS CORP.
Fig 4: 4.3L & V8 A/C Clutch Circuit
G90F15748Courtesy of GENERAL MOTORS CORP.