LEMON Manuals: Even more car manuals for everyone
Home >> Pontiac >> 1990 >> Trans Sport Base >> Repair and Diagnosis >> Engine Performance >> System >> Engine Controls - Basic Testing >> Chart A-2, Service Engine Soon Light Won't Flash Code 12

Chart A-2, Service Engine Soon Light Won't Flash Code 12

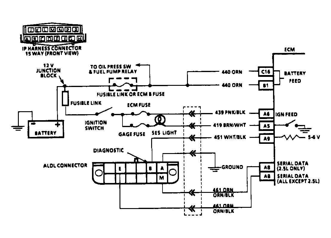
  1. Turn ignition off. Disconnect ECM connectors. Turn ignition on. If SERVICE ENGINE SOON light is on, check for short to ground in light driver circuit between light and ECM driver terminal. See appropriate diagram in WIRING DIAGRAMS article for terminal identification.
  2. If light is off with ECM connectors disconnected, turn ignition off. Reconnect ECM connectors. Turn ignition on with engine off. Using a DVOM, check voltage at ALDL test terminal "B". If voltage is greater than 9 volts, check for a short to voltage on ALDL terminal "B" wire between ECM and ALDL connector.
  3. If voltage is less than 5 volts, backprobe appropriate ECM terminal with DVOM. See appropriate diagram in WIRING DIAGRAMS article for terminal identification. If 5-6 volts is now present, repair open or short in wire between ECM and ALDL terminal "B". If voltage is 5-6 volts, go to step 4).
  4. If voltage at terminal "B" of ALDL connector is 5-6 volts, jumper that wire terminal at ECM to ground. If SERVICE ENGINE SOON light now flashes a Code 12, and ALDL terminal "A" was originally used when grounding terminal "B" at the beginning of the diagnostic circuit check, check terminal "A" for open circuit.
  5. If SERVICE ENGINE SOON light does not flash when ECM end of terminal "B" wire is jumpered to ground, check PROM/MEM-CAL for proper installation. If installed correctly, replace ECM, using original PROM/MEM-CAL. Repeat diagnostic circuit check. If Code 12 still does not flash, replace ECM. Replace PROM/MEM-CAL only after replacing ECM, as PROM/MEM-CAL is not likely to be at fault.
Fig 1: Outlining Diagnostic Circuit Check Flow Chart
G90G15202
Fig 2: Typical Fuel Injection Diagnostic Circuit Schematic
G90A15784Courtesy of GENERAL MOTORS CORP.