LEMON Manuals: Even more car manuals for everyone
Home >> Oldsmobile >> 2002 >> Intrigue GL >> Repair and Diagnosis (Single Page) >> Accessories & Equipment >> Wiper/Washer Systems >> Wiper System And Washer System >> Schematic & Routing Diagrams >> Wiper/Washer System Schematics

Wiper/Washer System Schematics

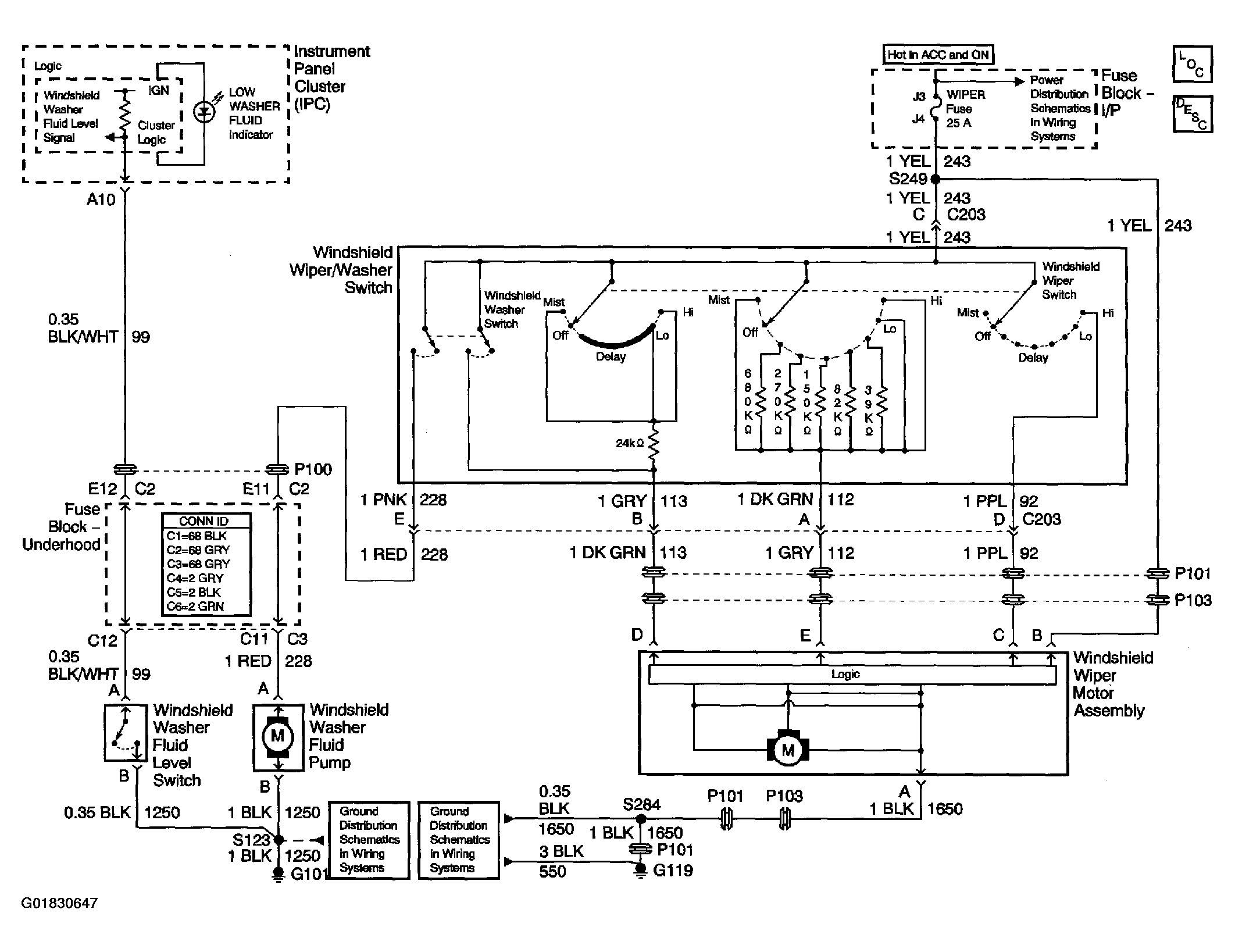
Fig 1: Wiper/Washer System Schematic
G01830647Courtesy of GENERAL MOTORS CORP.