LEMON Manuals: Even more car manuals for everyone
Home >> Oldsmobile >> 1996 >> Eighty-Eight Base >> Repair and Diagnosis >> Engine Performance >> System >> Engine Control Systems Tests W/Codes >> Diagnostic Trouble Codes >> DTC P1654 - A/C Relay Control Circuit >> Diagnostic Aids

Diagnostic Aids

Check for faulty connections or damaged harness. Disconnect PCM connector. Turn ignition on. Connect a DVOM between engine ground and PCM harness connector A/C relay driver circuit. Observe DVOM while moving all related harness and connectors. A change in voltage display indicates fault location.

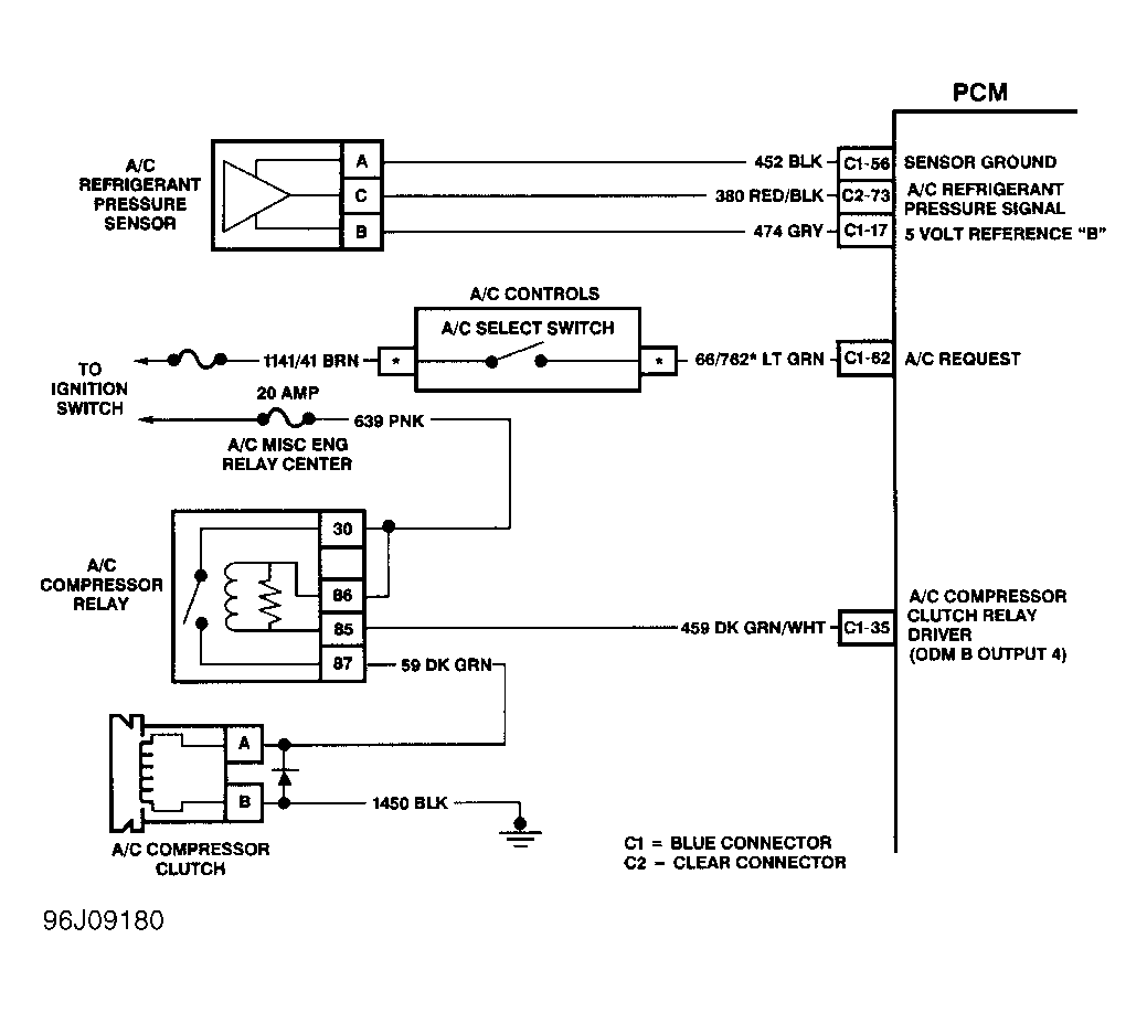
Fig 1: DTC P1654 Schematic
G96J09180