LEMON Manuals: Even more car manuals for everyone
Home >> Oldsmobile >> 1986 >> Toronado >> Repair and Diagnosis >> Engine Performance >> System >> BCM System, Part I >> ECM Trouble Code Charts >> Code EO43, Electronic Spark Control (ESC) System

Code EO43, Electronic Spark Control (ESC) System

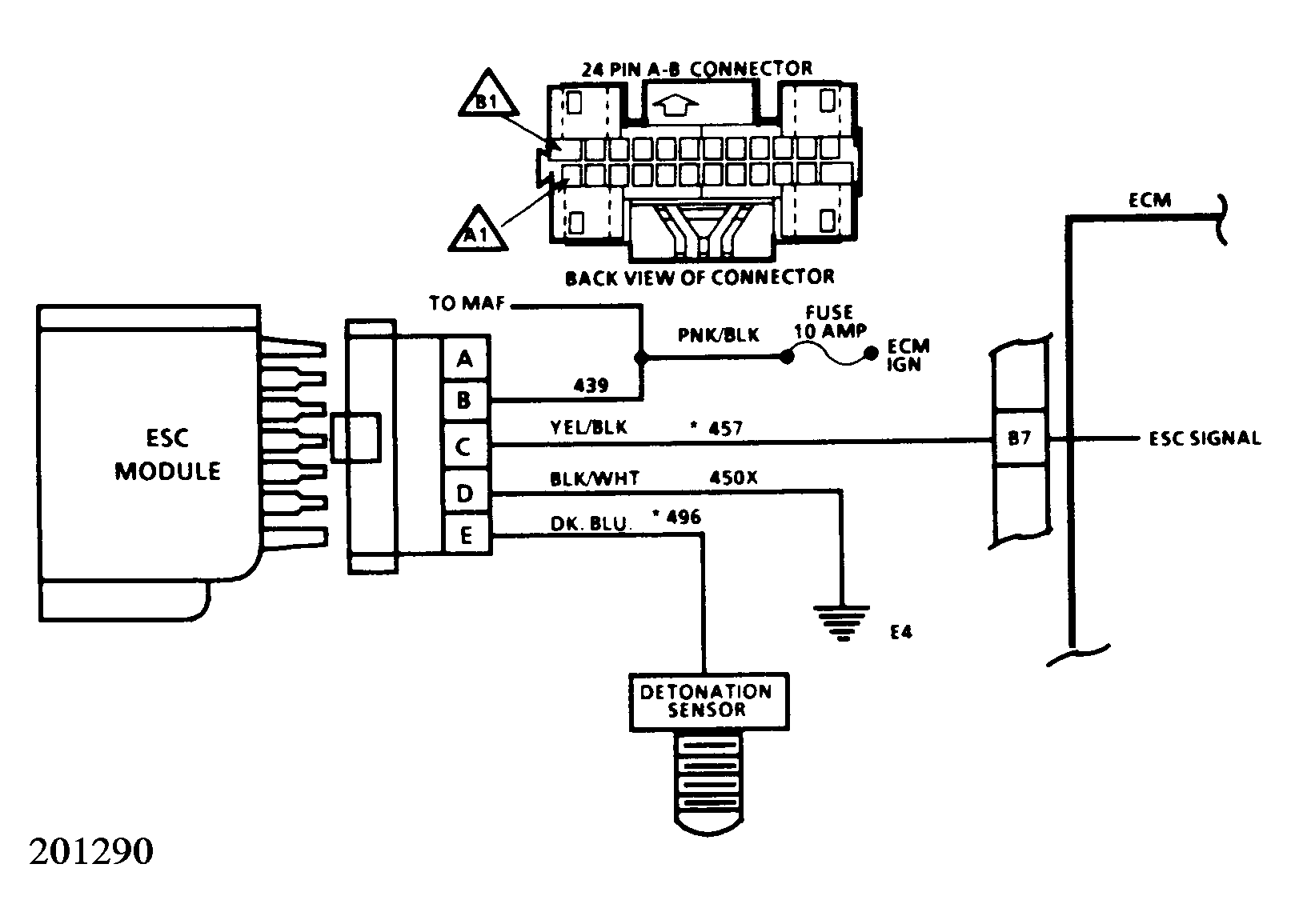
Code EO43 means the ECM has seen low voltage at circuit 457, terminal B7 in the ECM "A-B" connector, for longer than 3 seconds with the engine running.

This voltage drops when the ESC module shuts off because it receives a knock signal.

The ECM will respond to this signal by retarding the timing up to 20°. Detonation (knock) sensor activity can be monitored by display ED17. If the display is steady, then no detonation is present. Wide fluctuation means that detonation is being monitored.

  1. Since all components and wiring capable of setting this code, except the ECM, have proved to be operational, tapping near sensor with a heavy blunt instrument should produce a noticeable RPM drop and cause display to increment.
  2. Check for 12 volts to ESC module.
  3. Checks to see if ESC signal voltage is reaching ECM.
  4. Checks to see if ESC module is putting out signal voltage.
Fig 1: Code E043, Electronic Spark Control (ESC) System
G5064
Fig 2: Code E043, Schematic
G201290