LEMON Manuals: Even more car manuals for everyone
Home >> Oldsmobile >> 1986 >> Toronado >> Repair and Diagnosis >> Engine Performance >> System >> BCM System, Part I >> ECM Trouble Code Charts >> Code EO29, 4TH Gear Switch Circuit Inoperative (Open)

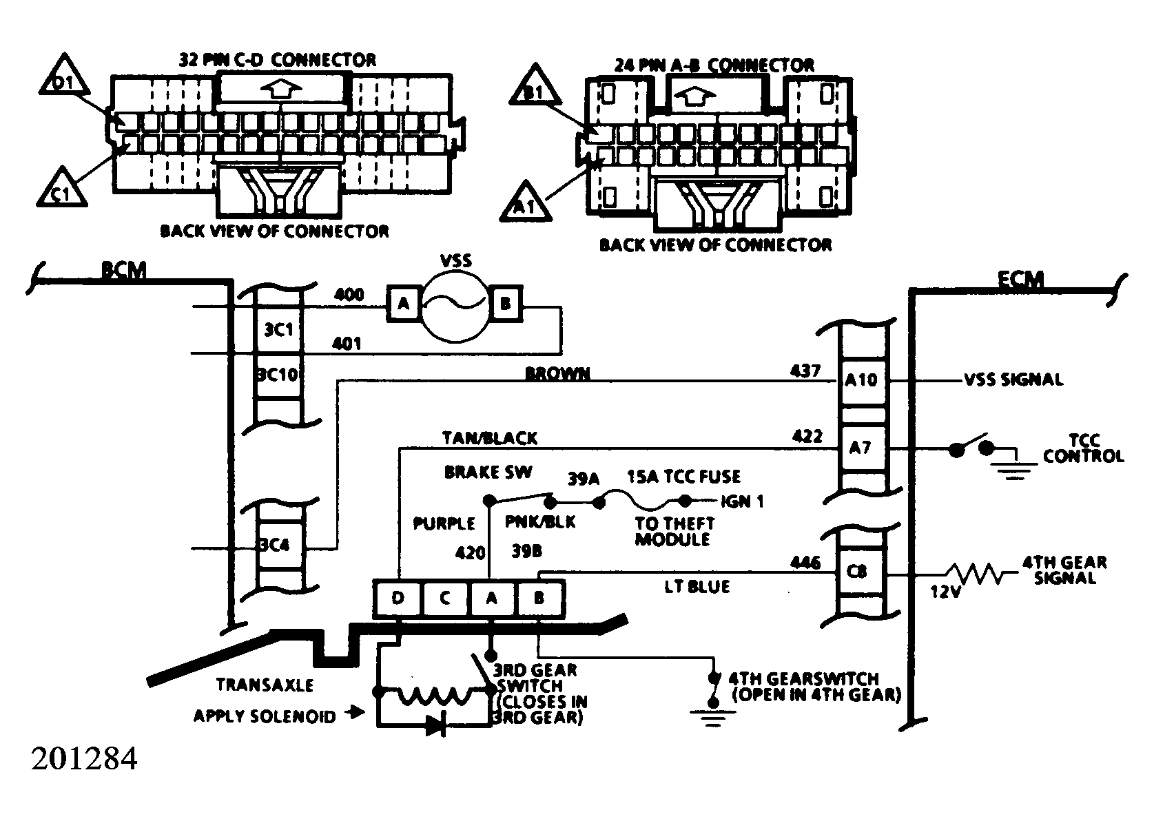
Code EO29, 4TH Gear Switch Circuit Inoperative (Open)

The fourth gear switch is located in the transaxle, and allows the ECM to determine if the transaxle has engaged fourth gear. This information is used by the ECM to engage the TCC and to determine the EGR duty cycle.

To set a Code EO29, the following conditions must be met: TPS 8% over idle (about .82 volts), vehicle speed between 10-30 MPH, and the fourth gear switch is open (signals fourth gear engaged).

  1. Under normal conditions, the display at this point should be "LOW". This indicates that the fourth gear switch is closed (fourth gear disengaged).
  2. This step effectively by-passes the switch. It simulates switch closed operation (fourth gear disengaged). At this point the test light should be on.
  3. This step determines if the fault is poor terminal contact, an open 446 circuit, or a failed ECM.
Fig 1: Code E029, 4th Gear Switch Circuit Inoperative (Open)
G5055
Fig 2: Code E029, Schematic
G201284