LEMON Manuals: Even more car manuals for everyone
Home >> Oldsmobile >> 1986 >> Toronado >> Repair and Diagnosis >> Engine Performance >> System >> BCM System, Part I >> ECM Trouble Code Charts >> Code EO24, Vehicle Speed Sensor (VSS) Circuit

Code EO24, Vehicle Speed Sensor (VSS) Circuit

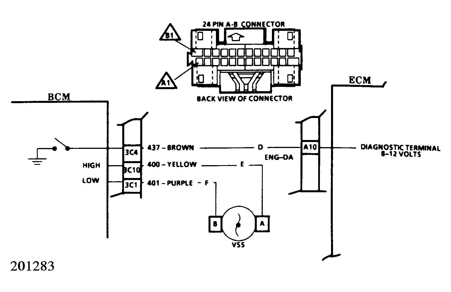
The VSS system incorporates 3 major components: The vehicle speed generator, the BCM, and the ECM. The vehicle speed generator is a permanent magnet assembly attached to the transaxle. As the vehicle moves, the generator creates a "sine wave" electrical pulse which is monitored by the BCM. In the BCM, this is amplified and "cleaned up" via the same process as used in a buffer. Part of this "cleaning up" involves changing the "sine wave" signal to a "square wave" signal or on/off type of signal. By determining the length of time between the "ON" and "OFF" portions of the signal, the BCM can interpret the vehicle speed. It then transmits this data via circuit 437 to the ECM.

Because of the circuitry involved, it is highly unlikely that a Code EO24 alone will be caused by a faulty VSS. However, a combination of Codes EO24 and B124 could represent this. In the case of a Code B124 accompanying a Code EO24, see the appropriate charts in the BCM section first.

To set a Code EO24, the following conditions must exist: Engine speed between 1500-4000 RPM, LV8 reading (Diagnostics Data ED23) between 40 and 150 counts, gear selector not in Park or Neutral, and the above conditions exist for 20 seconds or longer.

  1. If a Code B124 is present also, refer to accompanying charts for diagnosis of B124 before attempting to diagnose EO24.
  2. Checks for open or short to ground in circuit 437. A steady 8-12 volts, while driving, at ECM pin A10 indicates an open in circuit 437. A reading of less than 1 volt at ECM pin A10 indicates that circuit 437 is shorted to ground.
NOTE: An ECM trouble code EO24 causes the TCC to become disabled.
Fig 1: Code E024, Vehicle Speed Sensor (VSS) Circuit
G5054
Fig 2: Code E024, Schematic
G201283