LEMON Manuals: Even more car manuals for everyone
Home >> Nissan-Datsun >> 2004 >> Sentra SE-R >> Repair and Diagnosis >> External Pages >> Different car >> Section 1249 (Remote Keyless Entry System) >> Remote Keyless Entry System >> Wiring Diagram -- KEYLESS-

Wiring Diagram -- KEYLESS-

WARNING: This page is about a different car, the 2004 Nissan Maxima. However, it is still accessible from the selected car via links, so may be relevant.
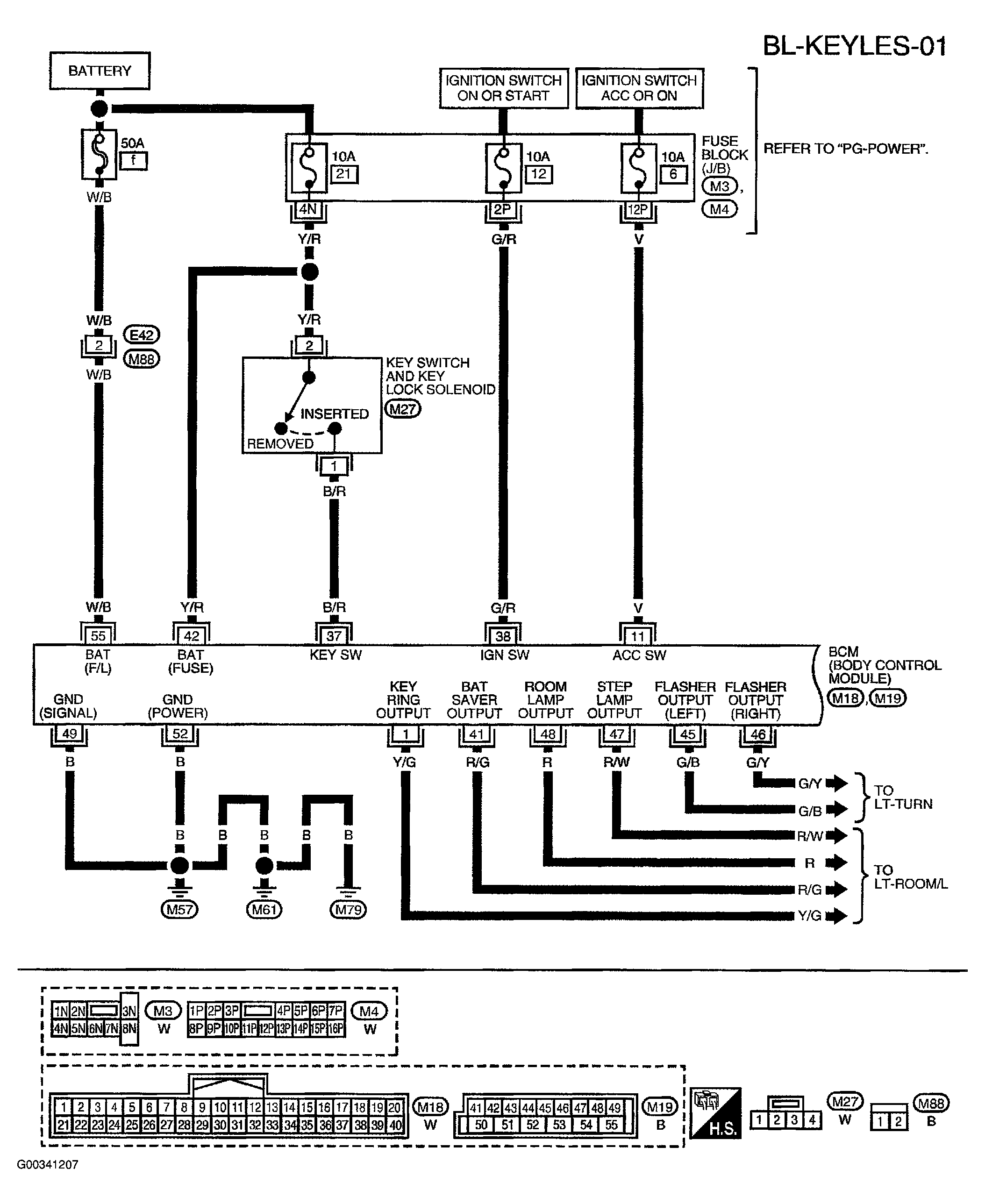
Fig 1: Wiring Diagram - BL-KEYLES-01
G00341207Courtesy of NISSAN MOTOR CO., U.S.A.
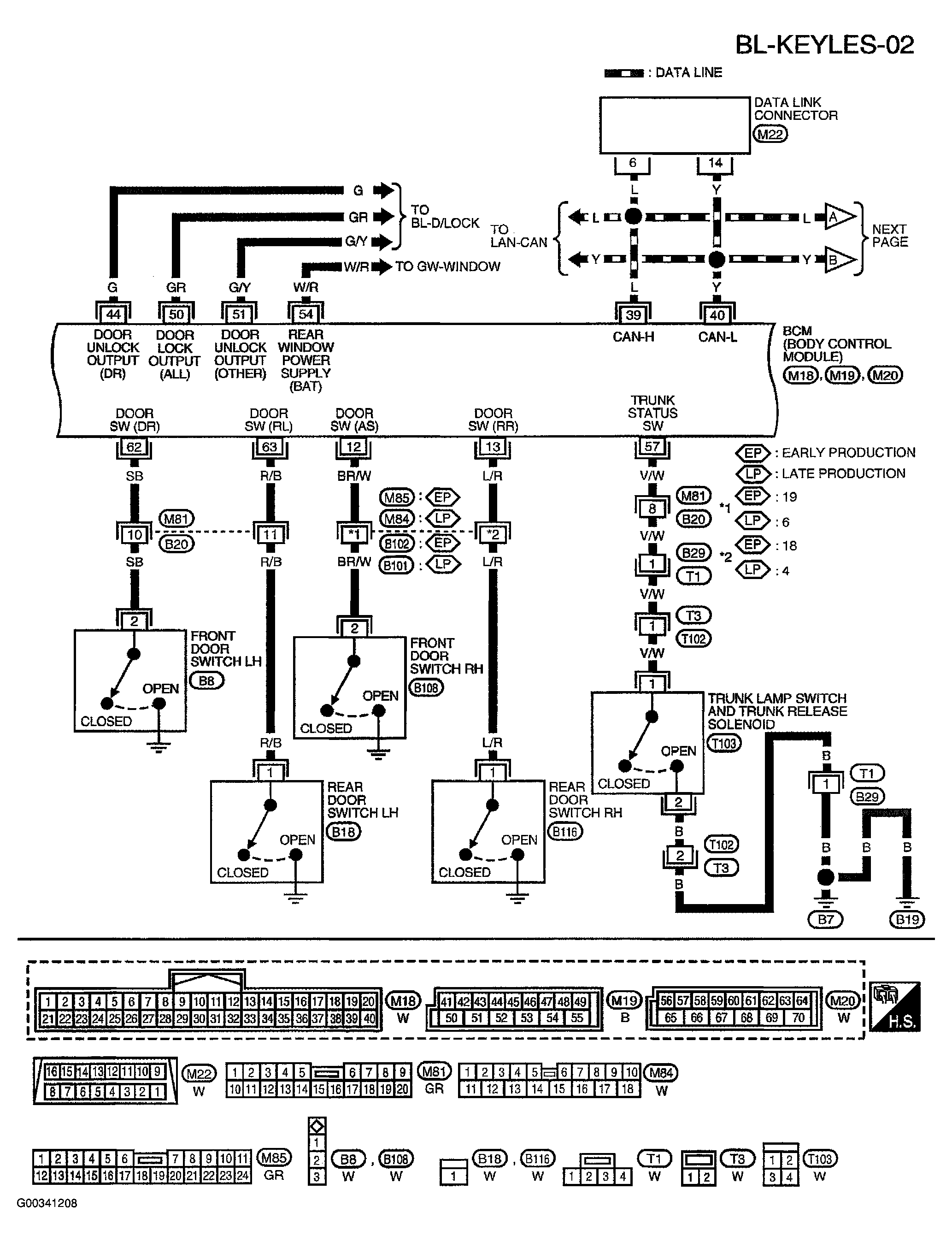
Fig 2: Wiring Diagram - BL-KEYLES-02
G00341208Courtesy of NISSAN MOTOR CO., U.S.A.
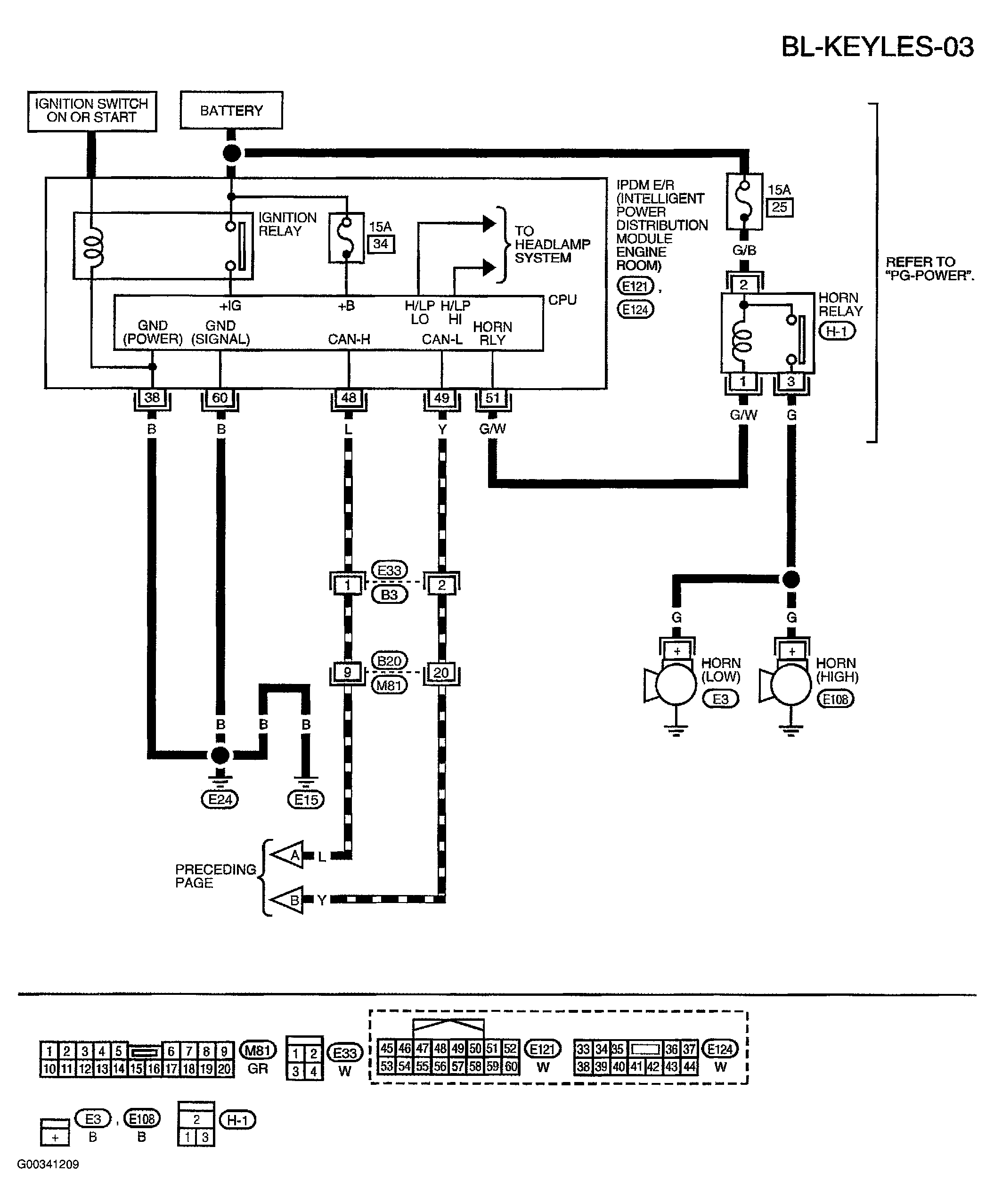
Fig 3: Wiring Diagram - BL-KEYLES-03
G00341209Courtesy of NISSAN MOTOR CO., U.S.A.