LEMON Manuals: Even more car manuals for everyone
Home >> Mitsubishi >> 2015 >> Lancer Evolution Final Edition >> Repair and Diagnosis (Single Page) >> Accessories & Equipment >> Cruise Control Systems >> Cruise Control System - With Diagnostics - Lancer Evolution >> Cruise Control System Diagnosis >> Diagnostic Trouble Code Procedures >> DTC 22: Stoplight Switch System >> Notes

DTC 22: Stoplight Switch System: Notes

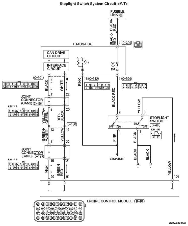
Fig 1: Stoplight Switch System Circuit Diagram (M/T)
G09641066Courtesy of MITSUBISHI MOTOR SALES OF AMERICA.
Fig 2: Stoplight Switch System Circuit Diagram (TC-SST)
G09641067Courtesy of MITSUBISHI MOTOR SALES OF AMERICA.