LEMON Manuals: Even more car manuals for everyone
Home >> Mitsubishi >> 1991 >> Eclipse Base, Automatic >> Repair and Diagnosis >> Engine Performance >> System >> Engine Controls - Tests W/Codes >> Test Charts - 1.5L >> NS-6: Testing Control Relay

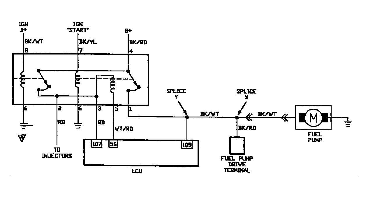
NS-6: Testing Control Relay

Fig 1: Circuit Diagram NS-6 (1.5L)
G90A15370
Fig 2: Flow Chart NS-6 (1.5L)
G91F16712